GM Service Manual Online
For 1990-2009 cars only
Makes
🢒
Chevrolet
🢒
2000
🢒
Chevy C Pickup - 2WD
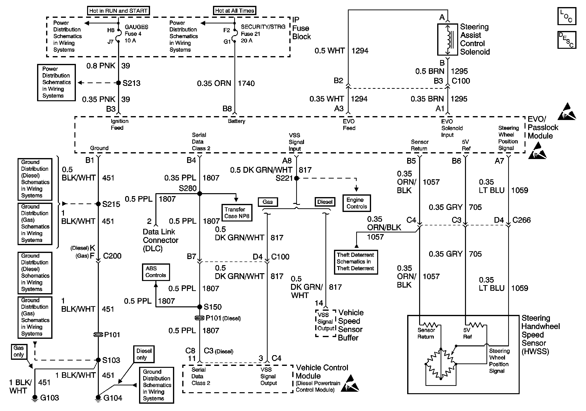
🢒 Variable Effort Steering (00C/K)
Variable Effort Steering (00C/K)
Steering Controls Components
Variable Effort Steering Circuit Operation
GAUGES Fuse
T CASE, and CTSY Fuses (1 of 2)
GAUGES Fuse
Handling ESD Sensitive Parts Notice
Handling ESD Sensitive Parts Notice
G104 Diesel
G103 and G104
G104 Diesel
G103 and G104
VSS, TCC Signal and Brake Indicator (Gas)
G104 Diesel
Shift Control Module Power, Ground, DLC, and Service 4WD Indicator
VSS and Cruise Controls
Handling ESD Sensitive Parts Notice
Passlock ™