GM Service Manual Online
For 1990-2009 cars only
Makes
🢒
Chevrolet
🢒
2002
🢒
Chevy C Silverado - 2WD
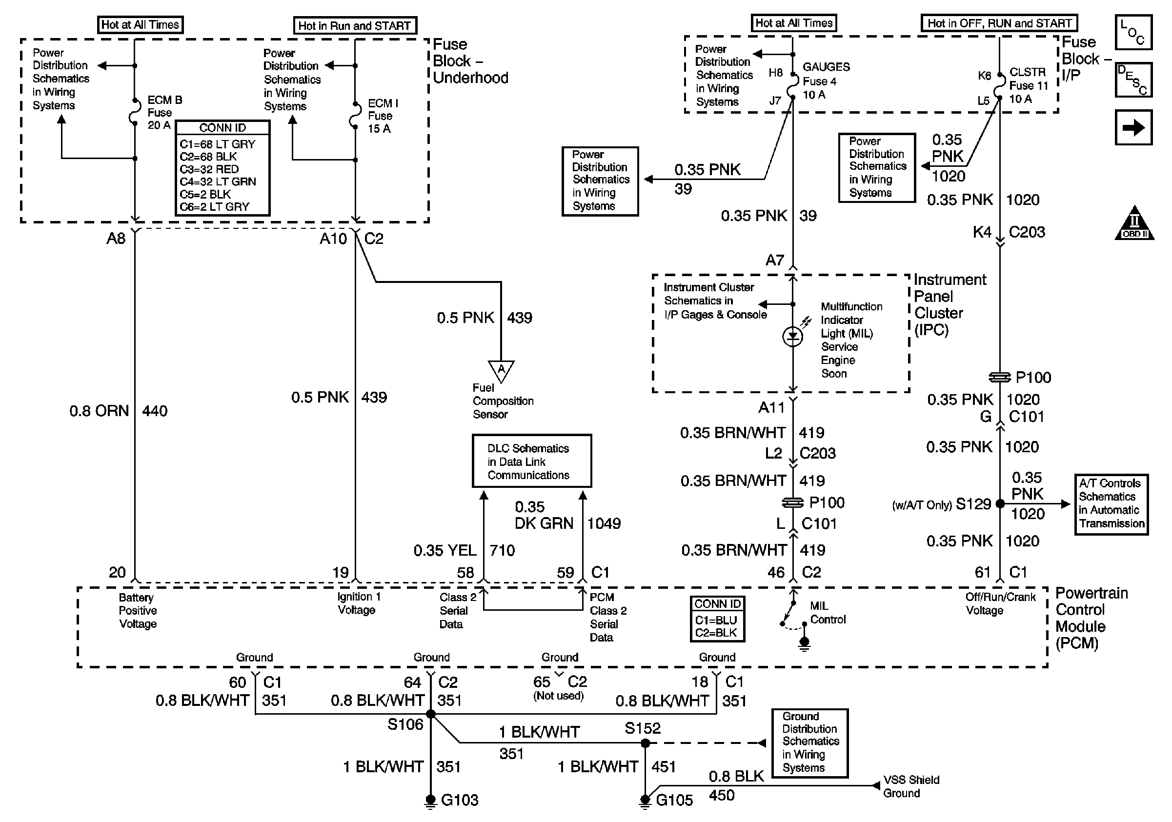
🢒 Module Power, Ground, Serial Data, and MIL
Module Power, Ground, Serial Data, and MIL
Module Power, Ground, Serial Data and MIL
Master Electrical Component List
Service Programming System (SPS) Description
Engine Data Sensors - Pressure, Temperature, and VSS
OBD II Symbol Description Notice
B+ Bus Bar
Ign RUN and START Bus Bar
TURN, SIR and GAUGES Fuses
TURN, SIR and GAUGES Fuses
CRANK and CLSTR Fuses
Indicators
Fuel Controls - Fuel Composition Sensor and EVAP Controls
SP201 (2.2L)
Valve Controls (2.2L)
G103 and G105 (2.2 L)
Fuel Injectors and Fuel Pump Controls