GM Service Manual Online
For 1990-2009 cars only
Makes
🢒
Chevrolet
🢒
2002
🢒
Chevy C Silverado - 2WD
🢒 Indicators
Indicators
Indicators
Master Electrical Component List
Indicator/Warning Message Description and Operation
Gages
Power and Ground
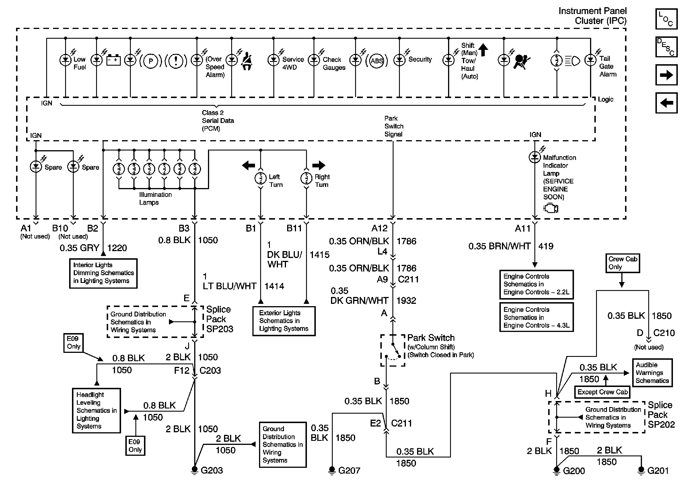
Instrument Panel Cluster, BCM, and Automatic Transmission Indicators
G203 and G204 (Pickup)
Headlight Leveling Schematics
Instrument Cluster Turn Signal Indicators
G203 and G204 (Pickup)
Module Power, Ground, Serial Data, and MIL
Module Power, Ground, Serial Data and MIL
G200, G201 and G207 (Pickup and Crew Cab)
Seat Belt Switch, Ignition Key Alarm Switch, Door Jamb Switch and Headlamp Switch