GM Service Manual Online
For 1990-2009 cars only
Makes
🢒
Chevrolet
🢒
2002
🢒
Chevy C Silverado - 2WD
🢒 Inflatable Restraint IP Module and Disable Switch
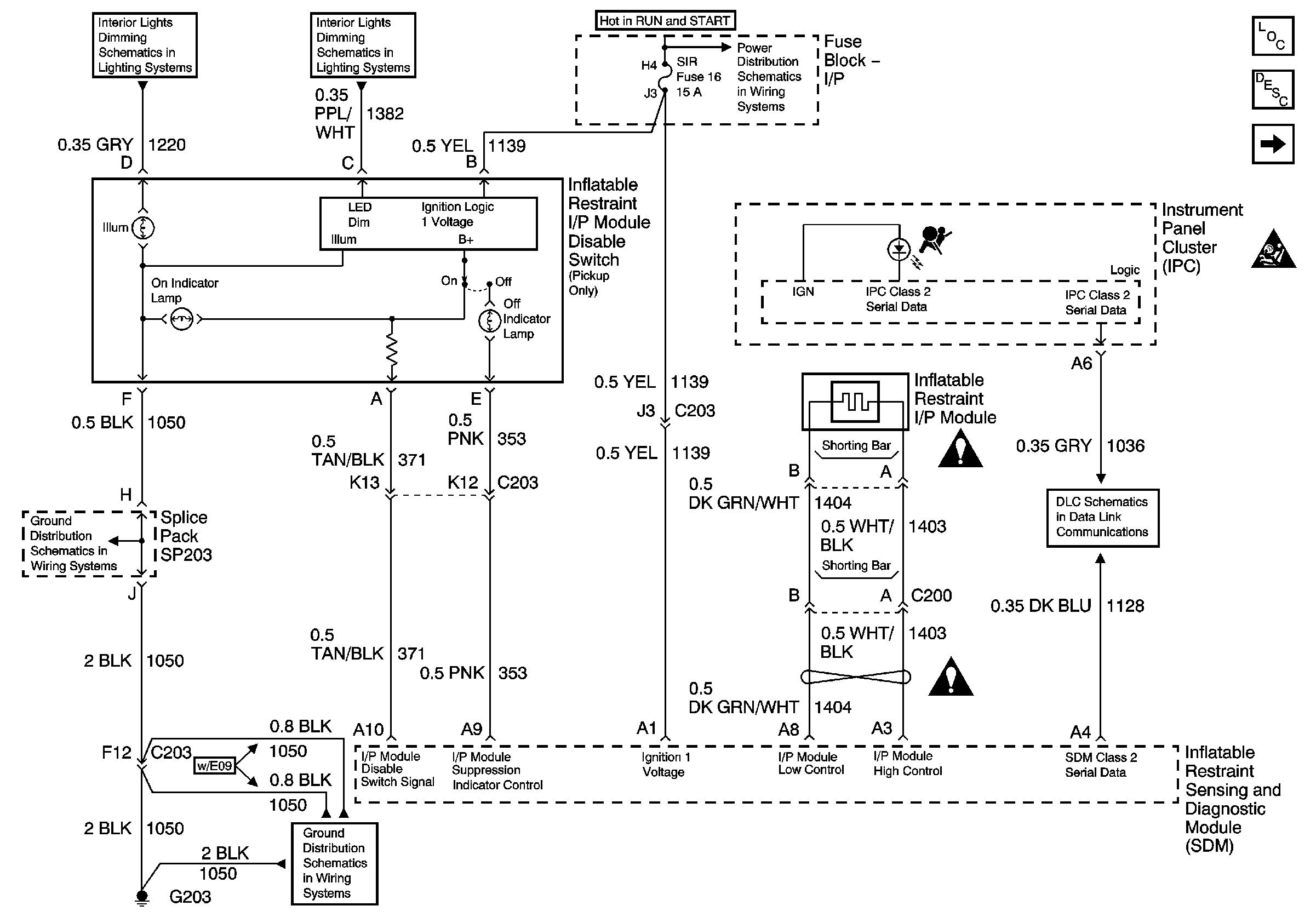
Inflatable Restraint IP Module and Disable Switch
Inflatable Restraint IP Module and Disable Switch
Master Electrical Component List
SIR System Description and Operation
Inflatable Restraint Steering Wheel Module Coil and Front End Discriminating Sensors
SIR Caution
ILLUM Fuse 12
LED Dimming Signal
Ign RUN and START Bus Bar
G203 and G204 (Pickup)
G203 and G204 (Pickup)
SIR Schematic Icons
SIR Schematic Icons
SP201 (4.3L)