GM Service Manual Online
For 1990-2009 cars only
Makes
🢒
Chevrolet
🢒
2003
🢒
Chevy C Silverado - 2WD
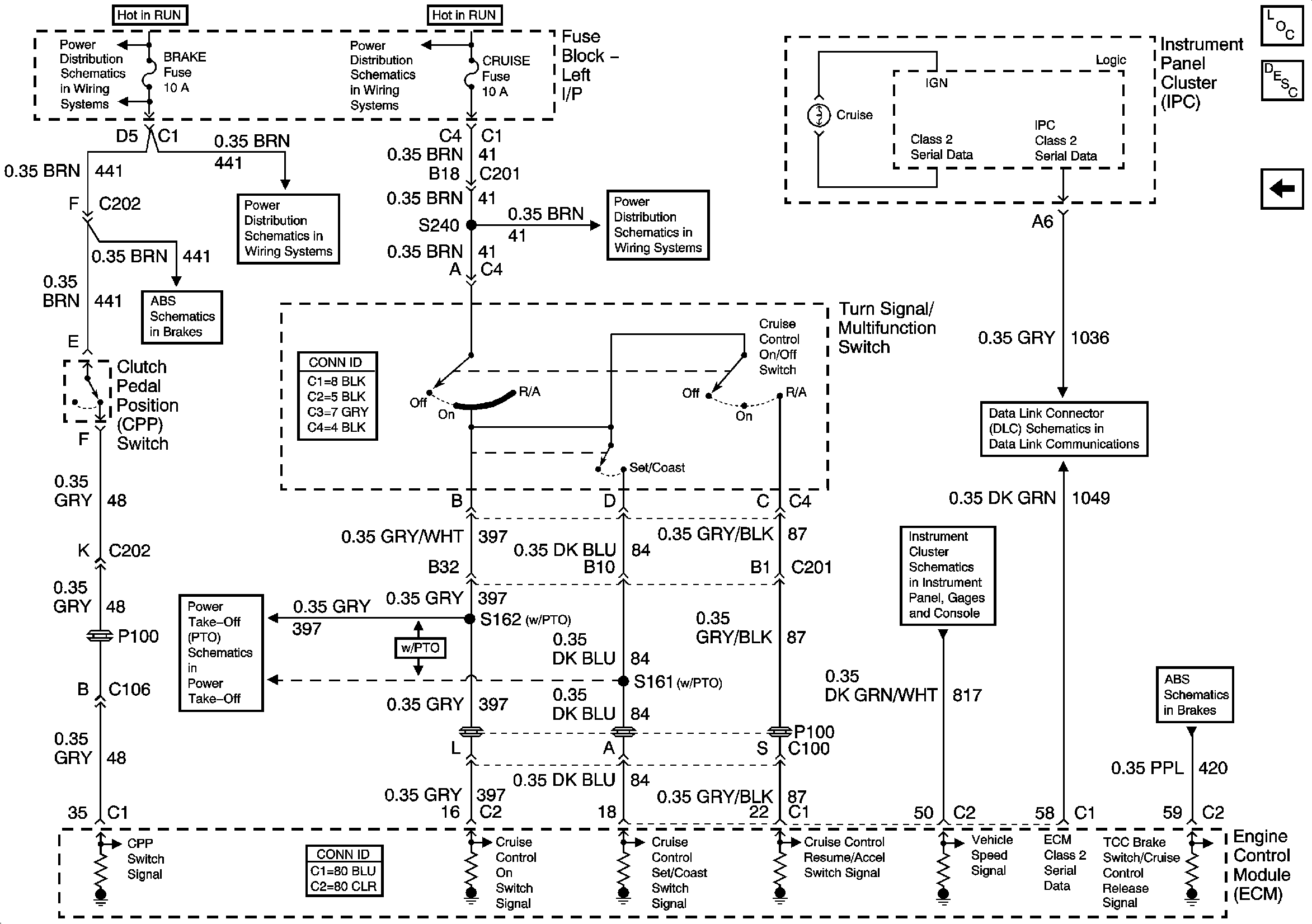
🢒 Diesel Cruise Control Schematics
Diesel Cruise Control Schematics
Diesel Cruise Control Schematics
Master Electrical Component List
Cruise Control Description and Operation 6.6L
4.8, 5.3, 6.0, and 8.1L Cruise Control Schematics - 2 of 2
BRAKE, HTR A/C, HVAC I
IGN 3, CRUISE, 4WD
IGN 3, CRUISE, 4WD
BRAKE, HTR A/C, HVAC I
Over 8600 GVW - 2 of 2
Power Take Off (PTO)
SP205 - 1 of 2
Vehicle Speed Signal
Over 8600 GVW - 2 of 2