GM Service Manual Online
For 1990-2009 cars only
Makes
🢒
Chevrolet
🢒
1998
🢒
Chevy P42 Commercial Chassis
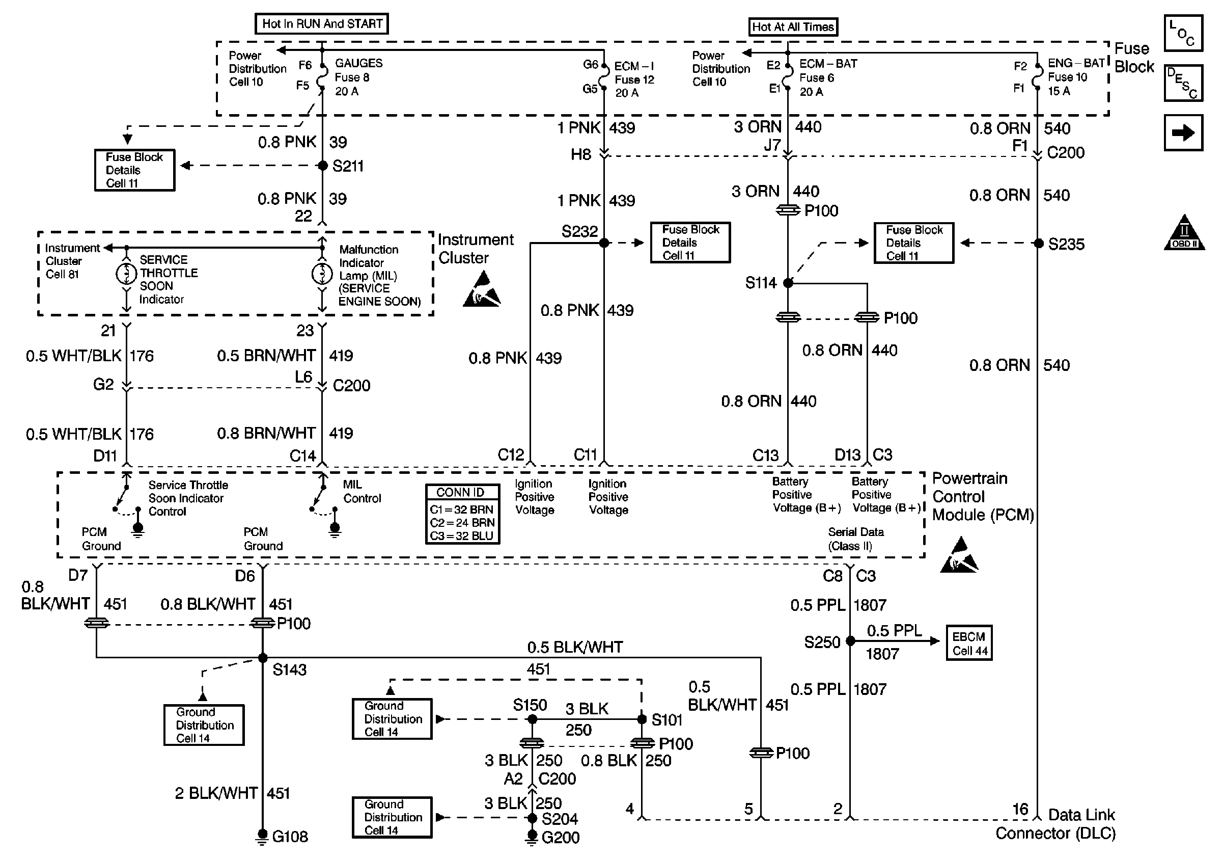
🢒 Cell 22: PCM Power and Grounding, MIL and Service Throttle Indicators, and DLC
Cell 22: PCM Power and Grounding, MIL and Service Throttle Indicators, and DLC
Cell 22: PCM Power and Grounding, MIL and Service Throttle Indicators, and DLC
Engine Controls Components
Powertrain Control Module Description
Cell 22: Glowplug Controls
OBD II Symbol Description Notice
Cell 81: Indicators
Cell 11: GAUGES and TRANS fuses
Cell 10: Ignition Switch and Fuse Block
Handling ESD Sensitive Parts Notice
Cell 11: ECM-I fuse [L65]
Cell 10: Fuse Block
Cell 11: ENG-BAT and ECM-BAT fuses
Handling ESD Sensitive Parts Notice
Cell 44: Diesel, ABS Power and Grounding, DLC Output
Cell 14: G200
Cell 14: S150 and S101 [L65]
Cell 14: G108 [L65]