GM Service Manual Online
For 1990-2009 cars only

Refer to

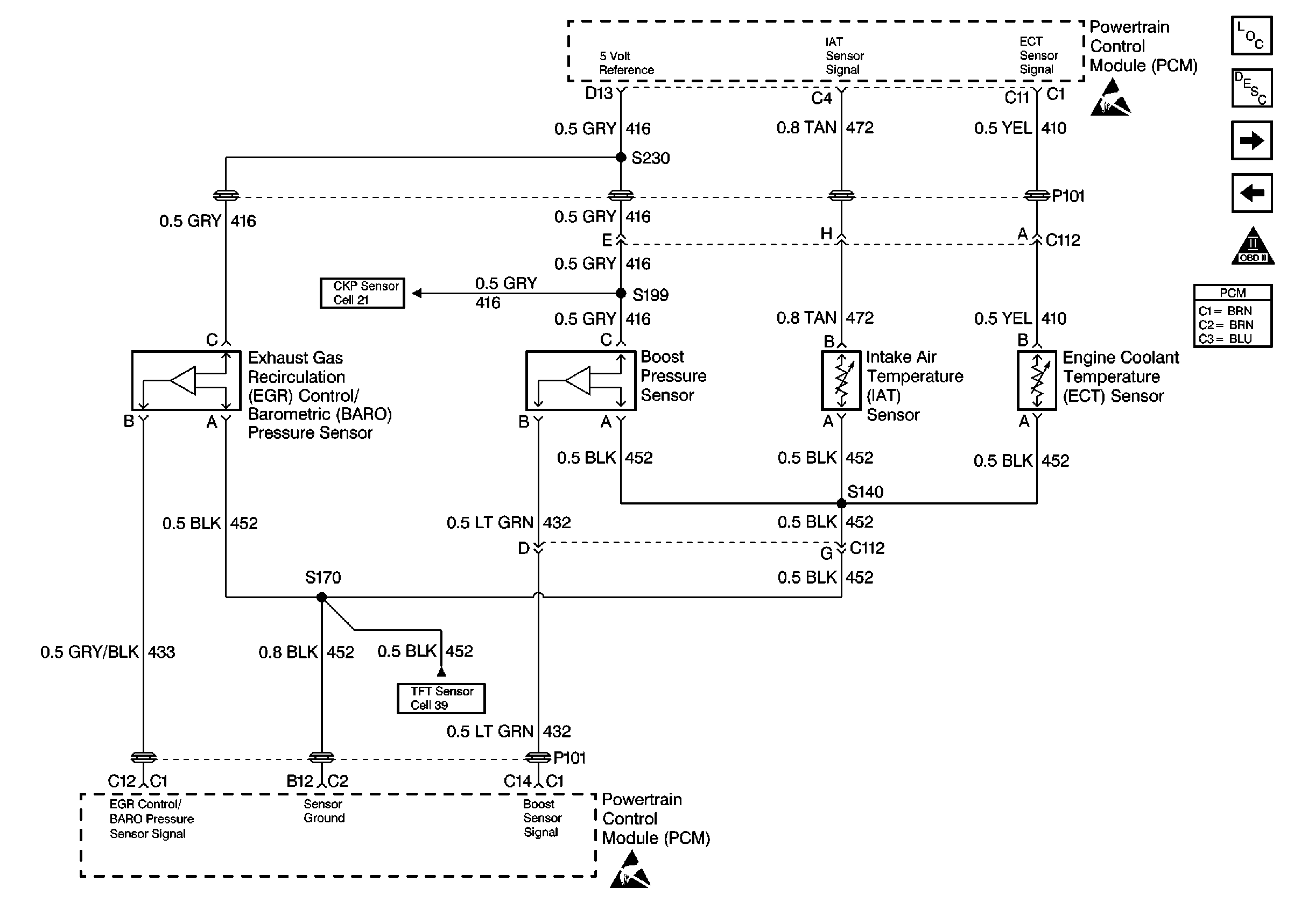
DIESEL PCM, EGR, SENSORS


Object Number: 52761  Size: FS
Engine Controls Components
DIESEL PCM, MAF, EGR, APP, WASTEGATE
DIESEL PCM, CKP, FUEL TEMP, ITS
OBD II Symbol Description Notice
DIESEL PCM, CKP, FUEL TEMP, ITS
DIESEL 4L80E PCM, TRANSMISSION, SOLENOIDS
Handling Electrostatic Discharge Sensitive Parts Notice
Handling Electrostatic Discharge Sensitive Parts Notice

Refer to
Object Number: 47227  Size: SH

(1)EGR Control Pressure/BARO Sensor
(2)EGR Vent Solenoid
(3)EGR Solenoid
(4)Wastegate Solenoid
(5)Vacuum Pump
(6)Turbo Charger Wastegate
(7)EGR Valve

Circuit Description

A EGR Control Pressure/Baro sensor is used to monitor the amount of vacuum in the EGR circuit. It senses the actual vacuum in the EGR vacuum line and sends a signal back to the PCM. This signal is used to control EGR duty cycle calculated by the PCM. This is a type B DTC.

Conditions for Setting the DTC

    • Actual EGR less than or equal to .24 volts (15 kPa).
    • Condition met for 2 seconds.

Action Taken When the DTC Sets

The PCM will shut down the EGR.

Conditions for Clearing the MIL/DTC

    • The PCM will turn the MIL off after three consecutive trips without a fault condition.
    • A History DTC will clear when forty consecutive warm-up cycles that the diagnostic does not fail (coolant temperature has risen 5°C (40°F) from start up coolant temperature and engine coolant temperature exceeds 71°C (160°F) that same ignition cycle.
    • Use of a Scan Tool

Diagnostic Aids

With the ignition ON and the engine stopped, the EGR pressure is equal to atmospheric pressure with the signal voltage being high.

The Adaptive Learn Matrix (ALM) is used to adjust the EGR vacuum control based on Mass Air Flow (MAF). The ALM may change as a result of back pressure increases over the life of the vehicle or other engine system variations. The ALM is made up of sixteen cells (numbered from zero to fifteen) in which each cell covers a range of engine speed (RPM) and load (mm3).

Test Description

Number(s) below refer to the step number(s) on the Diagnostic Table.

  1. This step determines if P0405 is a hard failure or an intermittent condition.

  2. Jumpering the 5 volt reference circuit to the signal circuit will determine if the sensor is at fault, or if there is a problem with the PCM or wiring.

  3. The scan tool may not display 5 volts. The important thing is that the PCM recognized the voltage as more than 4 volts, indicating that the PCM and the signal circuit are OK.

Step

Action

Value(s)

Yes

No

1

Important: Before clearing DTCs use the scan tool Capture Info to record freeze frame and failure records for reference, as data will be lost when Clear Info function is used.

Was the Powertrain On-Board Diagnostic (OBD) system check performed?

--

Go to Step 2

Go to Powertrain On Board Diagnostic (OBD) System Check

2

  1. Install Scan tool.
  2. Engine idling.
  3. Observe EGR Sensor display on scan tool.

Does the scan tool display EGR Sensor less than or equal to the specified value?

0.24 V

Go to Step 3

Go to Step 5

3

  1. Turn the Ignition OFF.
  2. Disconnect the EGR Control Pressure/Baro sensor electrical connector.
  3. Jumper the sensor 5 volt reference circuit to the sensor signal circuit at the harness connector.
  4. Turn the Ignition ON.

Does the scan tool display EGR Sensor voltage greater than the specified value?

4.0 V

Go to Step 6

Go to Step 4

4

  1. Turn the Ignition OFF.
  2. Remove the jumper wire.
  3. Probe the sensor signal circuit at the harness connector with a test light connected to B+
  4. Turn the Ignition ON.

Does the scan tool display EGR Sensor voltage greater than the specified value?

4.0 V

Go to Step 9

Go to Step 7

5

The DTC is intermittent. If no additional DTCs are stored, refer to Diagnostic Aids. If additional DTCs are stored refer to those table(s) first.

Are any additional DTCs stored?

--

Go to the Applicable DTC Table

Go to Diagnostic Aids

6

Check for a poor connection at the EGR Control pressure/BARO sensor

Was a problem found?

--

Go to Step 12

Go to Step 11

7

Check for an open EGR Control pressure/BARO sensor signal circuit.

Was a problem found?

--

Go to Step 12

Go to Step 8

8

Check the EGR Control pressure/BARO sensor signal circuit for a short to ground.

Was a problem found?

--

Go to Step 12

Go to Step 13

9

Check for an open in the EGR Control pressure/BARO sensor 5 volt reference circuit.

Was a problem found?

--

Go to Step 12

Go to Step 10

10

Check for a short to ground in the EGR Control pressure/BARO sensor 5 volt reference circuit.

Was a problem found?

--

Go to Step 12

Go to Step 13

11

Replace the EGR Control pressure/BARO sensor. Refer to Exhaust Gas Recirculation Control Pressure Sensor Replacement .

Is the action complete?

--

Go to Step 14

--

12

Repair the circuit as necessary.

Is the action complete?

--

Go to Step 14

--

13

Replace the PCM.

Important: The new PCM must be programmed. Refer to Powertrain Control Module Replacement/Programming .

Is the action complete?

--

Go to Step 14

--

14

Important: After Repairs, the EGR ALM cells must be reset (under special functions in scan tool).

Are EGR ALM cells reset?

--

Go to Step 14

--

15

  1. Using the Scan Tool, select DTC, Clear Info.
  2. Start engine and idle at normal operating temperature.
  3. Select DTC, Specific, then enter the DTC number which was set.
  4. Operate the vehicle until the Scan Tool indicates that the diagnostic Ran.

Does the Scan Tool indicate that the diagnostic Passed?

--

Go to Step 16

Go to Step 2

16

Using the Scan Tool, select Capture Info, Review Info.

Are any DTCs displayed that have not been diagnosed?

--

Go to the Applicable DTC Table

System OK