GM Service Manual Online
For 1990-2009 cars only
Makes
🢒
Chevrolet
🢒
2000
🢒
Corvette
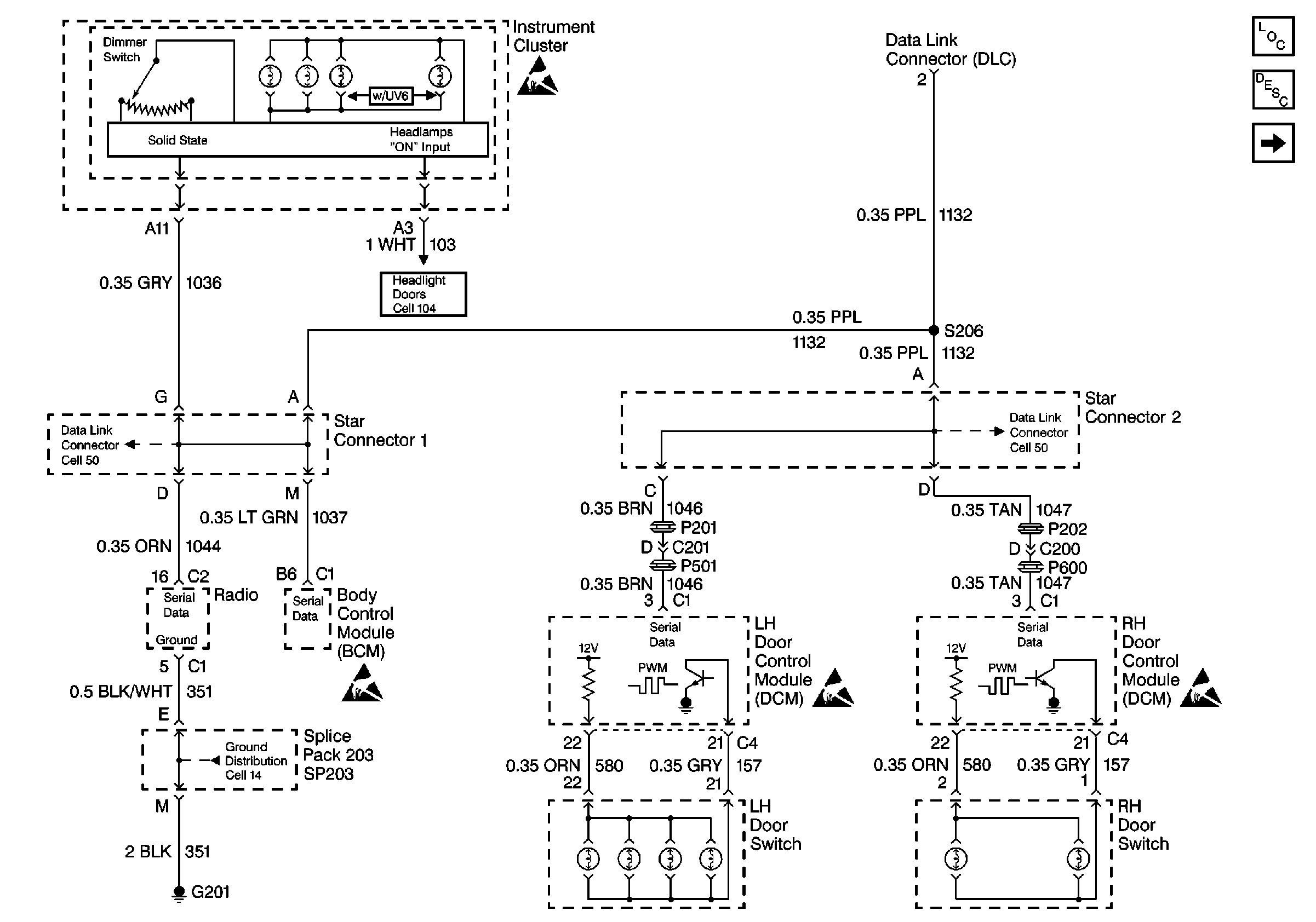
🢒 Cell 117: Door and Radio Dimming Control
Cell 117: Door and Radio Dimming Control
Cell 117: Door and Radio Dimming Control
Lighting Systems Components
Interior Lights Dimming Circuit Description
Cell 117: ALC PRK LP Relay
Handling ESD Sensitive Parts Notice
Class 2 Serial Data Cell 50
Handling ESD Sensitive Parts Notice
Handling ESD Sensitive Parts Notice
Cell 14: SP201, SP203, G201
Class 2 Serial Data Cell 50
Cell 104: Power and Ground
Handling ESD Sensitive Parts Notice