GM Service Manual Online
For 1990-2009 cars only
Makes
🢒
Chevrolet
🢒
1998
🢒
Express
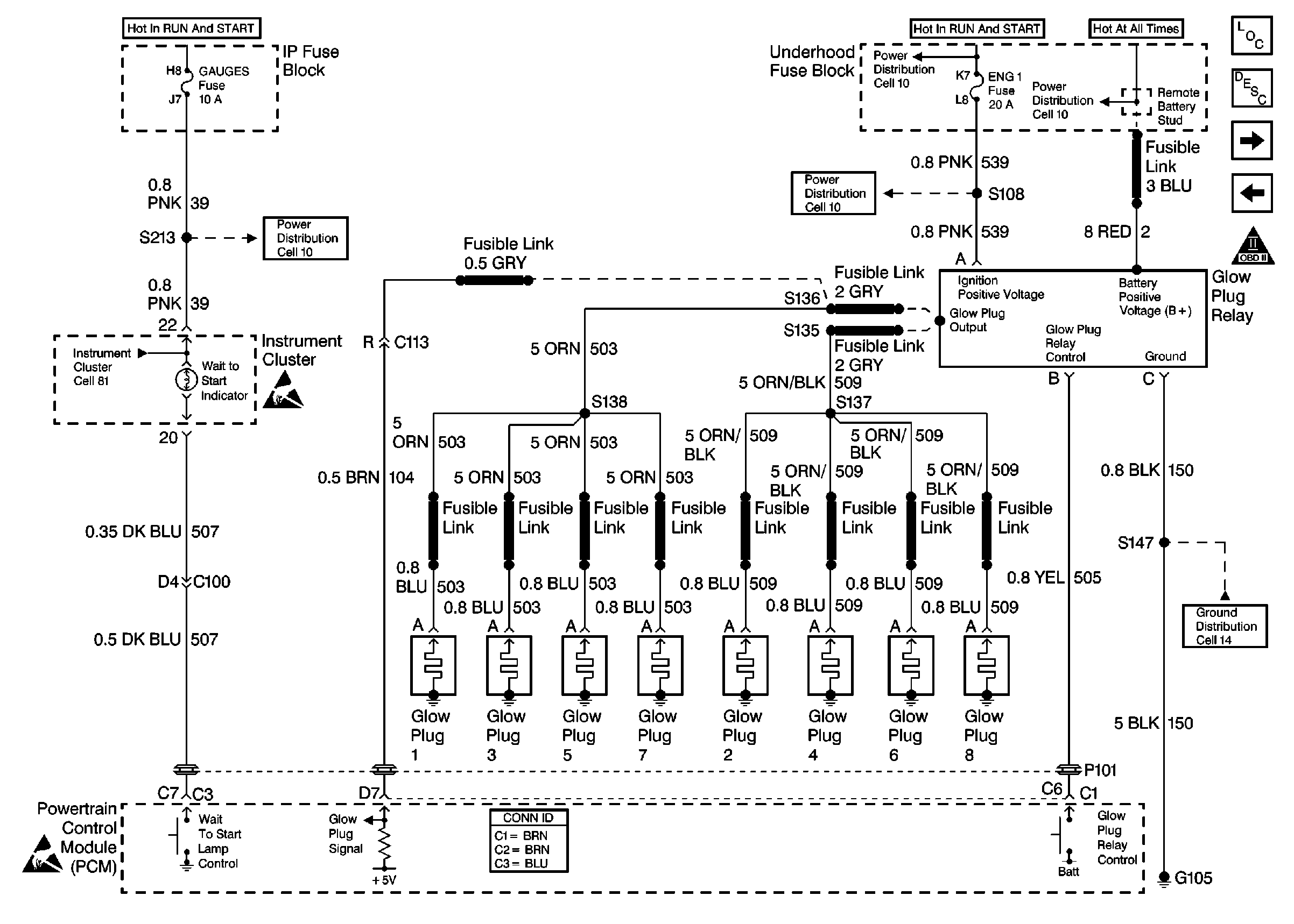
🢒 Glow Plug Controls
Glow Plug Controls
Glow Plug Controls
Cell 10: GAUGES Fuse
Cell 10: ENG-1 Fuse
Cell 10: Battery, and Underhood Fuse Block
Cell 10: Battery, and Underhood Fuse Block
Handling ESD Sensitive Parts Notice
Handling ESD Sensitive Parts Notice
Powertrain Control Module Connector End Views
Cell 14: G105 (1 of 2)
OBD II Symbol Description Notice
Fuel Controls
Ignition System