GM Service Manual Online
For 1990-2009 cars only
Makes
🢒
Chevrolet
🢒
1998
🢒
Express
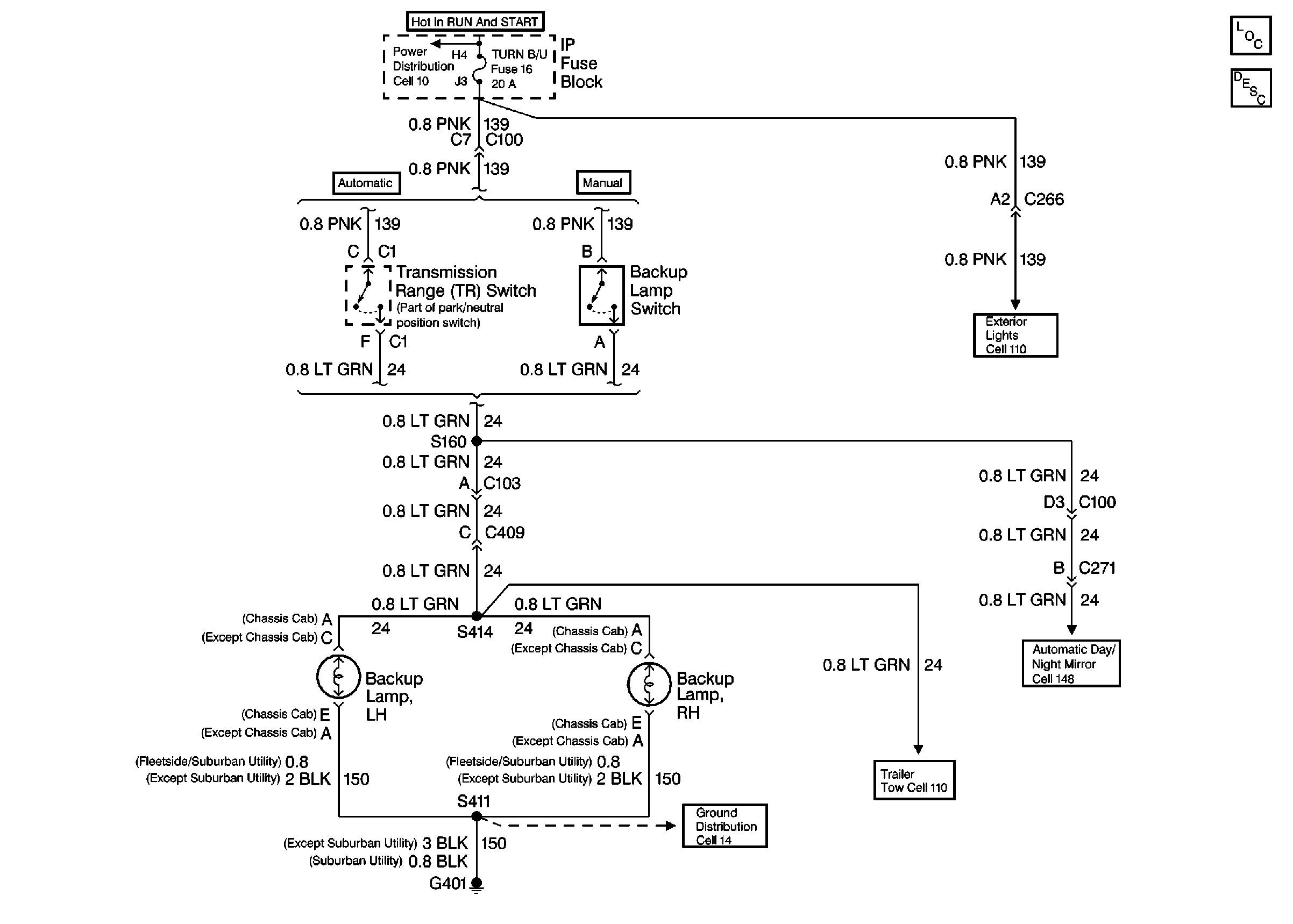
🢒 Cell 112: Backup Lamps, Backup Switch
Cell 112: Backup Lamps, Backup Switch
Cell 112: Backup Lamps, Backup Switch
Interior Lights Circuit Description
Exterior Lights Schematics
Lighting Systems Components
Cell 114: GAUGES Fuse 4, Interior Lamp Control Module
Cell 10: T CASE, and CTSY Fuses (1 of 2)
Cell 110: STOP/HAZ Fuse 1, Turn/Hazard Switch, Turn/Hazard Flasher
Automatic Day-Night Mirrors, Temperature Sensor and G200
Cell 110: Trailer Tow
Cell 14: G401 and G403 (Pickup w/ Dual Rear Wheels)
Cell 10: IGN A Fuse and Ignition Switch