GM Service Manual Online
For 1990-2009 cars only

DTC P0380 Glow Plug Feedback Circuit Federal

Refer to Engine Controls Schematics

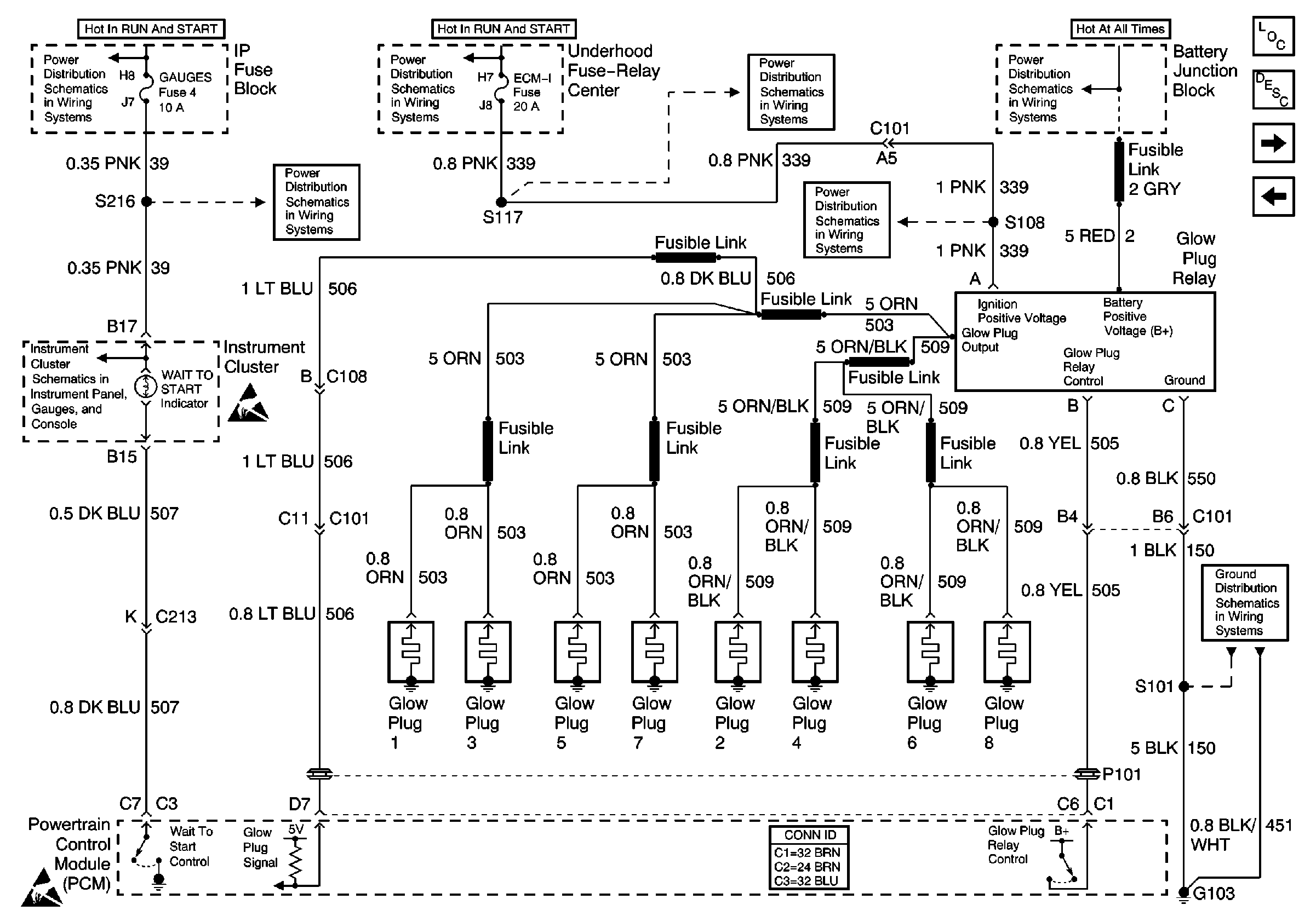
Glow Plug Controls--Federal Emissions


Object Number: 493273  Size: FS
Engine Controls Components
Powertrain Control Module Description
Glow Plug Controls - California Emissions
Fuses, MIL, PCM, DLC, G101, G103, G201
Battery, Auxiliary Battery, and Underhood Fuse/Relay Center
IGN A, IGN B Fuses, and Ignition Switch
IGN A, IGN B Fuses, and Ignition Switch
GAUGES Fuse
ECM 1 and IGN E Fuses (6.5L)
ECM 1 and IGN E Fuses (6.5L)
Handling ESD Sensitive Parts Notice
Handling ESD Sensitive Parts Notice
G103 (6.5L Engine)
GAUGES Fuse, WATER-IN-FUEL Indicator Sensor, G103
.

Circuit Description

The glow plug system is used in order to assist in providing the heat required to begin combustion during cold engine temperatures. The glow plugs are heated before and during cranking, as well as initial engine operation. The powertrain control module (PCM) controls the glow plug ON times by monitoring the coolant temperatures and the glow plug voltage.

Conditions for Running the DTC

The ignition is in the ON position.

Conditions for Setting the DTC

    • The PCM has commanded the glow plugs ON and the voltage at the glow plugs is less than 4.0 volts.
        or
    • The PCM has commanded the glow plugs OFF and the voltage at the glow plugs is more than 4.0 volts.
        or
    • The PCM has commanded the glow plugs ON and there is more than a 2 volt difference between the glow plug voltage and the ignition voltage.

Action Taken When the DTC Sets

    • The PCM illuminates the malfunction indicator lamp (MIL) on the second consecutive drive trip the diagnostic runs and fails.
    • The PCM records the operating conditions at the time the diagnostic fails. The first time the diagnostic fails, the Failure Records store this information. If the diagnostic reports a failure on the second consecutive drive trip, the Freeze Frame Records the operating conditions at the time of failure and updates the Failure Records.

Conditions for Clearing the MIL/DTC

    • The PCM will turn the MIL off after 3 consecutive trips without a fault condition.
    • A history DTC clears after 40 consecutive warm-up cycles, if this or any other emission related diagnostic does not report any failures.
    • The scan tool Clear Info function was used.

Diagnostic Aids

If the glow plug relay is stuck in the ON position, check for a proper operation of the glow plugs, refer to Glow Plug System Check . When the glow plugs are commanded ON by the scan tool, an internal PCM timer protects the glow plugs from damage by cycling them ON for 3 seconds and OFF for 12 seconds.

The glow plug output feed wire nut and battery feed wire nut at the relay should be checked for proper torque of 5 N·m (44 lb in) and for corrosion.

An intermittent may be caused by the following:

    • Poor connections
    • Rubbed through wire insulation
    • Broken wire inside the insulation

Test Description

The numbers below refer to the step numbers on the diagnostic table:

  1. This step determines if P0380 is a hard failure.

  2. This step determines if the PCM is requesting the glow plug system is ON.

  3. This step determines if the glow plug relay has been activated and the output voltage has been seen by the PCM.

Step

Action

Values

Yes

No

1

Important: Before clearing the DTCs, use the scan tool Capture Info to save the Freeze Frame and Failure Records for reference. The data in the control module is deleted once the Clear Info function is used.

Did you perform the Powertrain On-Board Diagnostic (OBD) System Check?

--

Go to Step 2

Go to Powertrain On Board Diagnostic (OBD) System Check

2

  1. Install the scan tool.
  2. Turn ON the ignition, leaving the engine OFF.
  3. Use the scan tool in order to command the glow plugs ON.
  4. Observe the Glow Plug System on the scan tool display.

Does the scan tool display the Glow Plug System as Enabled for 3 seconds?

--

Go to Step 3

Go to Step 8

3

  1. Turn ON the ignition with the engine OFF.
  2. Use the scan tool in order to command the glow plugs ON.
  3. Observe the Glow Plugs display on the scan tool.

Does the scan tool display the Glow Plugs at the specified value?

B+

Go to Step 4

Go to Step 6

4

Does the scan tool display glow plug voltage present all the time?

--

Go to Step 16

Go to Step 5

5

The DTC is intermittent. If no additional DTCs are stored, refer to Diagnostic Aids If any additional DTCs are stored, refer to those tables.

Were there any additional DTCs stored?

--

Go to the applicable DTC table

Go to Diagnostic Aids

6

  1. Disconnect the glow plug relay connector.
  2. Turn ON the ignition with the engine OFF.
  3. With a unpowered test lamp connected to ground, probe the glow plug relay harness ignition feed circuit.

Is the test lamp ON?

--

Go to Step 7

Go to Step 10

7

  1. Turn ON the ignition, leaving the engine OFF.
  2. Connect a unpowered test lamp between the glow plug harness ignition feed circuit and the harness ground circuit.

Is the test lamp ON?

--

Go to Step 8

Go to Step 11

8

  1. Turn ON the ignition with the engine OFF.
  2. Verify that the glow plug harness is still disconnected.
  3. With a DMM connected to ground, probe the glow plug relay control circuit at the glow plug harness connector.
  4. Use a scan tool in order to command the glow plugs ON.

Is the voltage at the specified value?

B+

Go to Step 9

Go to Step 12

9

  1. Reconnect the glow plug relay.
  2. Turn ON the ignition with the engine OFF.
  3. With a unpowered test lamp connected to ground, probe the glow plug side of the relay.
  4. Use a scan tool in order to command the glow plugs ON.

Is the unpowered test lamp ON when the scan tool commands the glow plugs ON?

--

Go to Step 14

Go to Step 18

10

Repair an open or a short to ground in glow plug relay ignition feed circuit. Refer to Wiring Repairs in Wiring Systems.

Is the action complete?

--

Go to Step 21

--

11

Repair any opens or poor connections in the glow plug relay ground circuit. Refer to Wiring Repairs in Wiring Systems.

Is the action complete?

--

Go to Step 21

--

12

  1. Check the glow plug relay control circuit for an open or short to ground.
  2. If the glow plug relay control circuit is open or shorted to ground, repair as necessary. Refer to Wiring Repairs in Wiring Systems.

Did you perform a repair?

--

Go to Step 21

Go to Step 13

13

Check the glow plug relay control circuit for a poor connection at the PCM and replace the terminal if necessary. Refer to Wiring Repairs in Wiring Systems.

Did you perform a repair?

--

Go to Step 21

Go to Step 20

14

  1. Check the glow plug relay signal control circuit for an open or short to ground.
  2. If the glow plug relay signal circuit is open or shorted to ground, repair as necessary. Refer to Wiring Repairs in Wiring Systems.

Did you perform a repair?

--

Go to Step 21

Go to Step 15

15

Check the glow plug relay signal circuit for a poor connection at the PCM and replace the terminal if necessary. Refer to Wiring Repairs in Wiring Systems.

Did you perform a repair?

--

Go to Step 21

Go to Step 20

16

  1. Disconnect the glow plug relay connector.
  2. Turn ON the ignition leaving the engine OFF.
  3. Probe the glow plug relay control circuit with a unpowered test lamp connected to ground.

Is the test lamp ON all the time?

--

Go to Step 17

Go to Step 19

17

Repair the short to voltage on the glow plug relay control circuit. Refer to Wiring Repairs in Wiring Systems.

Is the action complete?

--

Go to Step 21

--

18

Inspect for poor connections in the glow plug relay. Refer to Wiring Repairs in Wiring Systems.

Is the action complete?

--

Go to Step 21

--

19

Replace the glow plug relay. Refer to Glow Plug Relay Replacement .

Is the action complete?

--

Go to Step 21

--

20

Replace the PCM.

Important: The new PCM must be programmed.

Replace the PCM. Refer to Powertrain Control Module Replacement/Programming .

Is the action complete?

--

Go to Step 21

--

21

  1. Use the scan tool in order to clear the DTCs.
  2. Start the engine.
  3. Allow the engine to idle until the engine reaches the normal operating temperature.
  4. Select DTC and the Specific DTC function.
  5. Enter the DTC number that was set.
  6. Operate the vehicle within the Conditions for Setting this DTC until the scan tool indicates the diagnostic Ran.

Does the scan tool indicate the diagnostic Passed?

--

Go to Step 22

Go to Step 2

22

Does the scan tool display any additional undiagnosed DTCs?

--

Go to the applicable DTC table

System OK

DTC P0380 Glow Plug Feedback Circuit California

Diagnostic Aids

Important:  If a P0380 DTC sets after the PCM has been flashed, the glow plug system must be relearned. Refer to Glow Plug System Type Relearn . If the glow plug relay is stuck in the ON position, check for proper operation of the glow plugs. When the glow plugs are commanded ON by the scan tool, an internal PCM timer protects the glow plugs from damage by cycling them ON for 3 seconds and the OFF for 12 seconds. The glow plug relay battery feed wire nut at the relay should be tested for proper torque. The California glow plug system will send the following voltages (signal) to the PCM:

Signal Voltage

Glow Plugs

5.0-5.6

None

2.3-2.8

1

1.3-1.8

2

0.8-1.4

3

Less than 1.1

4 or more

An intermittent may be caused by the following:

    • Poor connections (terminal tension)
    • Rubbed-through wire insulation
    • Broken wire inside the insulation

Test Description

The numbers below refer to the step numbers on the diagnostic table:

  1. This step determines if P0380 is a hard failure.

  2. This step determines if there is a short to voltage on the signal circuit.

  3. This step determines if there is ignition voltage at the glow plug relay.

  4. This step determines if the glow plug control circuit and PCM are working properly.

  5. This step determines if there is a short to voltage on the relay control circuit.

  6. This step determines if the glow plugs or the glow plug harness is causing the P0380.

  7. This step ensures that the replacement PCM, which utilizes an electrically erasable programmable read only memory (EEPROM), is programmed when installed.

Step

Action

Values

Yes

No

1

Important: Before clearing the DTCs, use the scan tool Capture Info to save the Freeze Frame and Failure Records for reference. The data in the control module is deleted once the Clear Info function is used.

Did you perform the On-Board Diagnostic (OBD) System Check ?

--

Go to Step 2

--

2

Important : Perform this step if the DTC set after a PCM reflash.

  1. Connect a scan tool.
  2. Turn ON the ignition leaving the engine OFF.
  3. Observe the Glow Plug System Type parameter on the scan tool.

Does the scan tool display the Glow Plug System Type as California?

--

Go to Step 3

Go to Glow Plug System Type Relearn

3

  1. Connect a scan tool.
  2. Turn ON the ignition leaving the engine OFF.
  3. Use the scan tool in order to command the glow plugs ON and OFF.
  4. Observe the Glow Plugs parameter on the scan tool.

Does the DMM display a voltage near the first specified value with the glow plug command ON and near the second specified value with the glow plug commanded OFF?

5.0-5.6 V

0.9-1.5 V

Go to Step 7

Go to Step 4

4

Does the scan tool display a glow plug voltage more than the specified value?

5.6 V

Go to Step 21

Go to Step 5

5

Does the scan tool display a glow plug voltage more than the specified value?

0.3 V

Go to Step 10

Go to Step 6

6

  1. Turn ON the ignition leaving the engine OFF.
  2. Touch the battery feed stud on the glow plug relay with an unpowered test lamp connected to ground.

Is the test lamp ON?

--

Go to Step 8

Go to Step 25

7

The DTC is intermittent. If no additional DTCs are stored, refer to Diagnostic Aids. If any additional DTCs were stored, refer to those tables.

Were there any additional DTCs stored?

--

Go to the applicable DTC table

Go to Diagnostic Aids

8

  1. Disconnect the glow plug relay connector.
  2. Turn the ignition ON with the engine OFF.
  3. With an unpowered test lamp connected to ground, probe the glow plug relay harness ignition feed circuit.

Is the test lamp ON?

--

Go to Step 9

Go to Step 16

9

  1. Turn ON the ignition leaving the engine OFF.
  2. Connect an unpowered test lamp to B+, probe the glow plug relay harness ground circuit.

Is the test lamp ON?

--

Go to Step 10

Go to Step 17

10

  1. Turn ON the ignition leaving the engine OFF.
  2. Verify that the glow plug relay harness is disconnected.
  3. With a DMM connected to ground, probe the glow plug relay control circuit at the glow plug relay harness connector.
  4. Use a scan tool in order to command the glow plugs ON and OFF.
  5. Does the DMM display a voltage near the first specified value with the glow plug command ON and near the second specified value with the glow plug commanded OFF?

9-12 V

0 V

Go to Step 12

Go to Step 11

11

Is the voltage equal to or more than the specified value all the time?

1.0 V

Go to Step 23

Go to Step 18

12

  1. Turn ON the ignition leaving the engine OFF.
  2. Reconnect the glow plug relay harness.
  3. With a DMM connected to ground, backprobe the glow plug relay signal circuit at the PCM harness connector.
  4. Use a scan tool in order to command the glow plugs ON.
  5. Observe the DMM while the glow plugs are commanded ON.

Is the voltage at the specified value?

5.0-5.6 V

Go to Step 21

Go to Step 13

13

  1. Turn OFF the ignition.
  2. Disconnect the right and left bank glow plug output circuit connectors at the glow plug relay.
  3. With an unpowered test lamp connected to B+, probe each circuit.

Does each circuit turn ON the test lamp?

--

Go to Step 26

Go to Step 14

14

  1. Turn OFF the ignition.
  2. Disconnect each glow plug connector at the glow plug that did not illuminate the test lamp.
  3. With an unpowered test lamp connected to B+, probe the terminal on the glow plug.

Does each glow plug illuminate the test lamp?

--

Go to Step 26

Go to Step 25

15

  1. Turn OFF the ignition.
  2. Disconnect each glow plug connector at the glow plug.
  3. With an unpowered test lamp connected to B+, probe each circuit at the glow plug output circuit connector.

Is the test lamp OFF at each of the circuits?

--

Go to Step 20

Go to Step 27

16

Repair an open or a short to ground in the glow plug relay ignition feed circuit.

Did you complete the repair?

--

Go to Step 30

--

17

Repair any opens or poor connections in the glow plug relay ground circuit.

Did you complete the repair?

--

Go to Step 30

--

18

  1. Inspect the glow plug relay control circuit for an open or short to ground.
  2. If the glow plug relay control circuit is open or shorted to ground, repair as necessary.

Did you find and correct the condition?

--

Go to Step 30

Go to Step 19

19

Inspect the glow plug relay control circuit for a proper connection at the PCM and replace the terminal if necessary.

Did you find an improper connection and make the necessary replacement?

--

Go to Step 30

Go to Step 29

20

  1. Inspect the glow plug relay signal circuit for an open or short to ground.
  2. If the glow plug relay signal circuit is open or shorted to ground, repair as necessary.

Did you find and correct the condition?

--

Go to Step 30

Go to Step 28

21

Inspect the glow plug relay signal circuit for a proper connection at the PCM and replace the terminal if necessary.

Did you find an improper connection and make the necessary replacement?

--

Go to Step 30

Go to Step 22

22

Test for a short to voltage in the glow plug relay signal circuit.

Did you find the improper condition?

--

Go to Step 30

Go to Step 28

23

Test for a short to voltage in the glow plug control circuit.

Did you find and correct the condition?

--

Go to Step 30

Go to Step 29

24

Repair the open or poor connection on the battery feed circuit.

Did you complete the repair?

--

Go to Step 30

--

25

Replace any glow plug that did not illuminate the test lamp.

Did you complete the replacement?

--

Go to Step 30

--

26

Repair the open or poor connections in the glow plug harness.

Did you complete the repair?

--

Go to Step 30

--

27

Repair the short to ground in the glow plug harness.

Did you complete the repair?

--

Go to Step 30

--

28

Replace the glow plug relay.

Did you complete the replacement?

--

Go to Step 30

--

29

Important: The new PCM must be programmed.

Replace the PCM. Refer to Powertrain Control Module Replacement/Programming .

Did you complete the replacement?

--

Go to Step 30

--

30

  1. Use a scan tool in order to clear the DTCs.
  2. Start the engine.
  3. Allow the engine to idle until the engine reaches normal operating temperature.
  4. Select the DTC and the Specific DTC function.
  5. Enter the DTC number which was set.
  6. Operate the vehicle, with the Conditions for Setting this DTC, until the scan tool indicates the diagnostic Ran.

Does the scan tool indicate the diagnostic Passed?

--

Go to Step 31

Go to Step 2

31

Does the scan tool display any additional undiagnosed DTCs?

--

Go to the applicable DTC table

System OK