GM Service Manual Online
For 1990-2009 cars only
Makes
🢒
Chevrolet
🢒
2000
🢒
Impala
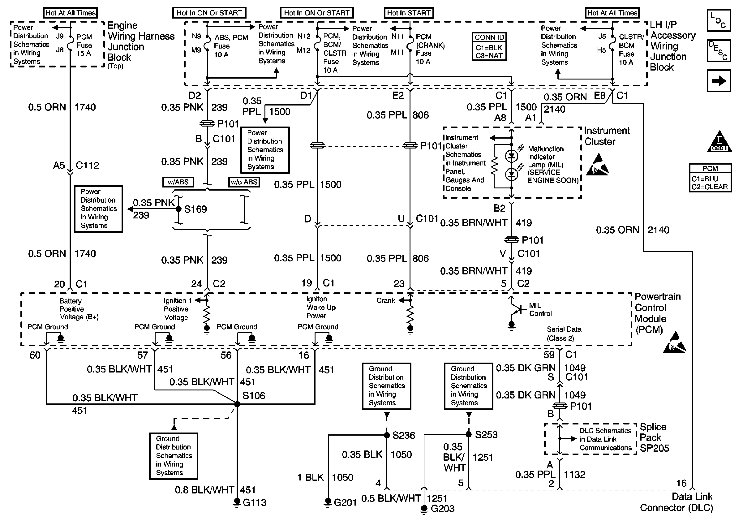
🢒 Power, Grounds, MIL, Serial Data
Power, Grounds, MIL, Serial Data
Power, Grounds, MIL, Serial Data
EXT LTS, A/C RLY (CMPR) and PCM Fuses
ABS/PCM, STOP, TURN SIGNAL and SRS Fuses
G113 - Continued
ABS/PCM, STOP, TURN SIGNAL and SRS Fuses
PCM BCM/CLSTR, PWR MIR, CLSTR/BCM Fuses, RETAINED ACCSRY PWR CIRCUIT Breaker, HEADLAMP and RETAINED ACCSRY PWR Relays
Ignition and Start Switch and A/C CRUISE, A/C FAN, CRUISE, PCM (Crank)and PCM/BCM/CLSTR Fuses
G201 (1 of 2)
Direct Inputs 2 of 2
G203 (2 of 3)
PCM BCM/CLSTR, PWR MIR, CLSTR/BCM Fuses, RETAINED ACCSRY PWR CIRCUIT Breaker, HEADLAMP and RETAINED ACCSRY PWR Relays
Data Link Communications Schematic
Handling ESD Sensitive Parts Notice
Handling ESD Sensitive Parts Notice
Engine Controls Components
Powertrain Control Module Description
Ignition System, Knock Sensors
OBD II Symbol Description Notice