GM Service Manual Online
For 1990-2009 cars only
Makes
🢒
Chevrolet
🢒
2000
🢒
Impala
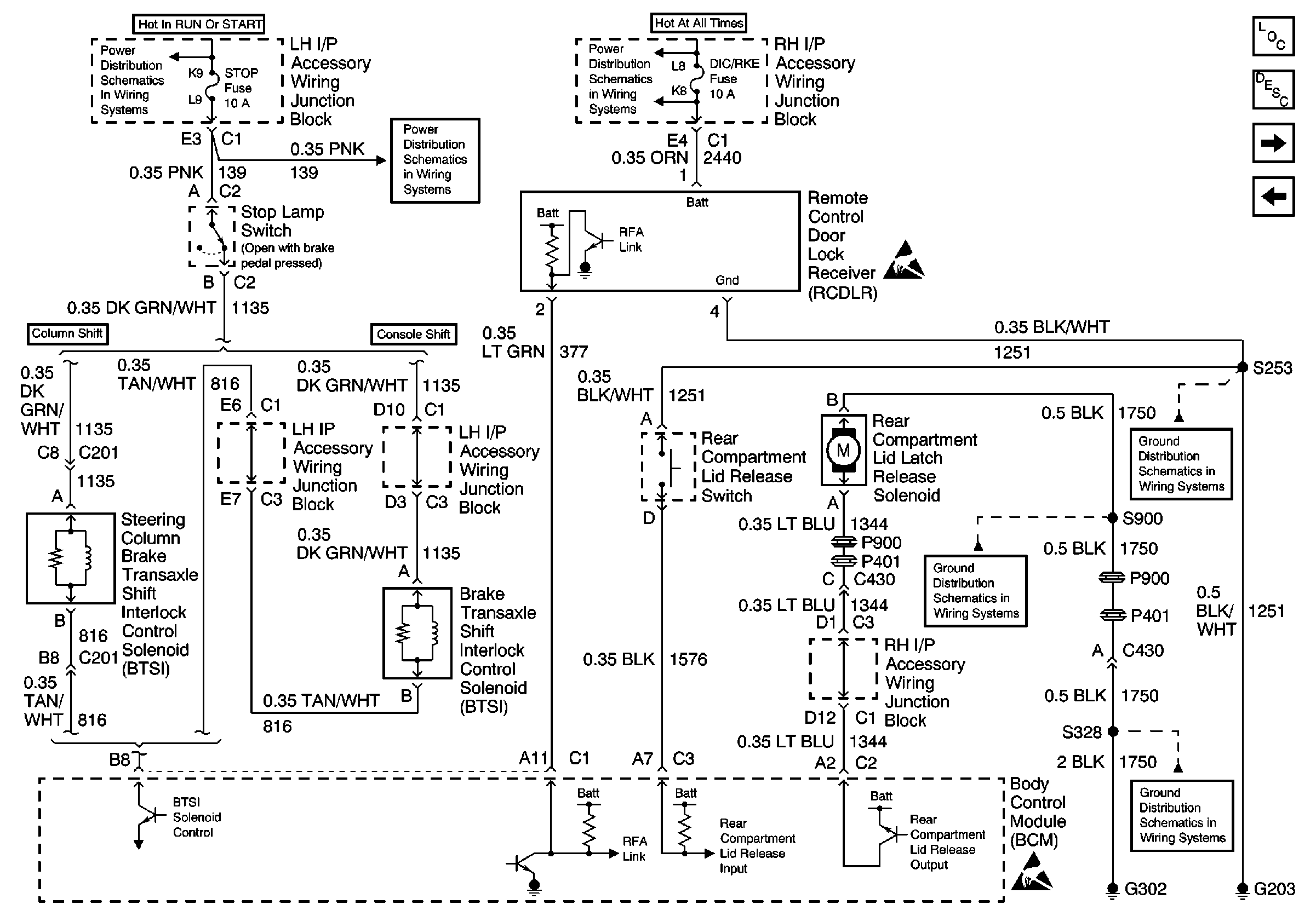
🢒 Brake Transaxle Shift Interlock Control, Rear Compartment Lid Release and Remote Control Door Lock Receiver
Brake Transaxle Shift Interlock Control, Rear Compartment Lid Release and Remote Control Door Lock Receiver
Brake Transaxle Shift Interlock Control, Rear Compartment Lid Release and Remote Control Door Lock Receiver
Ignition and Start Switch and CIG/AUX, WSW, BCM, TURN SIGNAL, SRS, STOP and ABS/PCM Fuses
ABS/PCM, STOP, TURN SIGNAL and SRS Fuses
DIC/RKE, B/U LP, TRK/ROOF BRP and I/P BRP Fuses, BATT RUNDOWN PROTECTION and BACKUP LP Relays
Handling ESD Sensitive Parts Notice
G203 (2 of 3)
G302 - Continued and G309
G302
Handling ESD Sensitive Parts Notice
Body Control Module Components
Body Control System Circuit Description
Rear Defog Relay, Door Lock Cylinder Switches
Headlamp Dimmer Switch, Headlamp Relay, Parklamp Relay