GM Service Manual Online
For 1990-2009 cars only
Makes
🢒
Chevrolet
🢒
2000
🢒
Impala
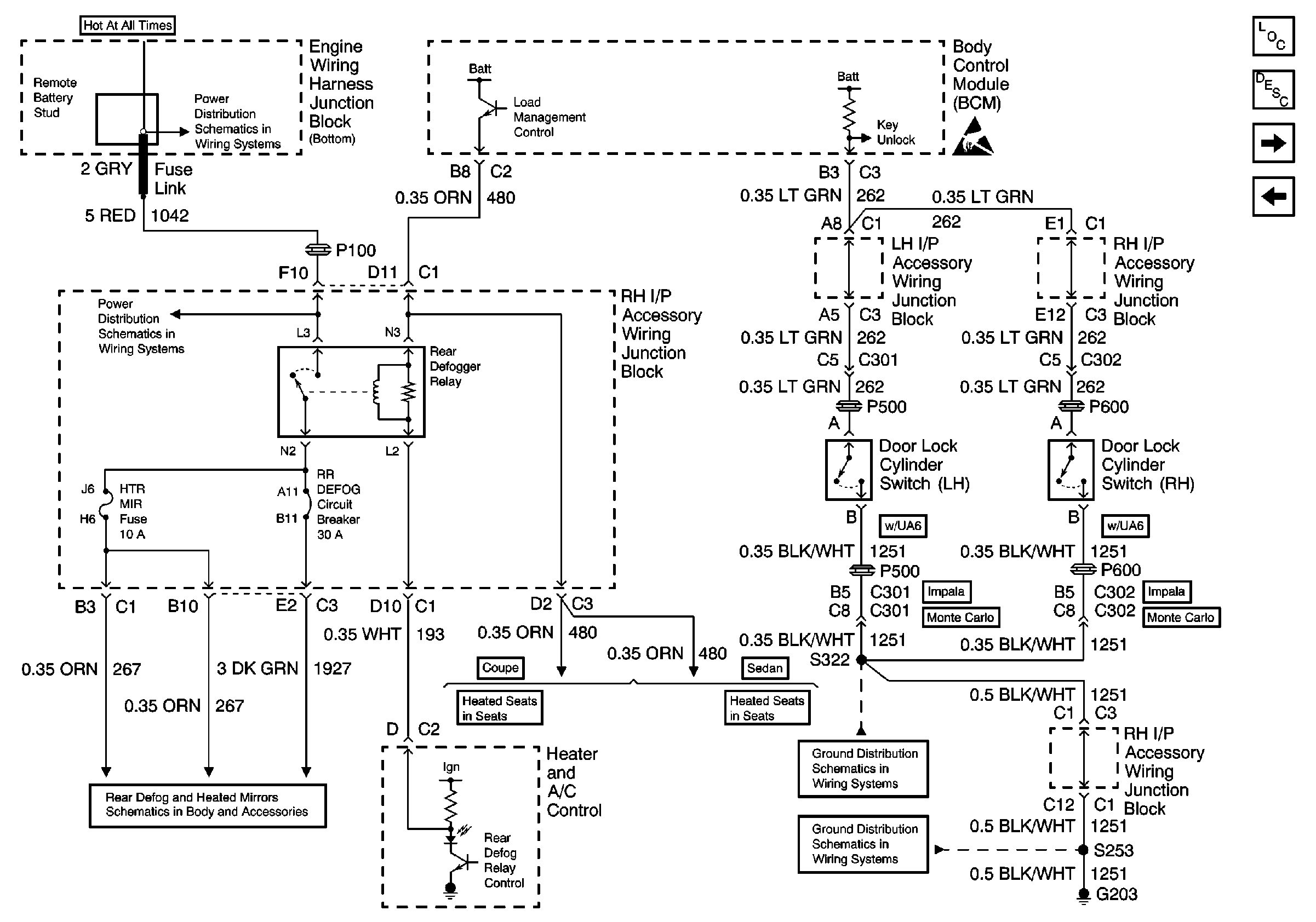
🢒 Rear Defog Relay, Door Lock Cylinder Switches
Rear Defog Relay, Door Lock Cylinder Switches
Rear Defog Relay, Door Lock Cylinder Switches
Battery, EBCM, Engine Wiring Harness Junction Blocks (Bottom and Top),Fusible Links, Generator, Remote Battery Stud and Starter
RADIO and HTD MIR Fuses, REAR DEFOG Circuit Breaker and REAR DEFOG Relay
Rear Defogger
Heated Seat 2 Door LH
Handling ESD Sensitive Parts Notice
Heated Seats - 4 Door LH
G203 (1 of 3)
G203 (2 of 3)
Body Control Module Components
Body Control System Circuit Description
Interior Lights (1 of 2)
Brake Transaxle Shift Interlock Control, Rear Compartment Lid Release and Remote Control Door Lock Receiver