GM Service Manual Online
For 1990-2009 cars only
Makes
🢒
Chevrolet
🢒
2001
🢒
Impala
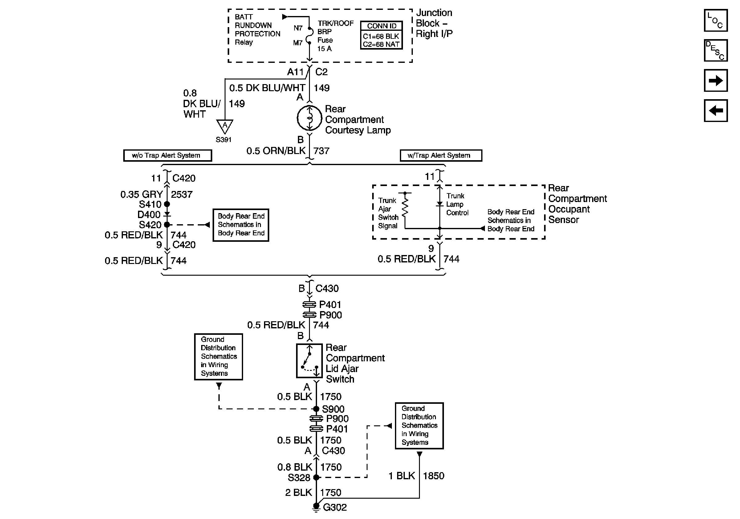
🢒 Rear Compartment Courtesy Lamp
Rear Compartment Courtesy Lamp
Rear Compartment Courtesy Lamp
Master Electrical Component List
Data Link Communications Description and Operation
Roof Lighting
Courtesy Lamps Control, and I/P
Courtesy Lamps Control, and I/P
Roof Lighting
Decklid Release (w/o Entrapment Protection)
Decklid Release (W/Entrapment Protection)
G302 (2 of 2) and G309
G302 (1 of 2)