GM Service Manual Online
For 1990-2009 cars only
Makes
🢒
Chevrolet
🢒
2005
🢒
Impala
🢒 Data Link, Ground, MIL, and Power (JL9)
Data Link, Ground, MIL, and Power (JL9)
Data Link, Ground, MIL, and Power (JL9)
Master Electrical Component List
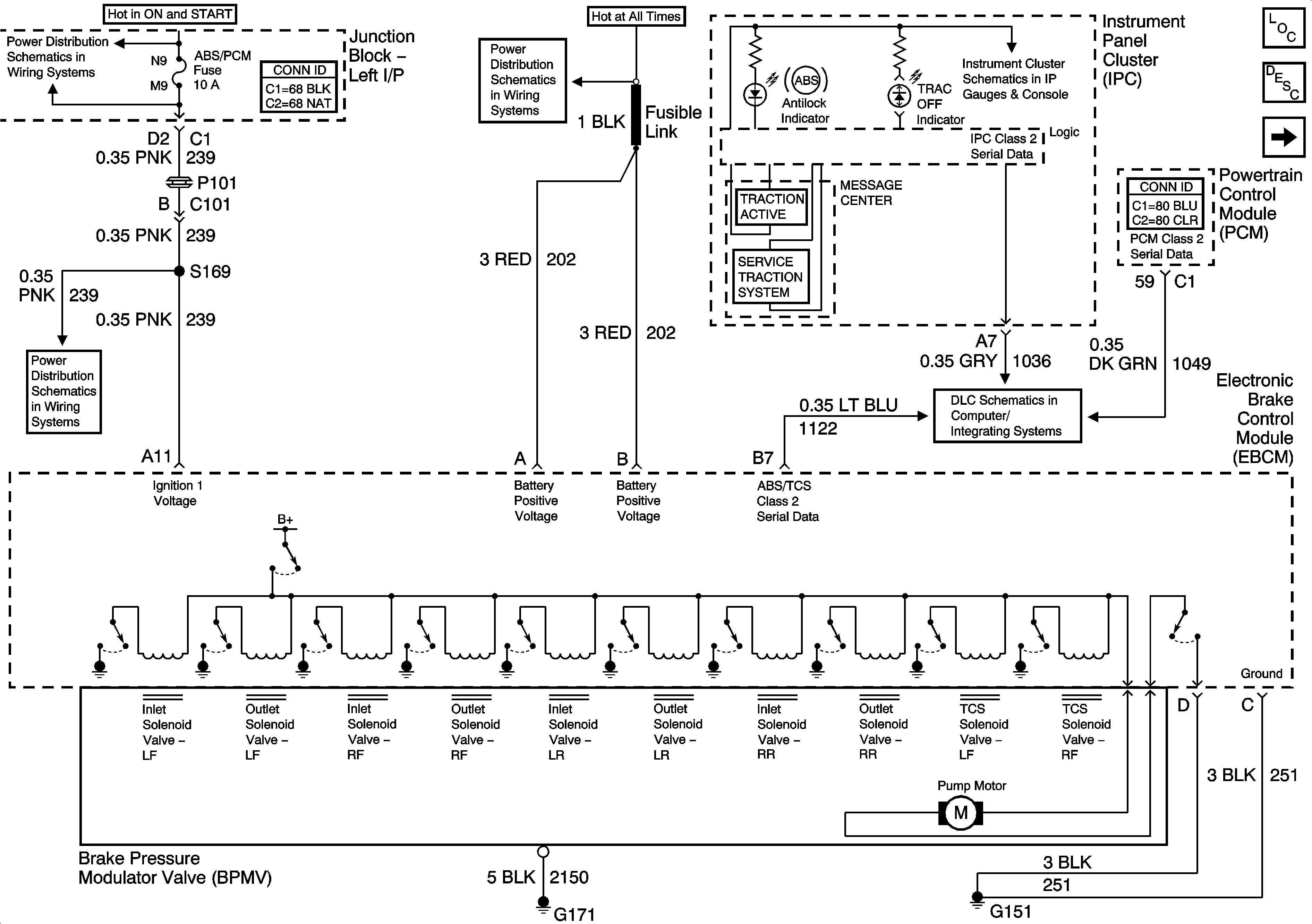
ABS Description and Operation
Wheel Speed Sensors
ABS/PCM, SRS, STOP, and TURN SIGNAL Fuses
Fuse Block - SEO and Fusible Links
Gages, Illumination, and Indicators
ABS/PCM, SRS, STOP, and TURN SIGNAL Fuses
DLC