GM Service Manual Online
For 1990-2009 cars only

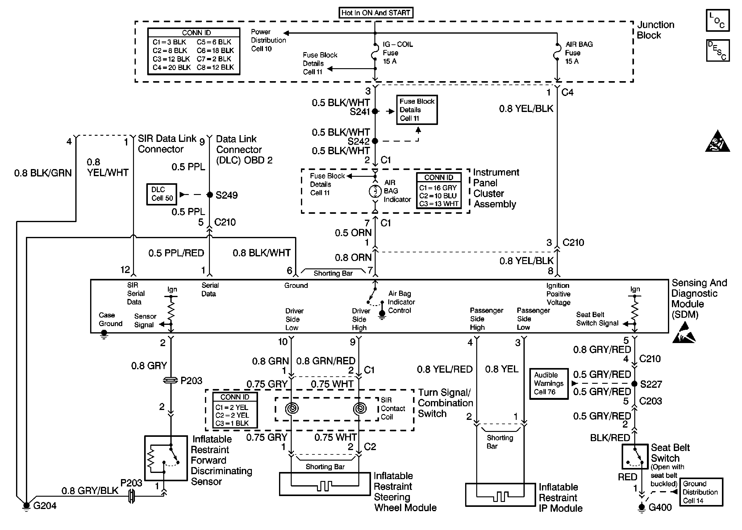
Refer to

Cell 47


Object Number: 427725  Size: FS
SIR Components
SIR System Operation
SIR Caution
ESD Notice
Cell 14: G400 (2-Door)
Cell 76: Power, Ground, Seat Belt Switch and Door Jamb Switch
Cell 50
Cell 11: Audio Alarm Module
Cell 11: Audio Alarm Module
Cell 11: Heated Oxygen Sensor
Cell 10
for schematics.

Circuit Description

The data link connector (DLC) provides communication with the inflatable restraint sensing and diagnostic module (SDM). The DLC is under the instrument panel. The DLC supplies battery voltage and ground to the scan tool. The scan tool communicates with the SDM on the serial data line. The scan tool is connected to the DLC in order to perform the following functions:

    • Read the data list.
    • Read the diagnostic trouble codes (DTCs).
    • Clear the DTCs.

When measurements are requested in this table, use J 39200 Digital Multimeter with the correct terminal adapter from J 35616 Connector Test Adapter Kit. When a check for proper connection is requested, refer to General Electrical Diagnosis Procedures in Wiring Systems. When a wire, connector or terminal repair is requested, use J-38125 Terminal Repair Kit and refer to Wiring Repair .

Test Description

  1. This test checks for an open or for a high resistance condition in the SDM ground circuit.

  2. This test checks for an open or for a high resistance condition in the SDM voltage feed circuit.

  3. This test checks for an open or for a high resistance condition in the serial data circuit.

  4. This test checks for a short to ground condition in the serial data circuit.

  5. This test checks for a short to voltage condition in the serial data circuit.

  6. This test checks for a short to ground condition in the SDM voltage feed circuit.

Step

Action

Values

Yes

No

1

Did you perform the SIR Diagnostic System Check?

--

Go to Step 2

Go to SIR Diagnostic System Check

2

  1. Turn the ignition switch to the OFF position.
  2. Remove and inspect the AIR BAG fuse.

Is the fuse open?

--

Go to Step 8

Go to Step 3

3

  1. Replace the AIR BAG fuse.
  2. Disconnect the SDM connector.
  3. Connect a J 39200 DMM between terminal 6 of the SDM connector and ground in order to measure the resistance.

Is the resistance within the specified range?

0-2 ohms

Go to Step 4

Go to Step 11

4

  1. Turn the ignition switch to the ON position.
  2. Connect a J 39200 DMM between terminal 8 of the SDM connector and ground in order to measure the voltage.

Is the voltage within the specified range?

Battery Voltage

Go to Step 5

Go to Step 12

5

Connect a J 39200 DMM between terminal 9 of the Data Link Connector (DLC) and terminal 1 of the SDM connector in order to measure the resistance.

Is the resistance within the specified range?

0-2 ohms

Go to Step 6

Go to Step 13

6

Connect a J 39200 DMM between terminal 9 of the DLC and ground in order to measure the resistance.

Is the resistance within the specified range?

OL

(Infinite)

Go to Step 7

Go to Step 14

7

  1. Turn the ignition switch to the ON position.
  2. Connect a J 39200 DMM between terminal 9 of the DLC and ground in order to measure the voltage.

Is the voltage within the specified range?

0-1 V

Go to Step 16

Go to Step 15

8

  1. Disconnect the SDM connector.
  2. Connect a J 39200 DMM between terminal 8 of the SDM connector and ground in order to measure the resistance.

Is the resistance within the specified range?

OL

(Infinite)

Go to Step 9

Go to Step 10

9

  1. Replace the AIR BAG fuse.
  2. Reconnect the SDM connector.

Are the repairs complete?

--

Go to SIR Diagnostic System Check

--

10

  1. Repair the short to ground in the YEL/BLK wire between the SDM and the junction block. Refer to Wiring Repair .
  2. Replace the AIR BAG fuse.

Is the repair complete?

--

Go to SIR Diagnostic System Check

--

11

Repair the open or the high resistance condition in the BLK/WHT wire between the SDM and G204. Refer to Wiring Repair .

Is the repair complete?

--

Go to SIR Diagnostic System Check

--

12

Repair the open or the high resistance condition in the YEL/BLK wire between the SDM and the junction block. Refer to Wiring Repair .

Is the repair complete?

--

Go to SIR Diagnostic System Check

--

13

Repair the open or the high resistance condition in the PPL wire or in the PPL/RED wire between the SDM and the DLC. Refer to Wiring Repairs in Wiring Systems.

Is the repair complete?

--

Go to SIR Diagnostic System Check

--

14

Repair the short to ground in the PPL wire or in the PPL/RED wire between the SDM and the DLC. Refer to Wiring Repairs in Wiring Systems.

Is the repair complete?

--

Go to SIR Diagnostic System Check

--

15

Repair the short to voltage in the PPL wire or in the PPL/RED wire between the SDM and the DLC. Refer to Wiring Repairs in Wiring Systems.

Is the repair complete?

--

Go to SIR Diagnostic System Check

--

16

Replace the SDM. Refer to Inflatable Restraint Sensing and Diagnostic Module Replacement .

Is the repair complete?

--

Go to SIR Diagnostic System Check

--