GM Service Manual Online
For 1990-2009 cars only
Makes
🢒
Chevrolet
🢒
2000
🢒
Prizm
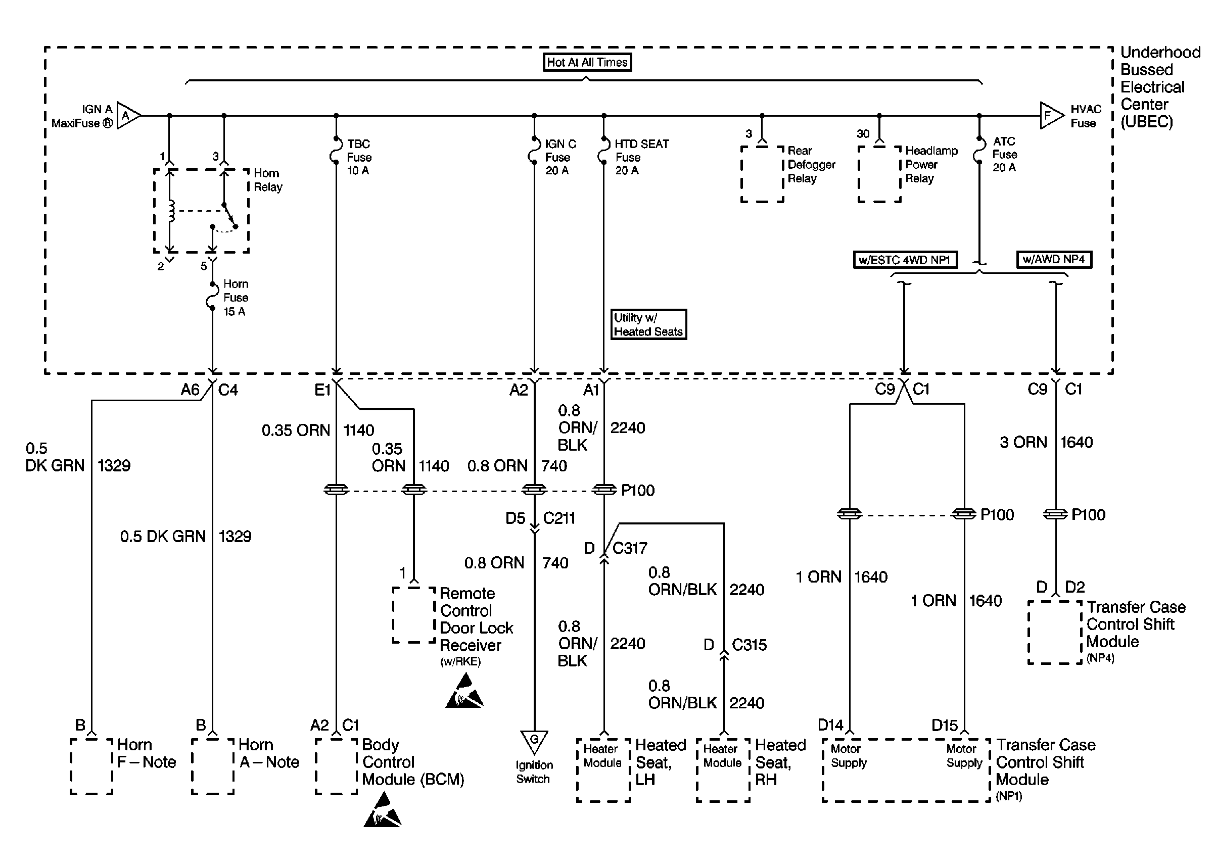
🢒 Cell 10: TBC, IGN C, HTD SEAT, and ATC Fuses
Cell 10: TBC, IGN C, HTD SEAT, and ATC Fuses
Cell 10: TBC, IGN C, HTD SEAT, and ATC Fuses
Power and Grounding Components
Cell 10: HVAC, PARK LP, HAZ LP, STOP LP, FOG LP, ECM B, and A/C Fuses
Cell 10: 175 A Mega® Fuse, Stud 2, INT BATT, IGN B, RAP, ABS, and IGN A MaxiFuses®
Cell 10: 175 A Mega® Fuse, Stud 2, INT BATT, IGN B, RAP, ABS, and IGN A MaxiFuses®
Cell 10: HVAC, PARK LP, HAZ LP, STOP LP, FOG LP, ECM B, and A/C Fuses
Cell 10: Ignition Switch
Handling ESD Sensitive Parts Notice
Handling ESD Sensitive Parts Notice