GM Service Manual Online
For 1990-2009 cars only
Makes
🢒
Chevrolet
🢒
2000
🢒
Prizm
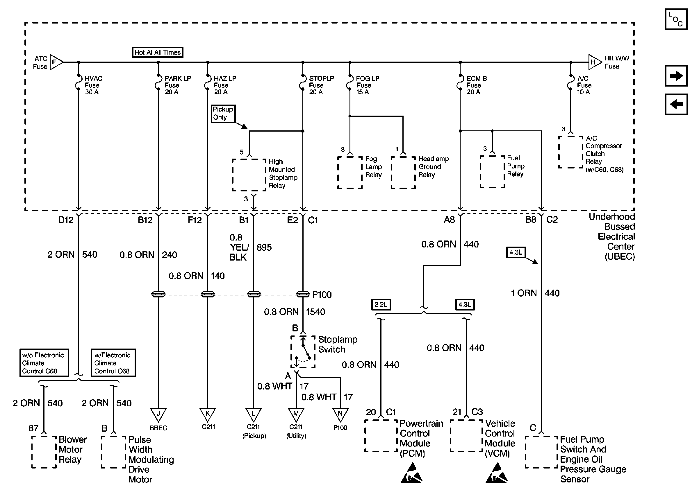
🢒 Cell 10: HVAC, PARK LP, HAZ LP, STOP LP, FOG LP, ECM B, and A/C Fuses
Cell 10: HVAC, PARK LP, HAZ LP, STOP LP, FOG LP, ECM B, and A/C Fuses
Cell 10: HVAC, PARK LP, HAZ LP, STOP LP, FOG LP, ECM B, and A/C Fuses
Power and Grounding Components
Cell 10: RR W/W, DRL, HIGH BEAM, and LDLEV Fuses
Cell 10: TBC, IGN C, HTD SEAT, and ATC Fuses
Cell 10: TBC, IGN C, HTD SEAT, and ATC Fuses
Cell 10: RR W/W, DRL, HIGH BEAM, and LDLEV Fuses
Cell 10: ILLUM and PARK LPS Fuses
Cell 10: Hazard Switch and Turn Signal Lamp Flasher
Cell 10: Hazard Switch and Turn Signal Switch
Cell 10: Hazard Switch and Turn Signal Switch
Cell 10: VECHMSL and TRCHMSL Fuses
Handling ESD Sensitive Parts Notice
Handling ESD Sensitive Parts Notice