GM Service Manual Online
For 1990-2009 cars only
Makes
🢒
Chevrolet
🢒
2000
🢒
S10 Pickup - 2WD
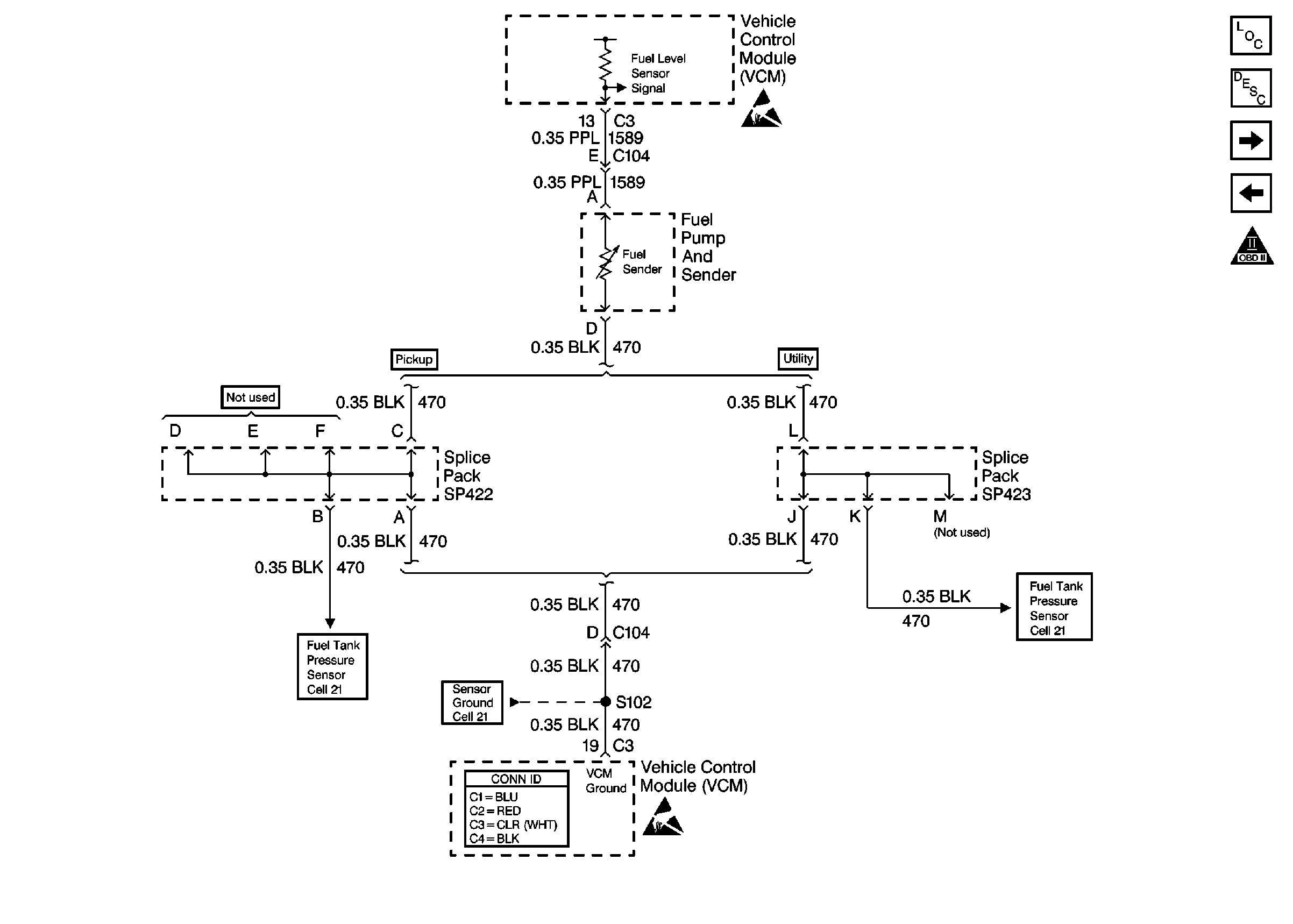
🢒 Cell 21: Fuel Level Sensor
Cell 21: Fuel Level Sensor
Cell 21: Fuel Level Sensor
Handling ESD Sensitive Parts Notice
Engine Controls Components
Vehicle Control Module Description
Cell 21: Fuel Pump Controls
Cell 21: Ignition Controls
OBD II Symbol Description Notice
Cell 21: Engine Sensors (Utility)
VCM Connector End Views
Handling ESD Sensitive Parts Notice
Cell 21: Engine Sensors (Pickup)
Cell 21: Engine Sensors (Pickup)