GM Service Manual Online
For 1990-2009 cars only
Makes
🢒
Chevrolet
🢒
2000
🢒
S10 Pickup - 2WD
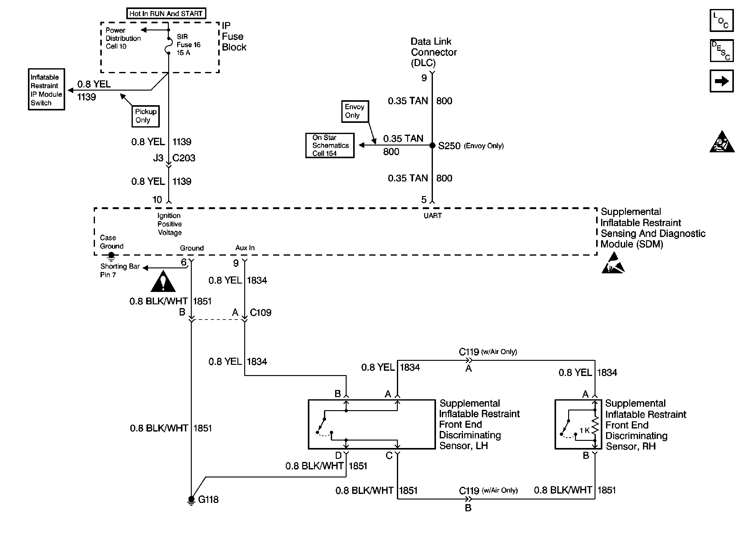
🢒 Cell 47: Power, Ground, DLC and Sensors
Cell 47: Power, Ground, DLC and Sensors
Cell 47: Power, Ground, DLC and Sensors
Cell 10: TURN, SIR and GAUGES Fuses
Cell 47: IP Module Switch
SIR Schematic Icons
Cell 154: Vehicle Interface Unit (VIU)
Handling ESD Sensitive Parts Notice
SIR Components
SIR System Component Description and Definitions
Cell 47: Seat Belt Switch, Steering Wheel and IP Module
SIR Handling Caution