GM Service Manual Online
For 1990-2009 cars only
Makes
🢒
Chevrolet
🢒
2000
🢒
S10 Pickup - 2WD
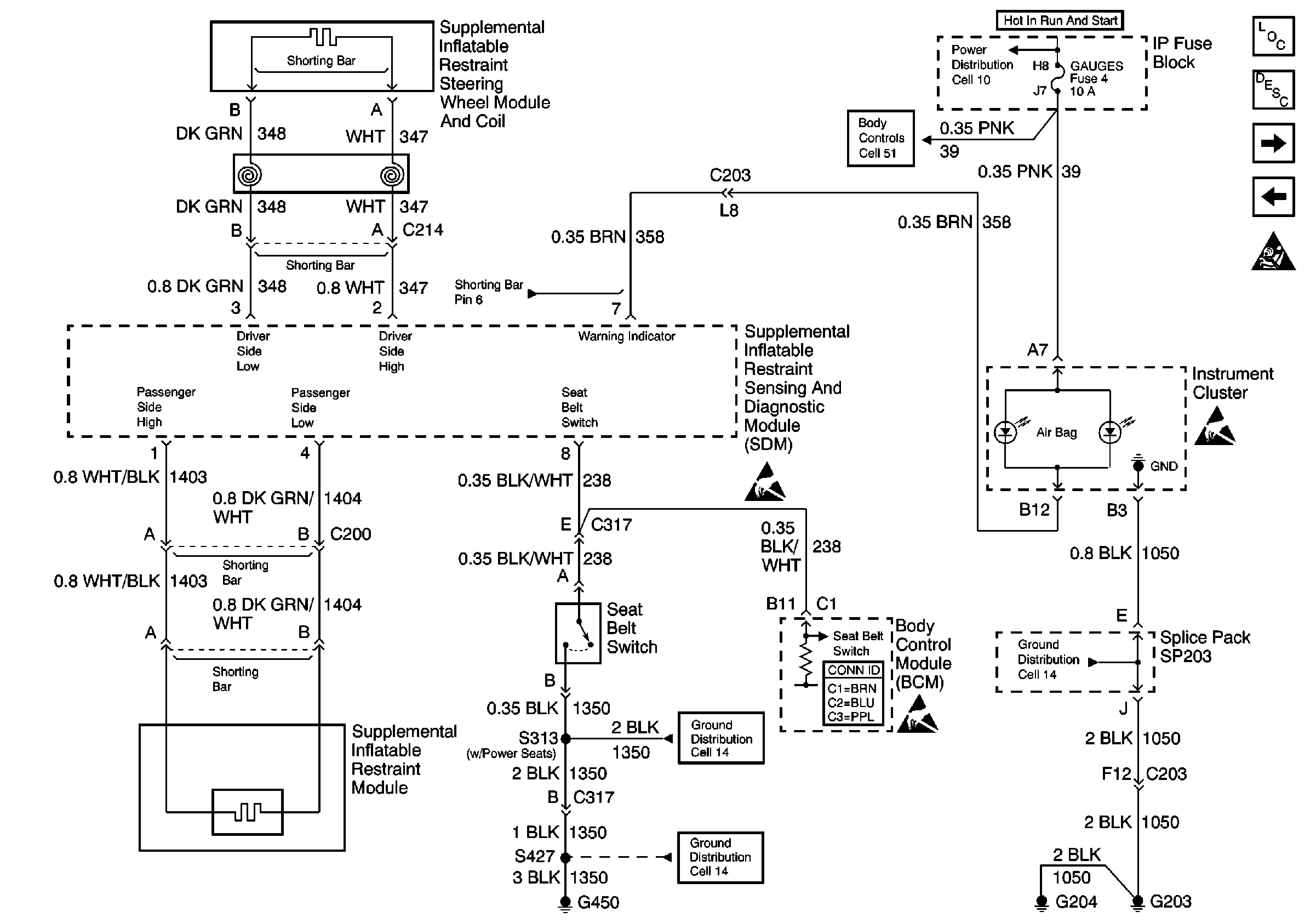
🢒 Cell 47: Seat Belt Switch, Steering Wheel and IP Module
Cell 47: Seat Belt Switch, Steering Wheel and IP Module
Cell 47: Seat Belt Switch, Steering Wheel and IP Module
Cell 14: S313 and S419
Cell 14: G420 and G450 (Utility w/ Endgate)
Body Control System Connector End Views
Handling ESD Sensitive Parts Notice
Handling ESD Sensitive Parts Notice
Cell 51: Power and Ground
Cell 10: TURN, SIR and GAUGES Fuses
SIR Components
SIR System Component Description and Definitions
Cell 47: IP Module Switch
Cell 47: Power, Ground, DLC and Sensors
SIR Handling Caution
Handling ESD Sensitive Parts Notice
Cell 14: G203 and G204 (Pickup)