GM Service Manual Online
For 1990-2009 cars only
Makes
🢒
Chevrolet
🢒
2000
🢒
S10 Pickup - 2WD
🢒 Cell 44: Class 2 Communication
Cell 44: Class 2 Communication
Cell 44: Class 2 Communication
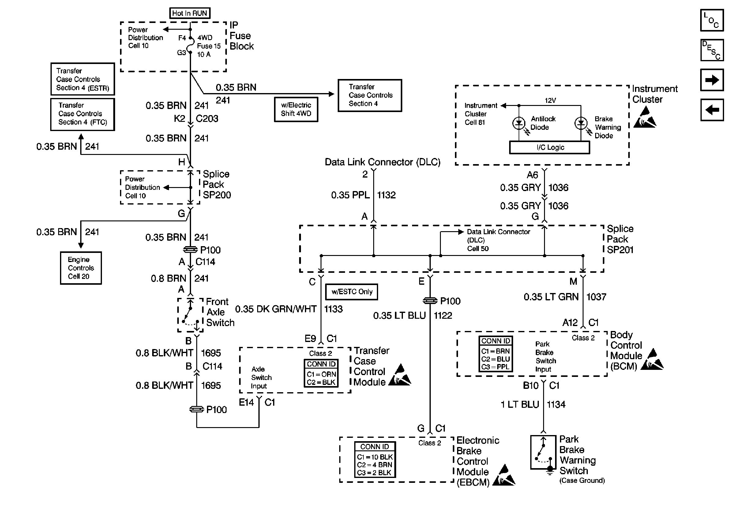
Cell 10: 4WD Fuse (4.3L)
Cell 38: Power and Ground
Cell 38: Front Axle Switch and VCM
Cell 20: Vehicle Speed Sensor Signal
Cell 38: Transfer Case Encoder Motor
Cell 10: 4WD Fuse (4.3L)
Transfer Case Control Connector End Views
Handling ESD Sensitive Parts Notice
Antilock Brake System Connector End Views
Handling ESD Sensitive Parts Notice
Handling ESD Sensitive Parts Notice
Body Control System Connector End Views
Cell 81: CRUISE Fuse and Instrument Cluster
Handling ESD Sensitive Parts Notice
ABS Components
ABS Description
Cell 44: Speed Sensor Signals
Cell 44: Power and Ground