GM Service Manual Online
For 1990-2009 cars only
Makes
🢒
Chevrolet
🢒
2000
🢒
S10 Pickup - 2WD
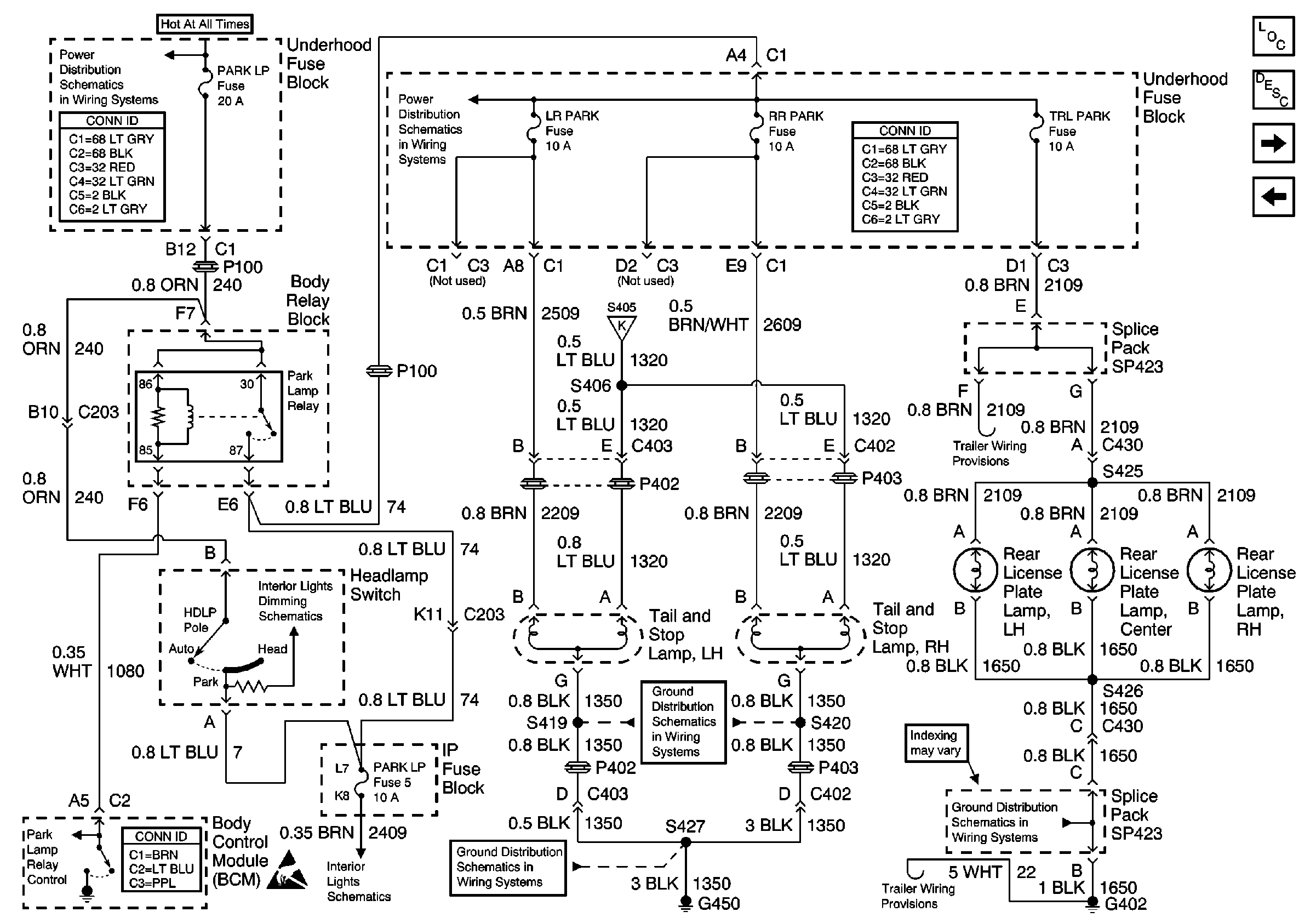
🢒 Tail, Stop and License Lamps (Export)
Tail, Stop and License Lamps (Export)
Tail, Stop and License Lamps (Export)
Lighting Systems Components
Exterior Lights Circuit Description
Park Lamps and Marker Lamps, Front
Park and License Lamps, Rear (Utility)
B+ Bus Bar
Power and Grounding Connector End Views
FR PRK, LR PRK, RR PRK, TRL PRK Fuses and Fog Lamp Relay (Utility)
Power and Grounding Connector End Views
Body Control System Connector End Views
Handling ESD Sensitive Parts Notice
Headlamp Switch
High Mount Stop Lamp, Multifunction Switch (Turn Signal Switch) and Turn Signal Lamp Flasher
S313 and S419
S313 and S419
G402 (Utility)