GM Service Manual Online
For 1990-2009 cars only
Makes
🢒
Chevrolet
🢒
2000
🢒
S10 Pickup - 2WD
🢒 Utility
Utility
Utility
Power and Grounding Connector End Views
Ign RUN and START Bus Bar
Shift Lock Control Connector End Views
Switch Inputs and PNP Switch (2.2L)
Automatic Day-Night Mirrors Schematics
S313 and S419
S313 and S419
S320 and S420
Lighting Systems Components
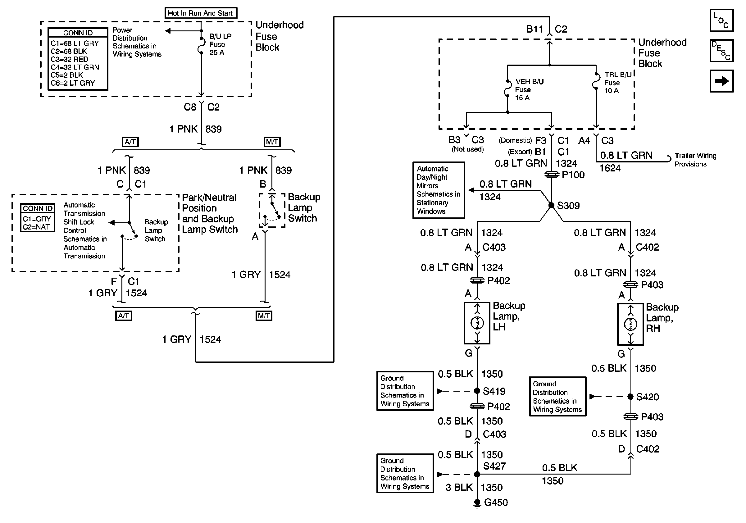
Backup Lamp Circuit Description
Pickup