GM Service Manual Online
For 1990-2009 cars only
Makes
🢒
Chevrolet
🢒
2000
🢒
S10 Pickup - 2WD
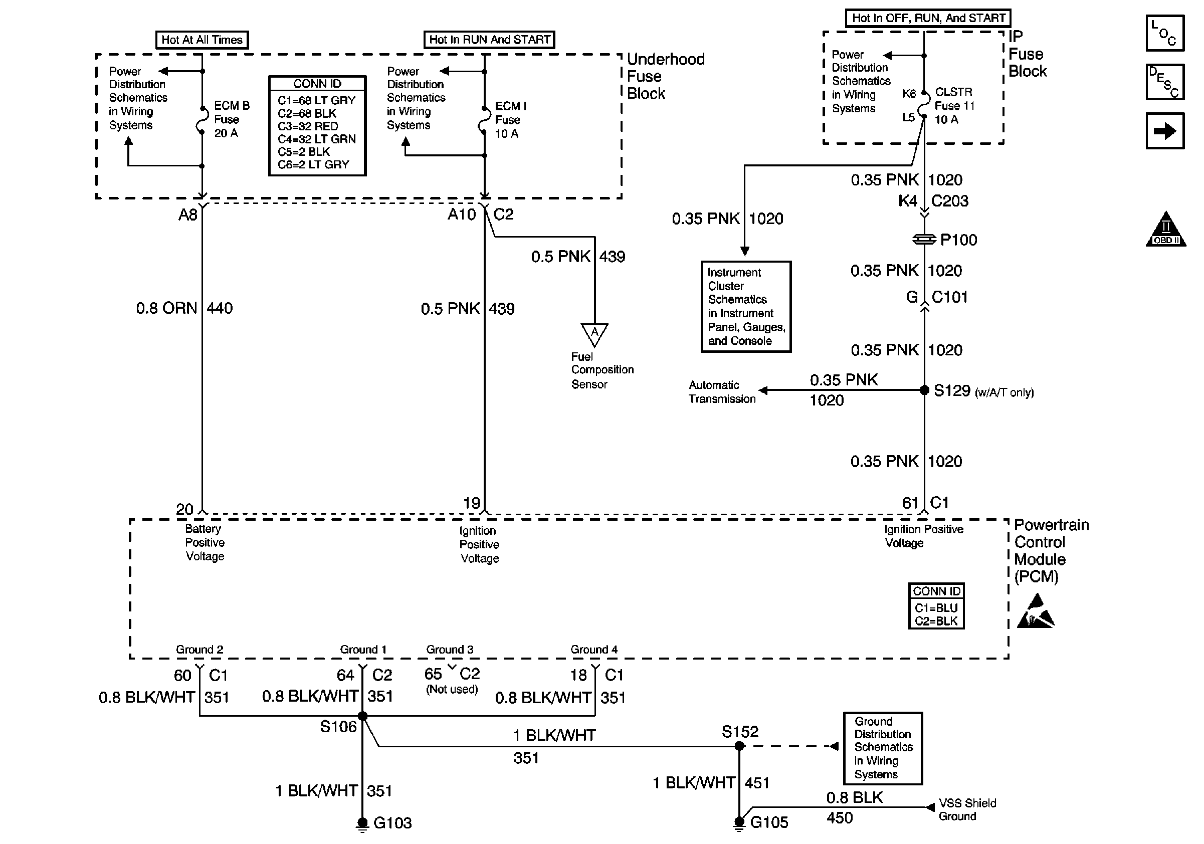
🢒 ECM B, ECM I, CLSTR Fuses, and PCM Ground
ECM B, ECM I, CLSTR Fuses, and PCM Ground
ECM B, ECM I, CLSTR Fuses, and PCM Ground
Engine Controls Components
Powertrain Control Module Description
MIL, Generator, and Fuel Composition Sensor
OBD II Symbol Description Notice
ECM B Fuse and Horn, Rear Defogger Relays
Power and Grounding Connector End Views
ECM I Fuse
MIL, Generator, and Fuel Composition Sensor
Power
Automatic Transmission Valve Controls
Powertrain Control Module Connector End Views
Handling ESD Sensitive Parts Notice
G103 and G105 (2.2L)
Vehicle Speed Sensor (VSS) Signal