GM Service Manual Online
For 1990-2009 cars only
Makes
🢒
Chevrolet
🢒
2000
🢒
S10 Pickup - 2WD
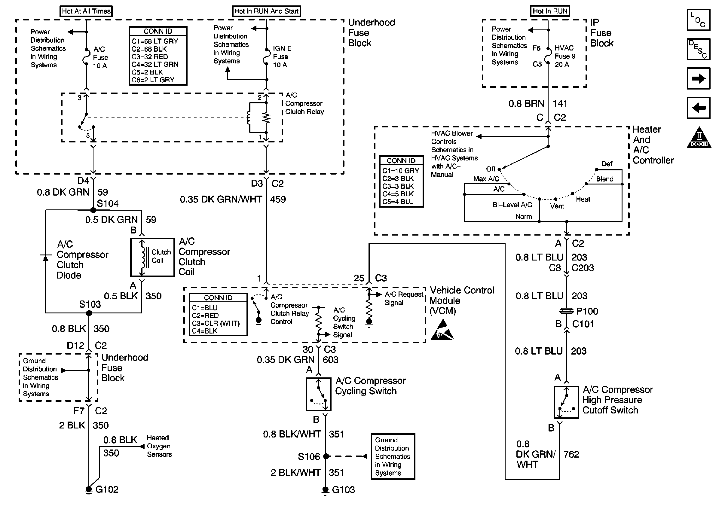
🢒 A/C Compressor Control
A/C Compressor Control
A/C Compressor Control
Engine Controls Components
Vehicle Control Module Description
Stoplamp Switch Input
Secondary AIR Pump Control
OBD II Symbol Description Notice
B+ Bus Bar
Power and Grounding Connector End Views
IGN C, IGN A Fuses and Ignition and Start Switch
RAP, IGN B Fuses and Ignition Switch
G102
Oxygen Sensors
VCM Connector End Views
HVAC Connector End Views
G103 and G105 (2.2L)
Handling ESD Sensitive Parts Notice
RPO C60