GM Service Manual Online
For 1990-2009 cars only
Makes
🢒
Chevrolet
🢒
2000
🢒
S10 Pickup - 2WD
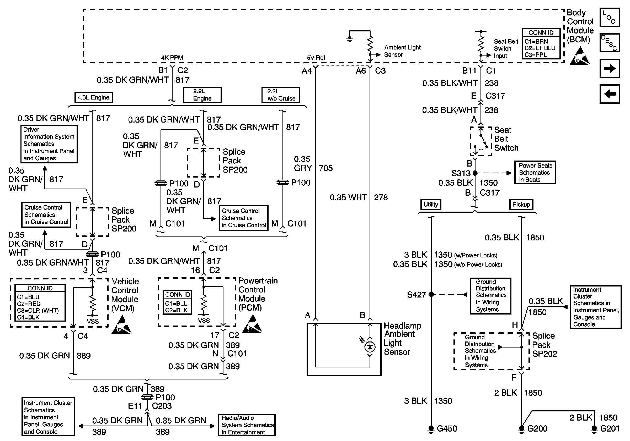
🢒 Seat Belt Switch, Headlamp Ambient Light Sensor and PCM/VCM
Seat Belt Switch, Headlamp Ambient Light Sensor and PCM/VCM
Seat Belt Switch, Headlamp Ambient Light Sensor and PCM/VCM
Body Control Module Components
Body Control System Circuit Description
Power Door Lock Relays, Remote Control Door Lock Receiver
Passlock ™ Sensor, Liftglass Relay and RAP Relay
Body Control System Connector End Views
Handling ESD Sensitive Parts Notice
w/o Trip Computer
Cruise Control Module and PCM/VCM
VCM Connector End Views
G200, G201, G203, G204, Park Position Switch and PCM/VCM
Handling ESD Sensitive Parts Notice
Powertrain Control Module Connector End Views
Handling ESD Sensitive Parts Notice
Cruise Control Module and PCM/VCM
Power and Ground (Chevy/GMC)
6-Way LH Power Seat
G420 and G450 (Utility w/ Endgate)
G200, G201, G203, G204, Park Position Switch and PCM/VCM
G200, G201 and G207 (Pickup)