GM Service Manual Online
For 1990-2009 cars only
Makes
🢒
Chevrolet
🢒
2000
🢒
S10 Pickup - 2WD
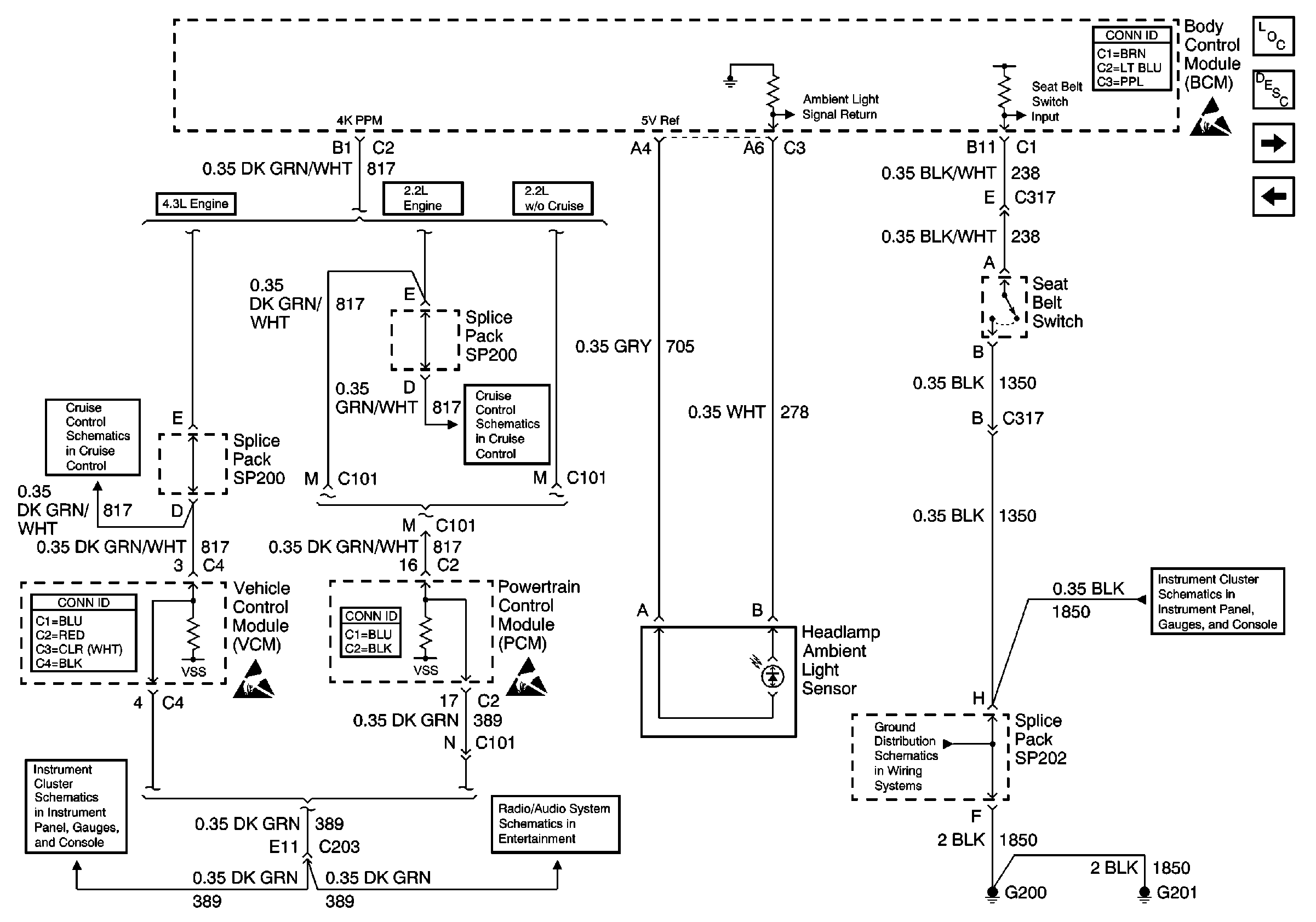
🢒 VCM/PCM Speed Signal and Ambient Light Sensor
VCM/PCM Speed Signal and Ambient Light Sensor
VCM/PCM Speed Signal and Ambient Light Sensor
Body Control Module Components
Body Control System Circuit Description
Door Lock/Unlock Relays
RAP Fuse, and Relay and Passlock ™ Sensor
Body Control System Connector End Views
Handling ESD Sensitive Parts Notice
Cruise Control Module and PCM/VCM
VCM Connector End Views
Power
Handling ESD Sensitive Parts Notice
Powertrain Control Module Connector End Views
Cruise Control Module and PCM/VCM
Handling ESD Sensitive Parts Notice
ILLUM, RDO IGN and RDO BATT Fuses and VSS Signal
G200, G201 and G207
Ground