Makes 🢒
Chevrolet 🢒
2000 🢒
S10 Pickup - 2WD 🢒
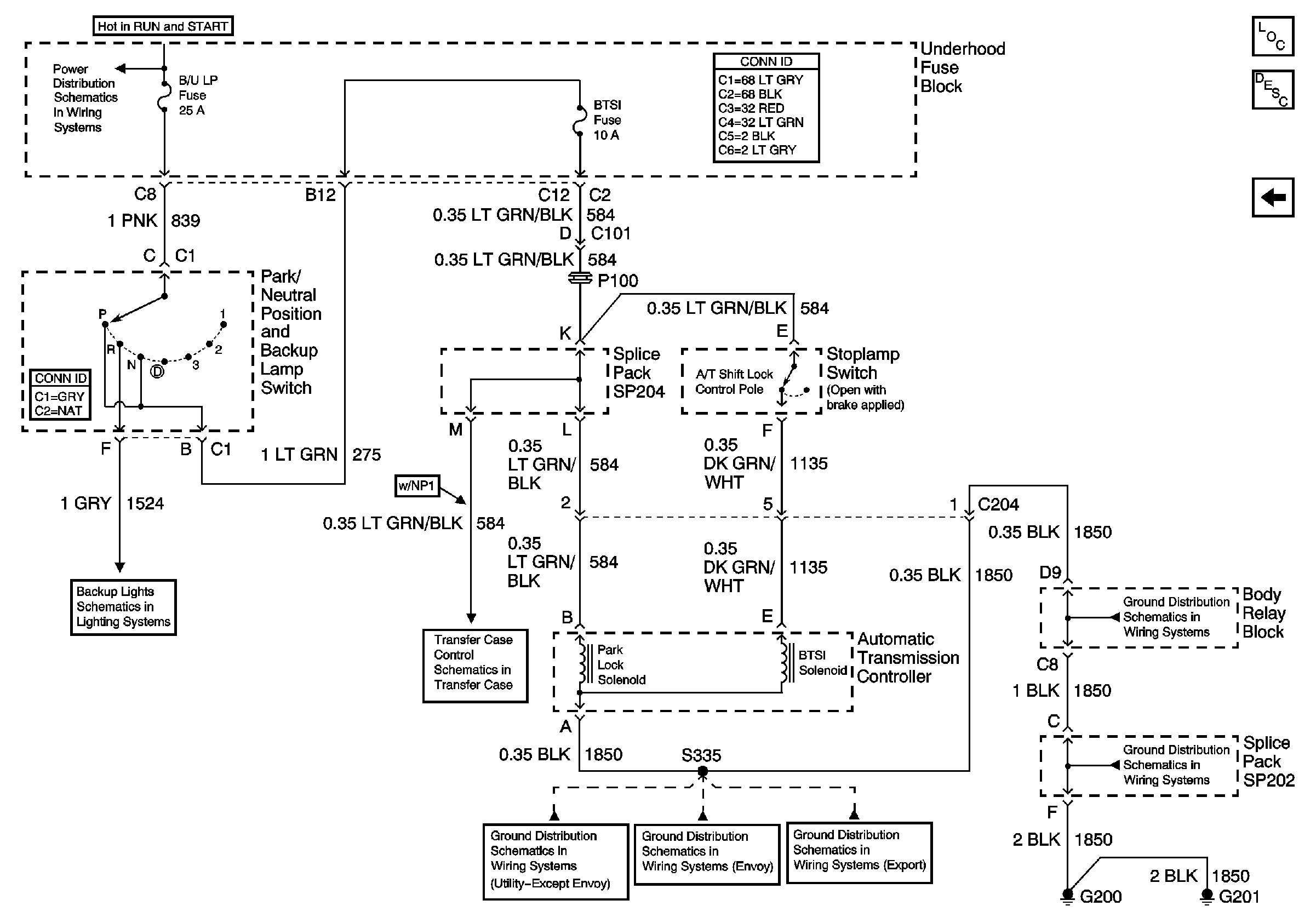
Park/Neutral Position and Backup Lamp Switch, and Automatic Transmission Controller (Utility w/ Floor Shift)
Park/Neutral Position and Backup Lamp Switch, and Automatic Transmission Controller (Utility w/ Floor Shift)