GM Service Manual Online
For 1990-2009 cars only
Makes
🢒
Chevrolet
🢒
2000
🢒
S10 Pickup - 2WD
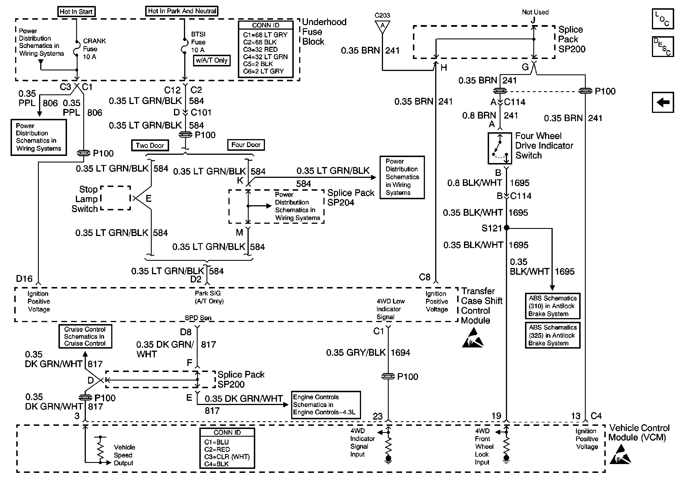
🢒 Four Wheel Drive Indicator Switch and Vehicle Control Module (VCM)
Four Wheel Drive Indicator Switch and Vehicle Control Module (VCM)
Four Wheel Drive Indicator Switch and Vehicle Control Module (VCM)
Transfer Case Control Components
Transfer Case Control Module Description
Transfer Case Shift Control Switch
CRANK and CLSTR Fuses
Power and Grounding Connector End Views
Transfer Case Shift Control Switch
CRANK and CLSTR Fuses
BTSI Fuse Power (Automatic Transmission)
BTSI Fuse Power (Automatic Transmission)
Cruise Control Module and PCM/VCM
VCM Connector End Views
Vehicle Speed Signal, Transfer Case Shift Control Module and 4WD IndicAtor Switch
Handling ESD Sensitive Parts Notice
Class 2 Communication (310 ABS)
Power and Ground (325 ABS)
Handling ESD Sensitive Parts Notice