GM Service Manual Online
For 1990-2009 cars only
Makes
🢒
Chevrolet
🢒
2000
🢒
S10 Pickup - 2WD
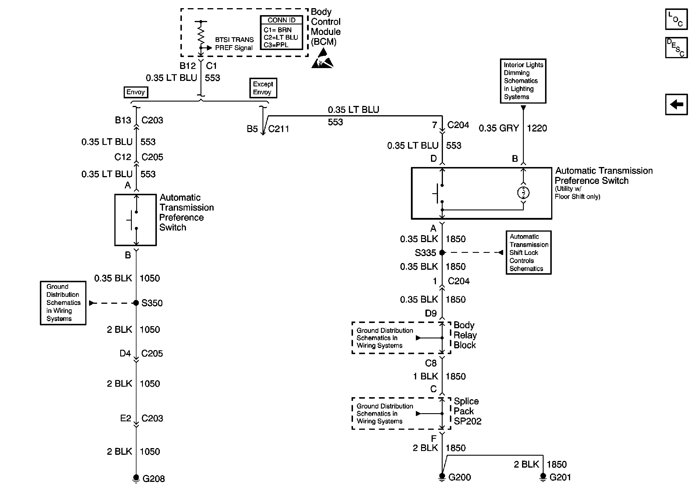
🢒 Automatic Transmission Preference Switch
Automatic Transmission Preference Switch
Automatic Transmission Preference Switch
Automatic Transmission Components
Electronic Component Description
Brake Switch Inputs (4.3L)
Body Control System Connector End Views
Handling ESD Sensitive Parts Notice
Instrument Cluster and BCM
G205 and G208 (Envoy)
Park/Neutral Position and Backup Lamp Switch, and Automatic Transmission Controller (Utility w/ Floor Shift)
G200, G201 and G207 (Pickup)
G200, G201 and G207 (Pickup)