GM Service Manual Online
For 1990-2009 cars only
Makes
🢒
Chevrolet
🢒
2000
🢒
S10 Pickup - 2WD
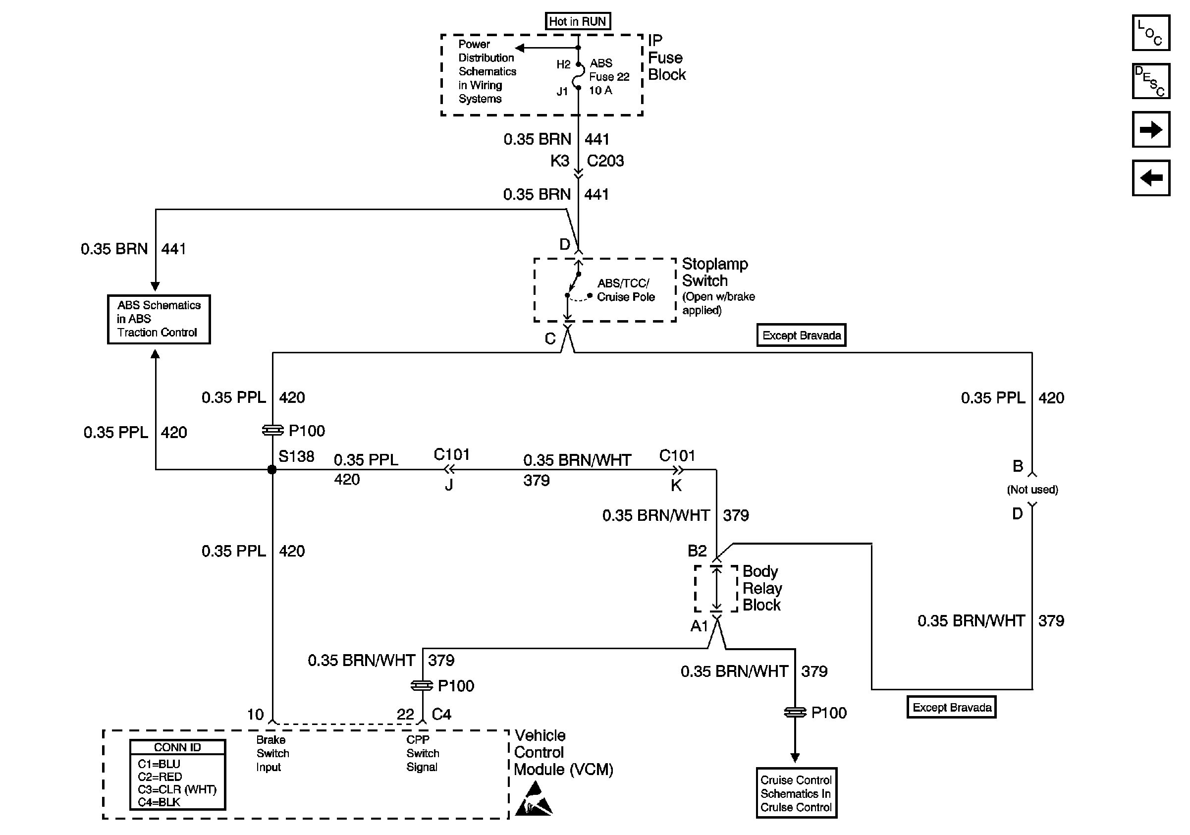
🢒 Brake Switch Inputs (4.3L)
Brake Switch Inputs (4.3L)
Brake Switch Inputs (4.3L)
Automatic Transmission Components
Electronic Component Description
Automatic Transmission Preference Switch
VSS Inputs, 4WD Low Indicator Signal (4.3L)
Ign ACC, RUN and RAP Bus Bar
Power and Ground (310 ABS)
VCM Connector End Views
Handling ESD Sensitive Parts Notice
Clutch Pedal Position Switch and Stoplamp Switch