GM Service Manual Online
For 1990-2009 cars only
Makes
🢒
Chevrolet
🢒
2007
🢒
Silverado - 2WD
🢒 Rear Door Locks Crew Cab +AN3
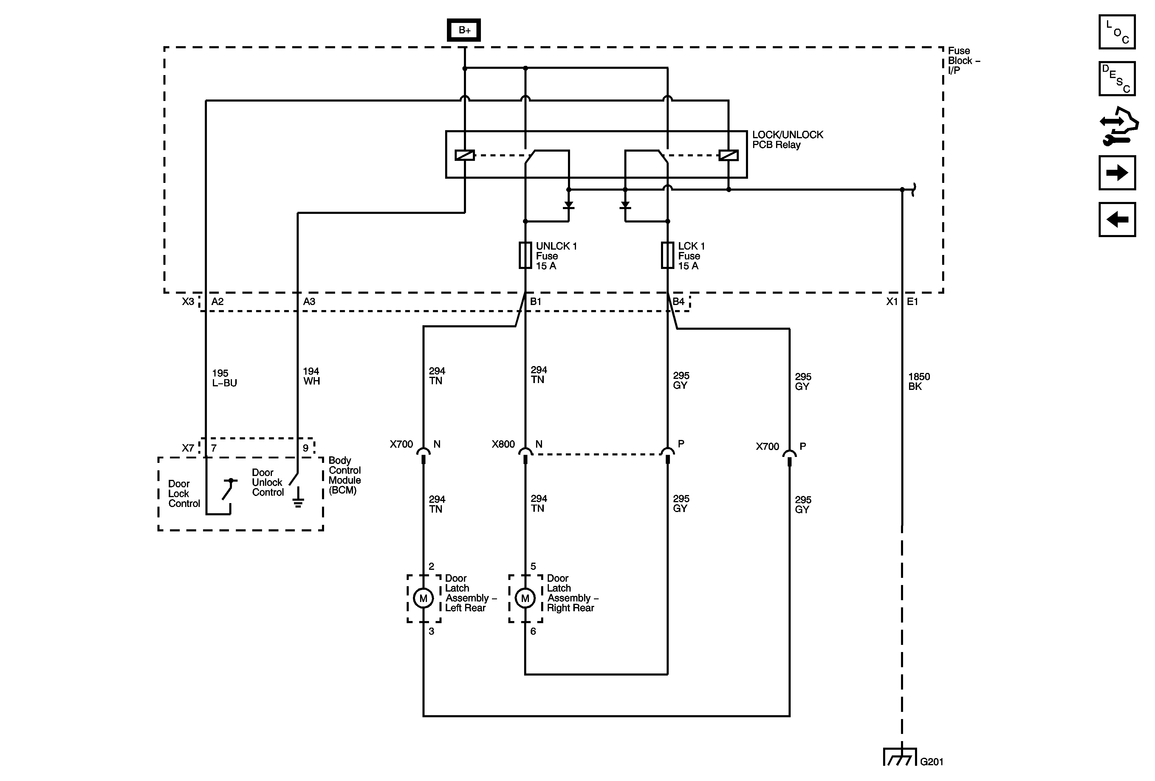
Rear Door Locks Crew Cab +AN3
Rear Door Locks (Crew Cab +AN3)
Master Electrical Component List
Door Ajar Indicator Description and Operation w/AN3
Control Module References
Door Lock Controls AU3 -AN3/DL3
Door Lock Controls and Front Door Locks AN3/DL3
LCK 1 and UNLCK 1 Fuses Crew Cab +AN3
LCK 1 and UNLCK 1 Fuses Crew Cab +AN3
G201 1 of 2