GM Service Manual Online
For 1990-2009 cars only
Makes
🢒
Chevrolet
🢒
2005
🢒
Uplander Ext.
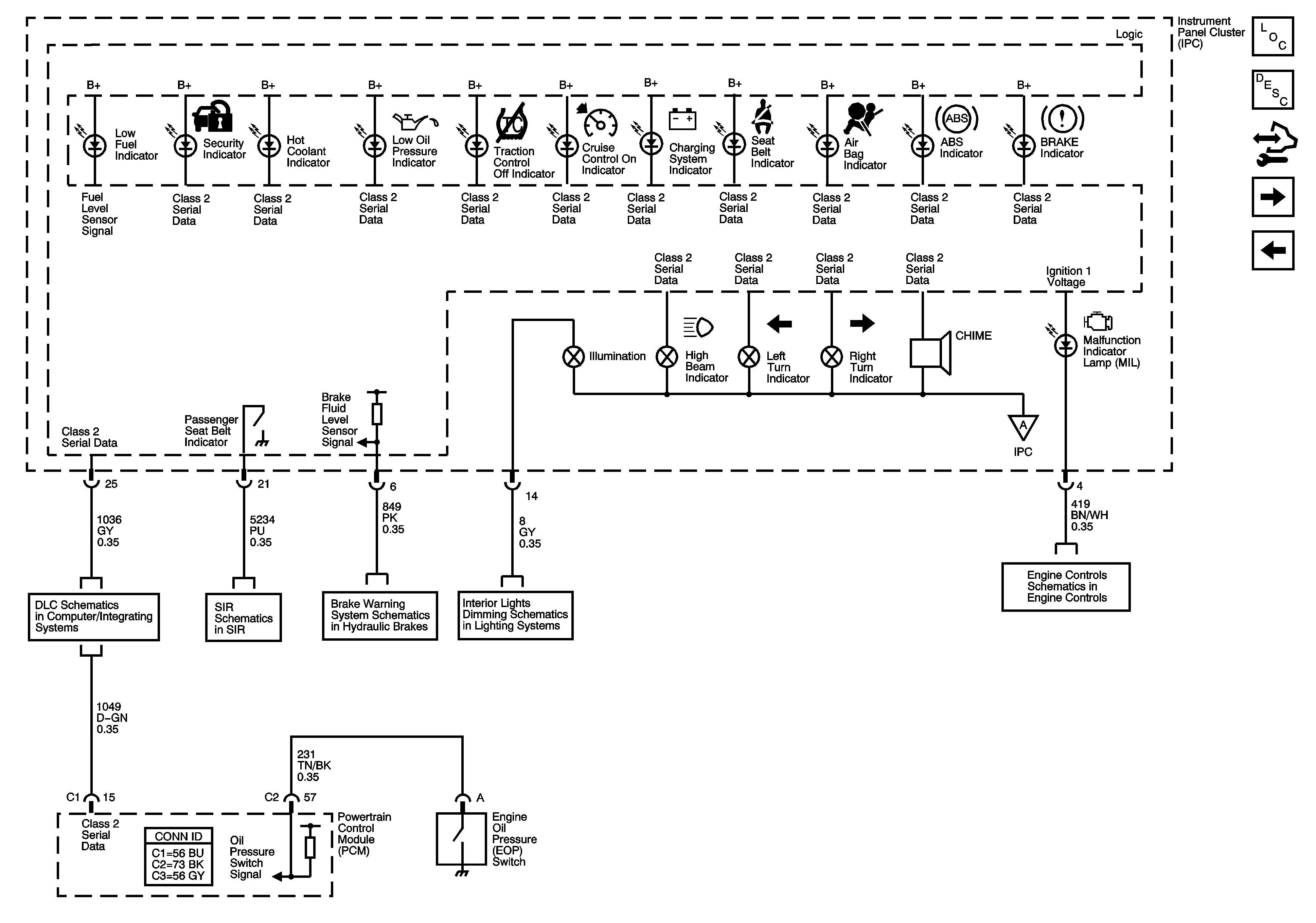
🢒 Indicators and Lighting
Indicators and Lighting
Indicators and Lighting
Master Electrical Component List
Indicator/Warning Message Description and Operation
Control Module References
Messages
Gages, Ground, and Power
DLC Schematics
Occupant Sensing
Brake Warning System Schematics
Control, I/P and Passenger Door Lamps
Gages, Ground, and Power
Module Power, Ground, Serial Data, and MIL