GM Service Manual Online
For 1990-2009 cars only
Makes
🢒
Chevrolet
🢒
2000
🢒
Venture Ext.
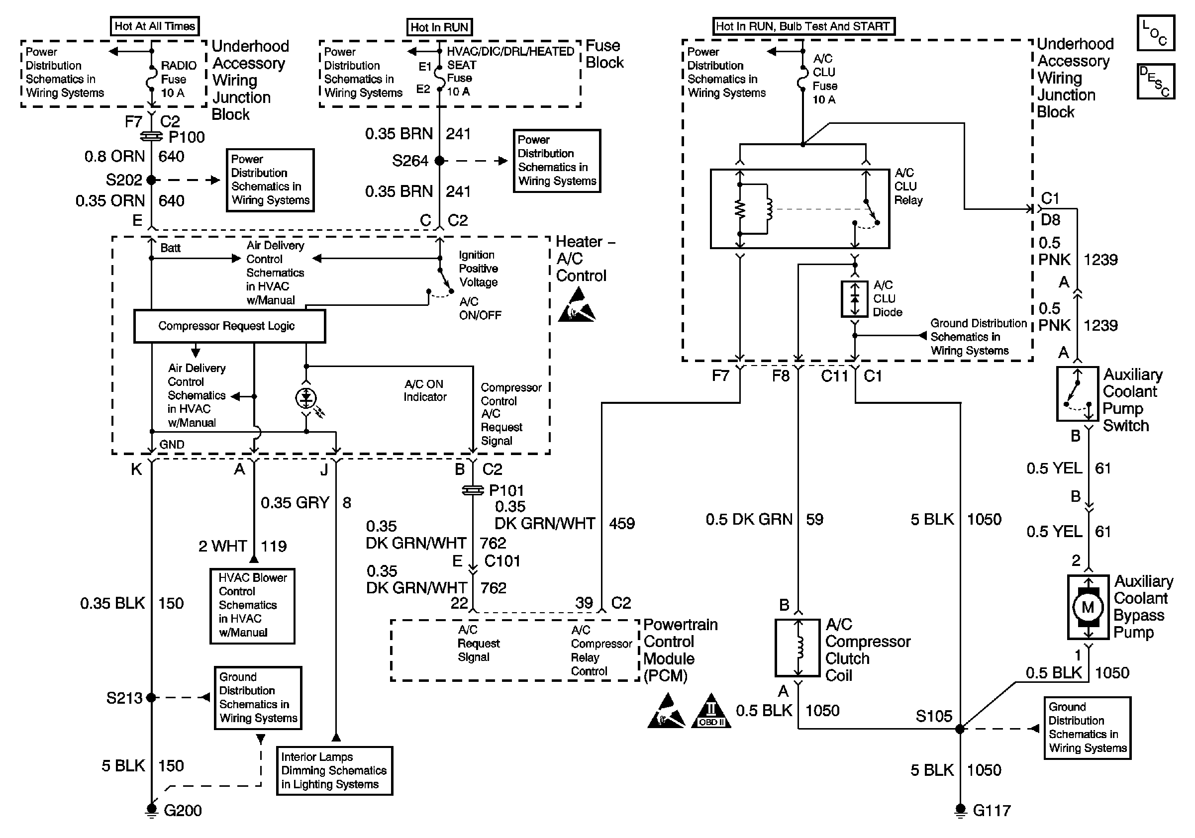
🢒 HVAC Compressor and Auxiliary Coollant Bypass Pump Controls
HVAC Compressor and Auxiliary Coollant Bypass Pump Controls
HVAC Components
HVAC Compressor Controls Circuit Description
Front Air Delivery
Front Air Delivery
Front Blower Controls
Handling ESD Sensitive Parts Notice
Handling ESD Sensitive Parts Notice
OBD II Symbol Description Notice
EBCM, BATT Main 1 and Radio Fuses
HVAC/DIC/DRL/Heated Seat, HVAC Blower and RR HVAC/TEMP CONT Fuses
EBCM, BATT Main 1 and Radio Fuses
HVAC/DIC/DRL/Heated Seat, HVAC Blower and RR HVAC/TEMP CONT Fuses
Underhood Accessory Wiring Junction Block
Cell 14: G117
Cell 14: G200
Interior Lights Dimming Schematics (Cell 117: Heater-A/C Control Switches and Instrument Cluster)
Cell 14: G117