GM Service Manual Online
For 1990-2009 cars only
Makes
🢒
Chevrolet
🢒
2001
🢒
Venture Ext.
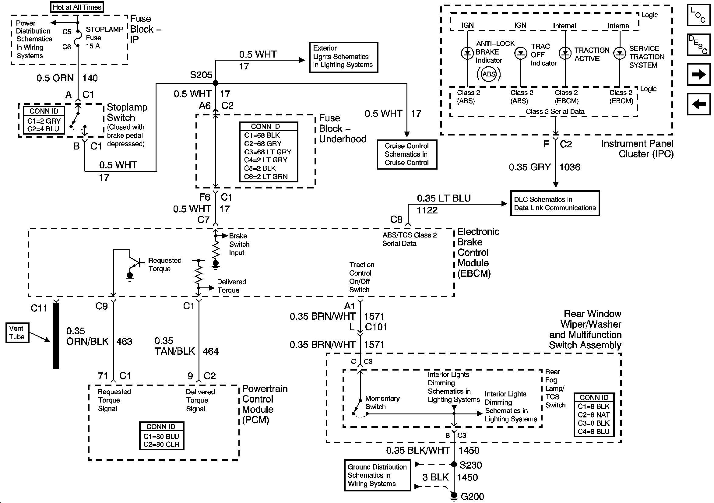
🢒 EBCM, PCM and Stoplamp Switch
EBCM, PCM and Stoplamp Switch
EBCM, PCM and Stoplamp Switch
Junction Block - Underhood, STOPLAMP, HAZARD, PASSKEY, FRT HVAC HI BLWR and HEADLAMP Circuit Breakers
Stoplamp Switch and Center High Mounted Stop Lamp
Rear Window Wiper/Washer and Multifunction Switch, Window and Door Lock Switches
G200 (1 of 3)
Export Rear Fog Lights
Master Electrical Component List
ABS Description and Operation
Wheel Speed Sensors
EBCM, Cluster and DLC