GM Service Manual Online
For 1990-2009 cars only
Makes
🢒
Chevrolet
🢒
2001
🢒
Venture Ext.
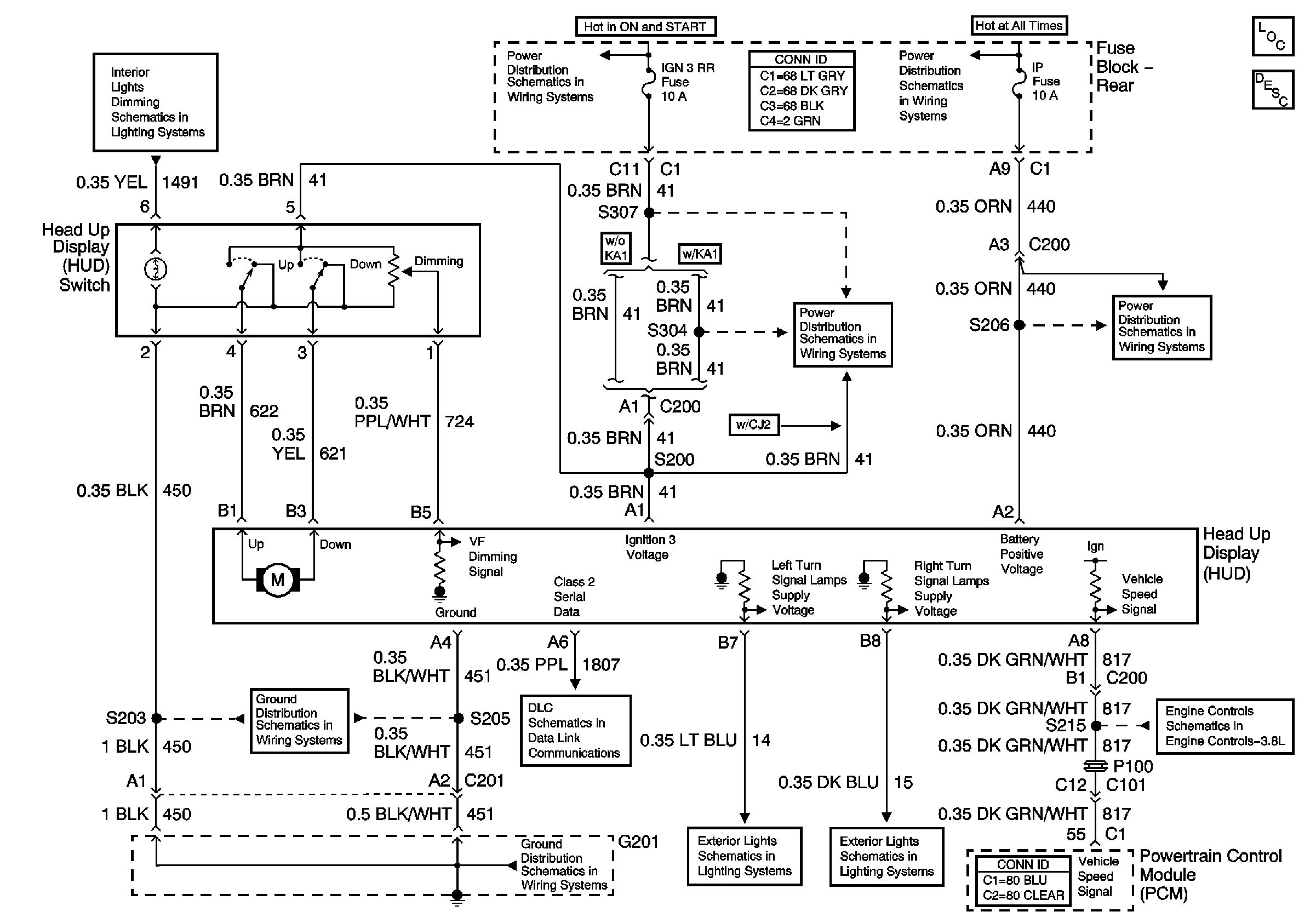
🢒 Head Up Display Schematic
Head Up Display Schematic
Master Electrical Component List
IP and Console Lamp Dimming
G201 (1 of 2)
IGN 3 and ABS Fuses (Fuse Block - Rear)
Class 2 Serial Data
Battery Voltage to the Rear Fuse Block
IGN 3 and ABS Fuses (Fuse Block - Rear)
Turn Signal Lamps and Indicators
Turn Signal Lamps and Indicators
IP, CIGAR Fuses and the CIGAR Relay (Fuse Block - Rear)
VSS Signals