GM Service Manual Online
For 1990-2009 cars only
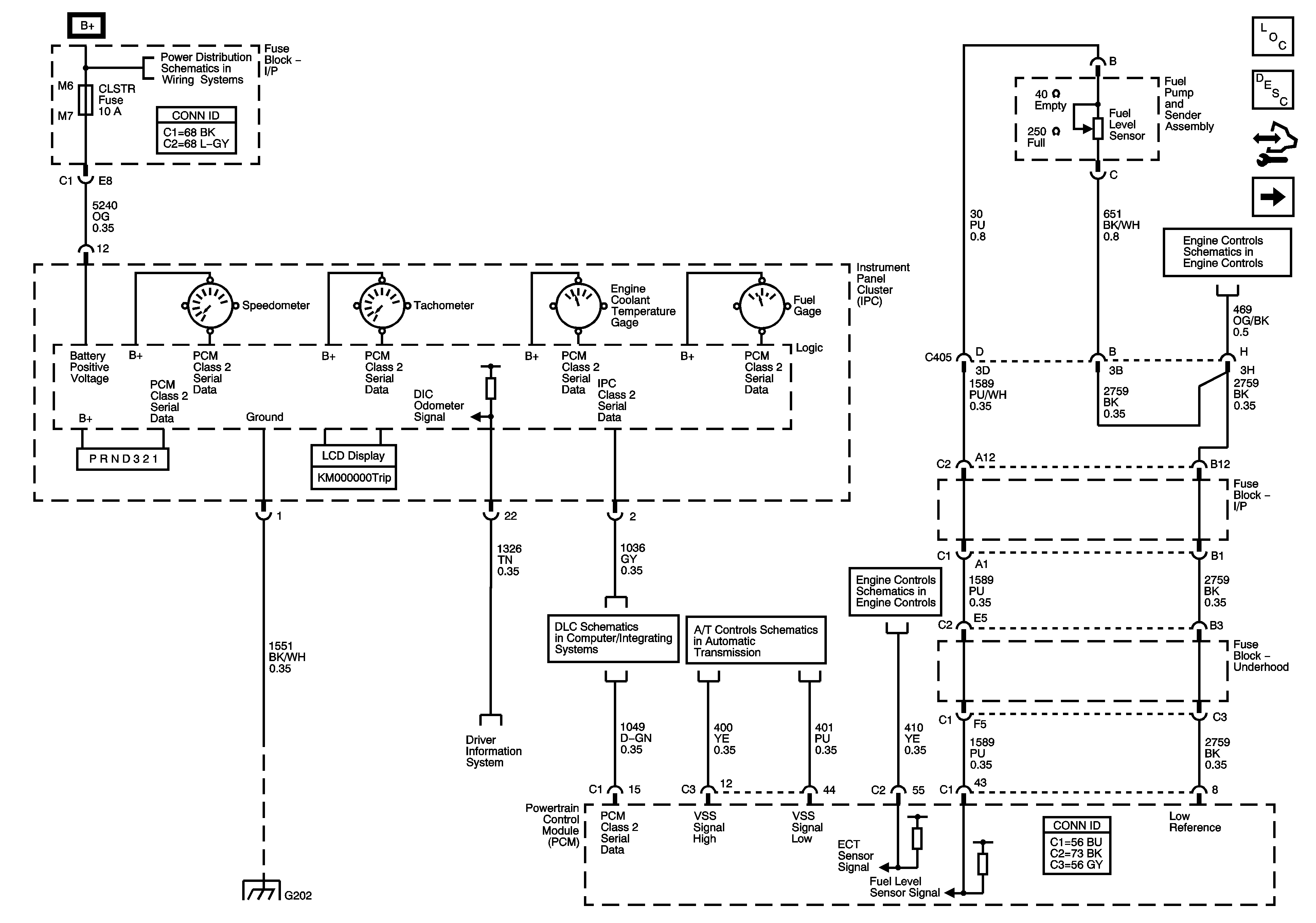
Figure 1:

Power, Ground, Serial Data, and Gages (L26)


Object Number: 1645534  Size: FS
Master Electrical Component List
Instrument Cluster Description and Operation
Control Module References
Power, Ground, Serial Data, and Gages LY7
Fuse Block - Underhood B+ Bus
EVAP, EGR, and FTP Controls
G202
Driver Information System Schematics
Data Link Connector (DLC) Schematics L26
PC Solenoid Valve, Fluid Pressure Manual Valve Position Switch, ISS and VSS SEnsors (L26)
Pressure and Temperature Sensors
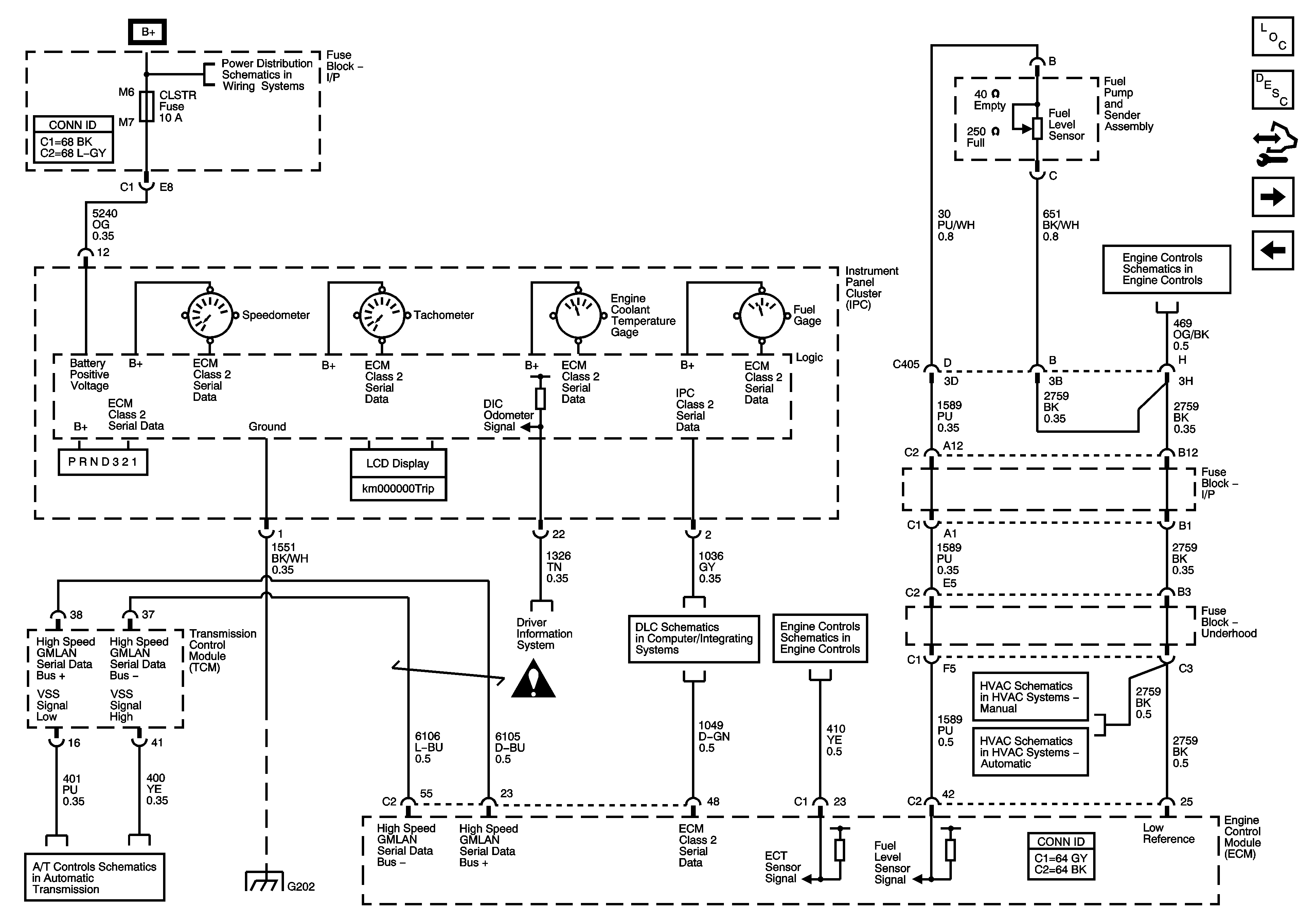
Figure 2:

Power, Ground, Serial Data, and Gages (LY7)


Object Number: 1645524  Size: FS
Master Electrical Component List
Instrument Cluster Description and Operation
Control Module References
Ambient Air Temperature Sensor, Electronic Compass
Power, Ground, Serial Data, and Gages L26
Fuse Block - Underhood B+ Bus
EVAP Controls
PC Solenoid Valve, Fluid Pressure Manual Valve Position Switch, ISS and VSS Sensors (LY7)
G202
Driver Information System Schematics
Instrument Panel, Gages, and Console Schematic Icons
Data Link Connector (DLC) Schematics LY7
Pressure and Temperature Sensors
Compressor Controls and Serial Data (LY7)
Compressor Controls and Serial Data (LY7)
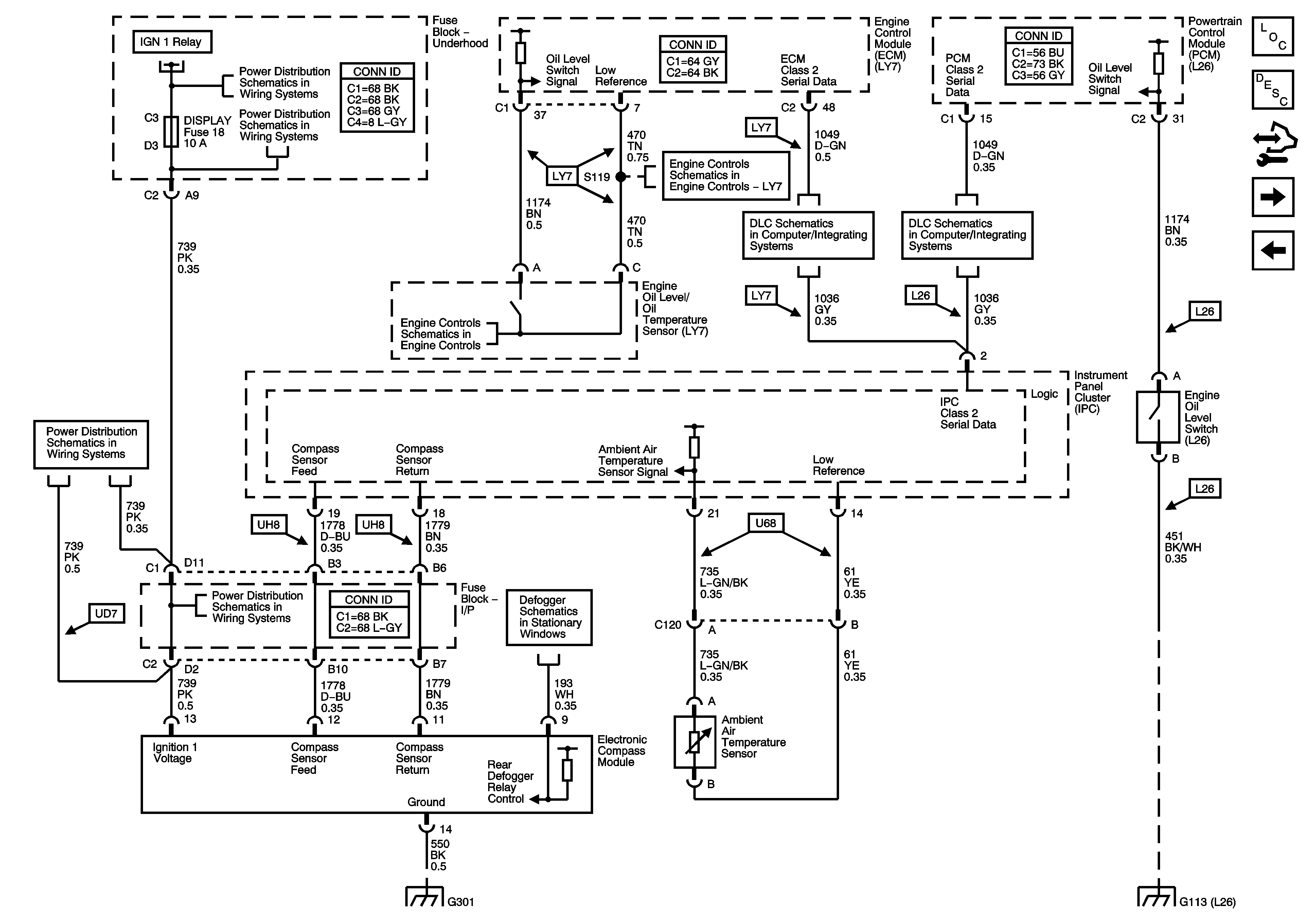
Figure 3:

Ambient Air Temperature Sensor, Electronic Compass Module, and Oil Level Switch


Object Number: 1645527  Size: FS
Master Electrical Component List
Instrument Cluster Description and Operation
Control Module References
Indicators U2E
Power, Ground, Serial Data, and Gages LY7
Fuse Block - Underhood B+ Bus
Fuse Block - Underhood B+ Bus
Fuse Block - Underhood ABS, TRANS SOL, PCM, SIR, and DISPLAY Fuses, CRANK Relay, and Fuse Block - I/P CRUISE SW Fuse
Pressure and Temperature Sensors
Pressure and Temperature Sensors
Data Link Connector (DLC) Schematics LY7
Data Link Connector (DLC) Schematics L26
Fuse Block - Underhood ABS, TRANS SOL, PCM, SIR, and DISPLAY Fuses, CRANK Relay, and Fuse Block - I/P CRUISE SW Fuse
Fuse Block - Underhood ABS, TRANS SOL, PCM, SIR, and DISPLAY Fuses, CRANK Relay, and Fuse Block - I/P CRUISE SW Fuse
Defogger Schematics
G301
G101, G102, G103, G111, G112, and G113
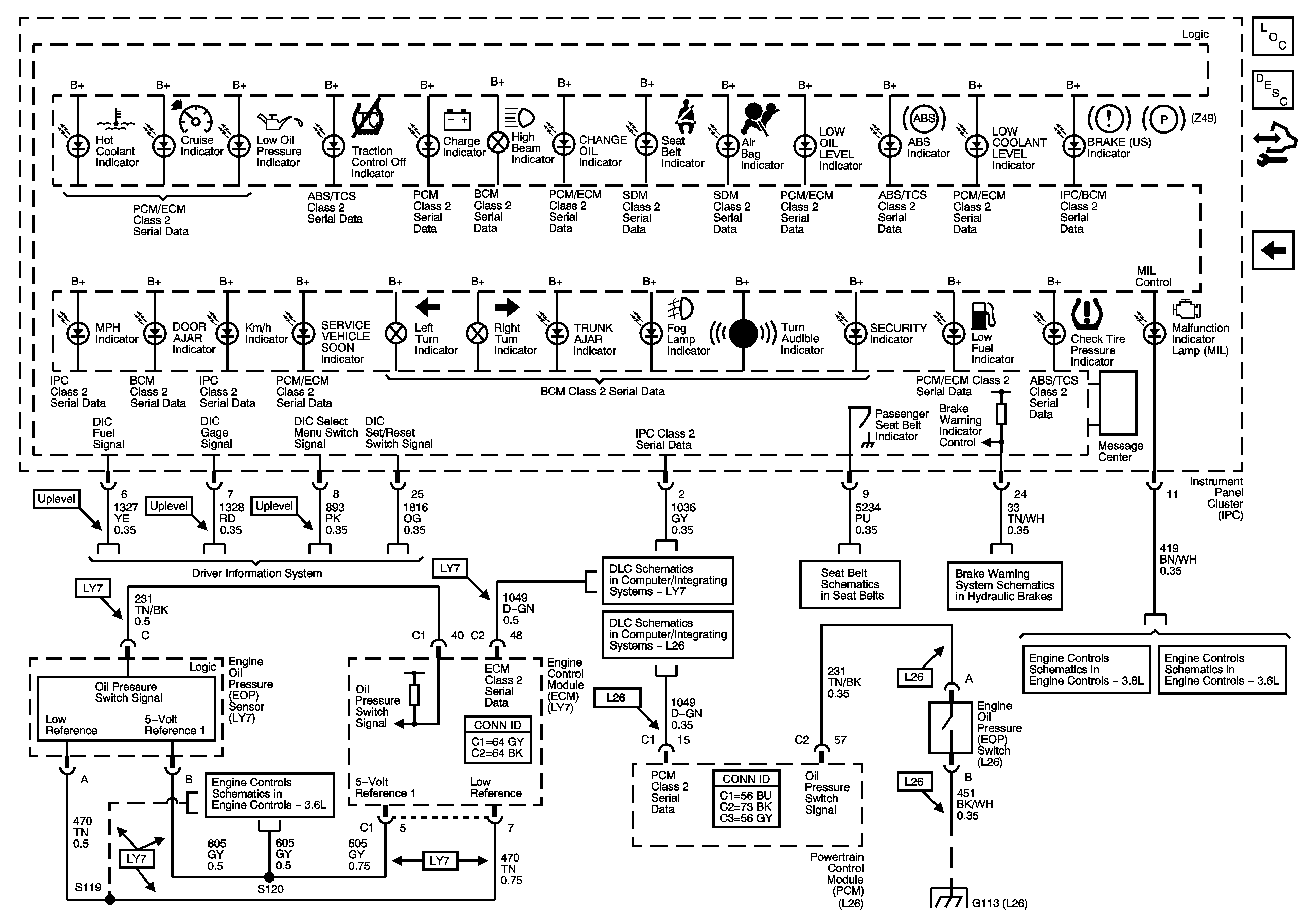
Figure 4:

Indicators (U2E)


Object Number: 1645529  Size: FS
Master Electrical Component List
Instrument Cluster Description and Operation
Control Module References
Indicators UH8
Ambient Air Temperature Sensor, Electronic Compass
Data Link Connector (DLC) Schematics L26
Passenger Presence System
Brake Warning System Schematics
Module Power, Ground, Serial Data, and MIL
G101, G102, G103, G111, G112, and G113
Figure 5:

Indicators (UH8)


Object Number: 1645532  Size: FS
Master Electrical Component List
Instrument Cluster Description and Operation
Control Module References
Indicators U2E
Driver Information System Schematics
5 Volt and Low Reference Page 2 of 2
Data Link Connector (DLC) Schematics LY7
Data Link Connector (DLC) Schematics L26
Seat Belt Schematics
Brake Warning System Schematics
Module Power, Ground, Serial Data, and MIL
Module Power, Ground, Serial Data, and MIL
G101, G102, G103, G111, G112, and G113