GM Service Manual Online
For 1990-2009 cars only
Makes
🢒
Generic
🢒
2006
🢒
Unit Repair
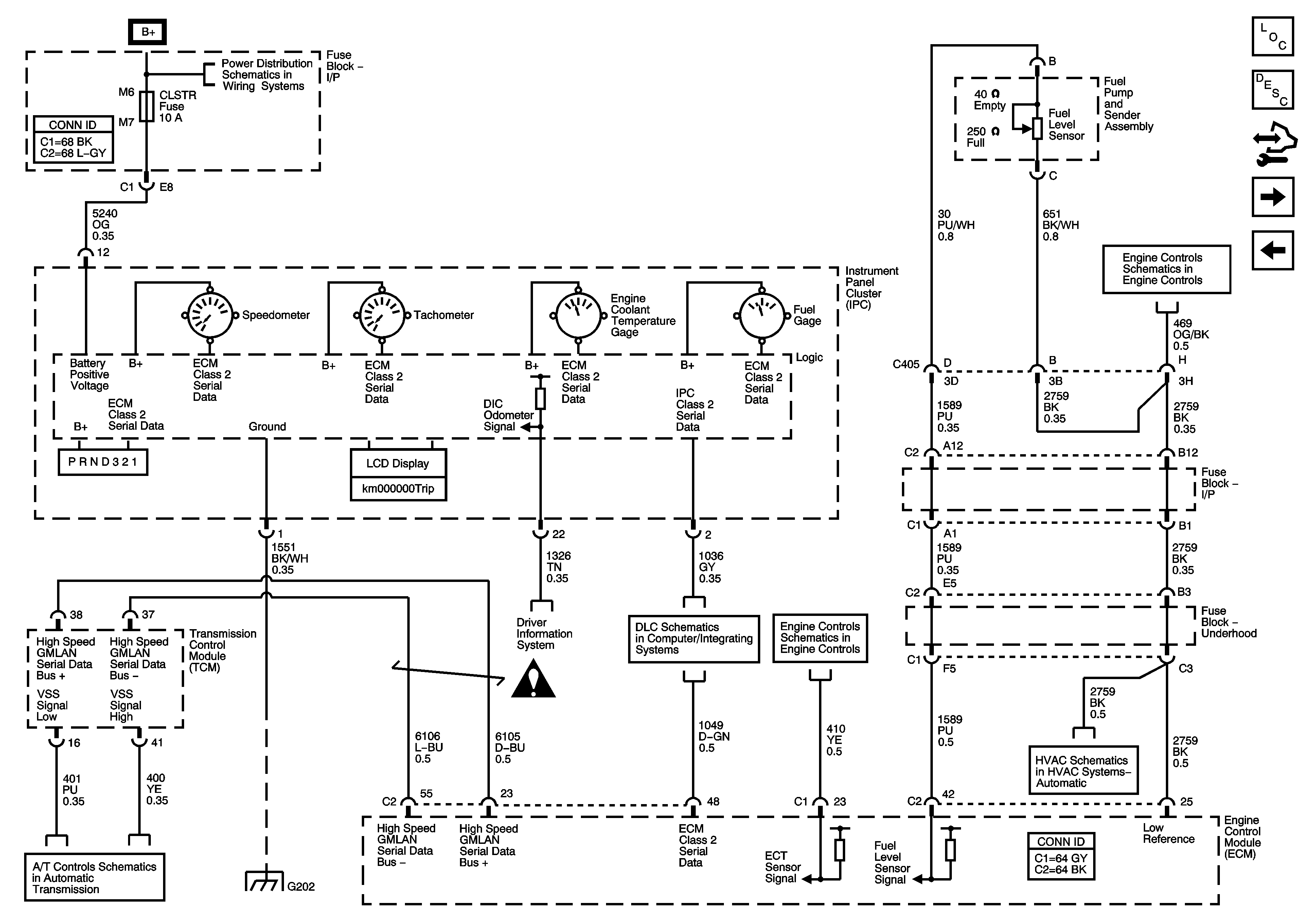
🢒 Power, Ground, Serial Data, and Gages (LY7)
Power, Ground, Serial Data, and Gages (LY7)
Power, Ground, Serial Data, and Gages (LY7)
Master Electrical Component List
Instrument Cluster Description and Operation
Control Module References
Ambient Air Temperature Sensor, Electronic Compass Module, and Oil Level Switch
Power, Ground, Serial Data, and Gages (L26)
Fuse Block - Underhood BATT MAIN 1 Fuse, Fuse Block - I/P PK LAMPS, DISPLAYS, CHMSL/BKUP, INT LIGHT, RFA/MOD, RADIO/AMP, ONSTAR/ALDL, HVAC, and CANISTER Fuses and PK LP Relay
5 Volt and Low Reference, Page 1 of 2
PC Solenoid Valve, Fluid Pressure Manual Valve Position Switch, ISS and VSS Sensors (LY7)
G202
Instrument Panel, Gages, and Console Schematic Icons
Driver Information System Schematics
LY7
Pressure and Temperature Sensors
Compressor Controls and Serial Data (LY7)