GM Service Manual Online
For 1990-2009 cars only
Makes
🢒
HUMMER
🢒
2007
🢒
H2
🢒 Off Road Lighting Control - USB, USC, UNR
Off Road Lighting Control - USB, USC, UNR
Off-Road Lighting Control (USB, USC)
Master Electrical Component List
Exterior Lighting Systems Description and Operation
Control Module References
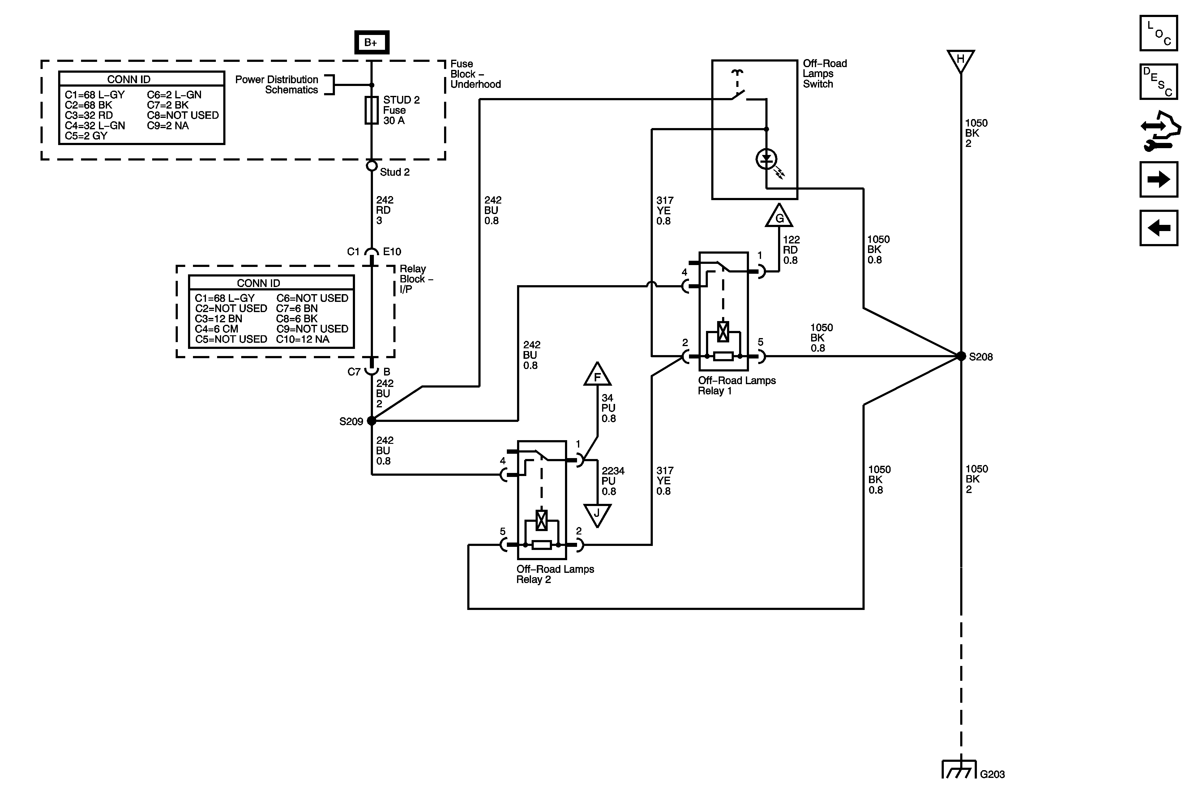
Off-Road Lights - USB, USC, UNR
Stop Lamps
B+ Bus
Off-Road Lights - USB, USC, UNR
Off-Road Lights - USB, USC, UNR
G203 - 2 of 3
Off-Road Lights - USB, USC, UNR
Off-Road Lights - USB, USC, UNR