GM Service Manual Online
For 1990-2009 cars only
Makes
🢒
Pontiac
🢒
2000
🢒
Bonneville
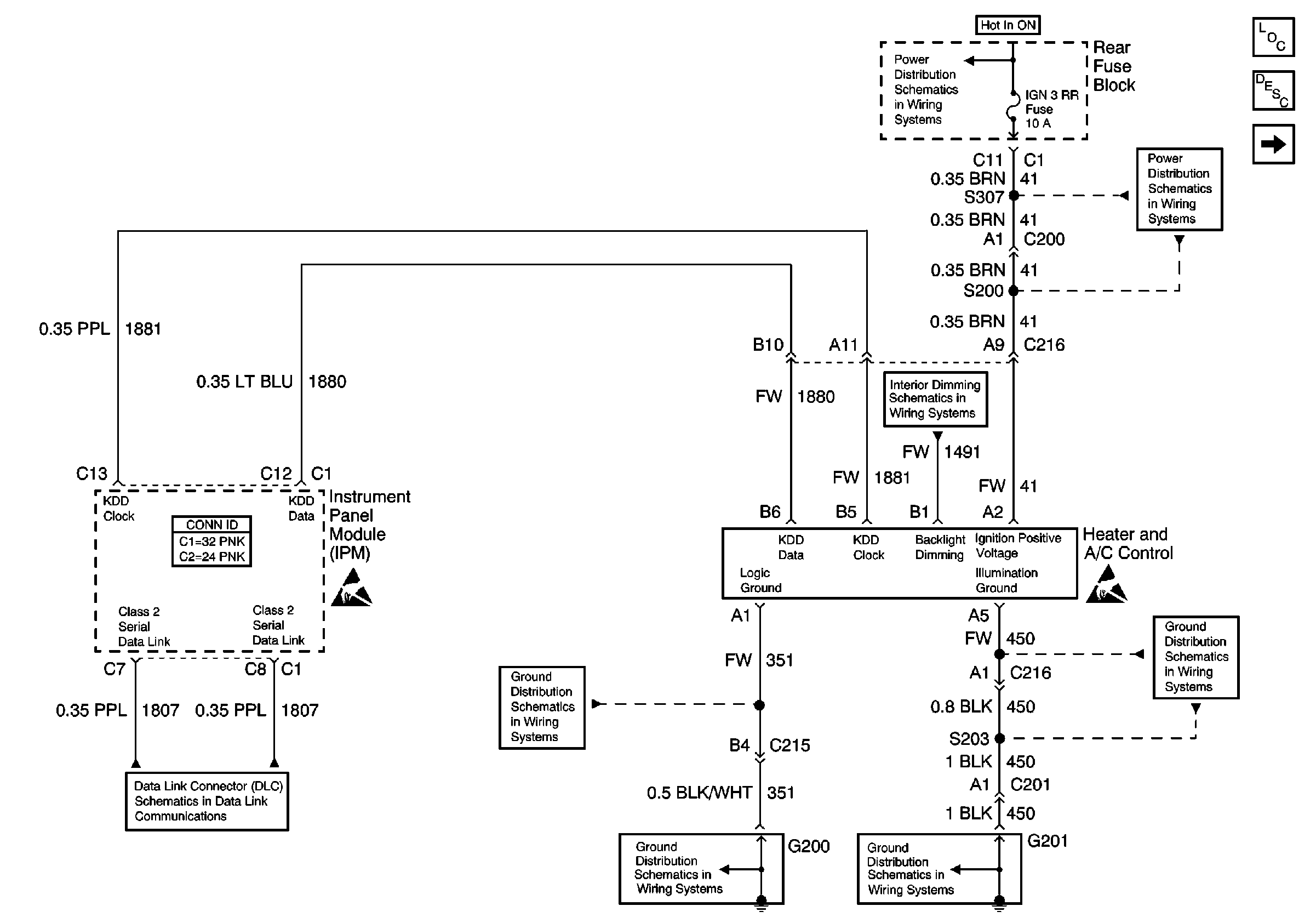
🢒 Heater AC Control W/CJ2
Heater AC Control W/CJ2
Heater AC Control W/CJ2
HVAC Components
HVAC Compressor Controls Circuit Description
Compressor Control W/CJ2
Handling ESD Sensitive Parts Notice
Handling ESD Sensitive Parts Notice
Battery Voltage to the Rear Fuse Block
ABS and IGN 3 Fuses (Rear Fuse Block)
Instrument Panel and Console Dimming
G201 (1 of 3)
G201 (1 of 3)
G200 (1 of 2)
G200 (1 of 2)
Serial Data Class 2