GM Service Manual Online
For 1990-2009 cars only
Makes
🢒
Pontiac
🢒
2000
🢒
Bonneville
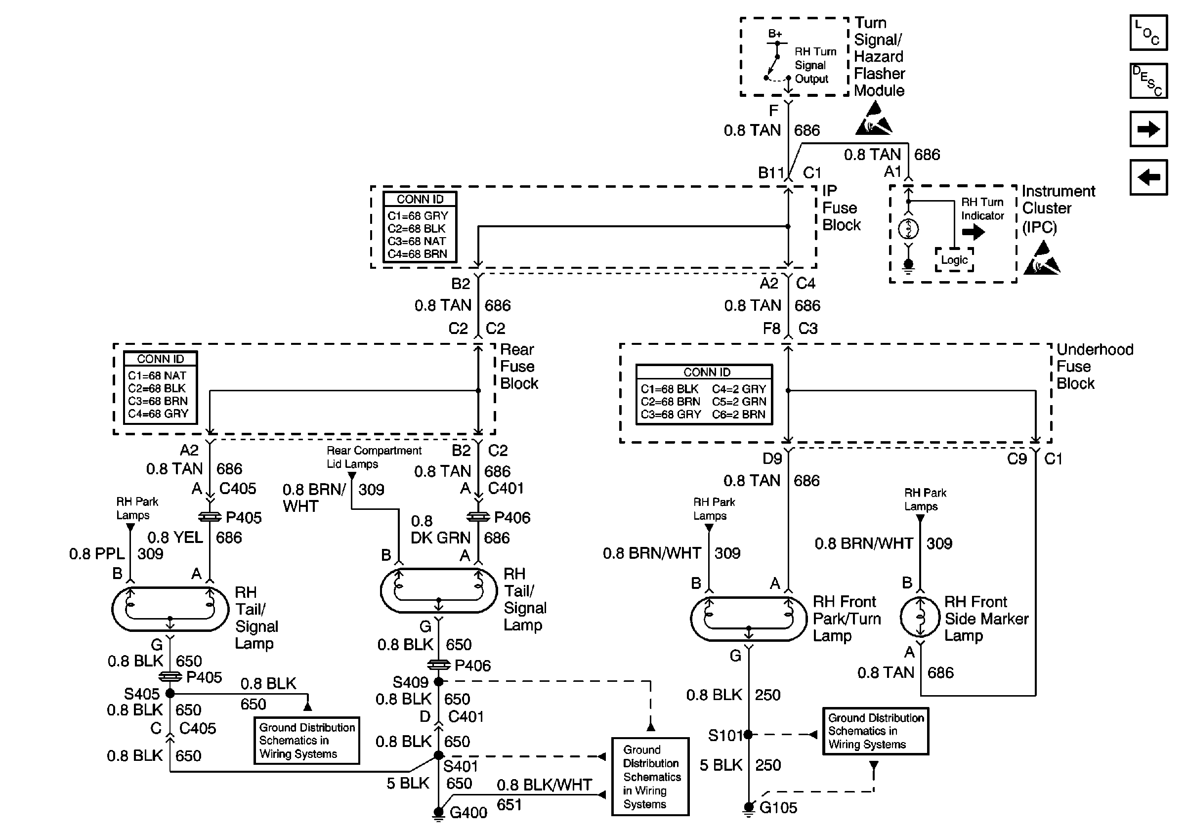
🢒 RH Turn Lamps
RH Turn Lamps
RH Turn Lamps
Lighting Systems Components
Exterior Lights Circuit Description
Stop Lamps
LH Turn Lamps
Handling ESD Sensitive Parts Notice
Handling ESD Sensitive Parts Notice
RH Park Lamps
Rear Compartment Lid Park Lamps
RH Park Lamps
RH Park Lamps
G400, 2 of 2
G400, 1 of 2
G105