GM Service Manual Online
For 1990-2009 cars only
Makes
🢒
Pontiac
🢒
2002
🢒
Firebird
🢒 Controlled Monitored Subsystem References
Controlled Monitored Subsystem References
Controlled Monitored Subsystem References
Master Electrical Component List
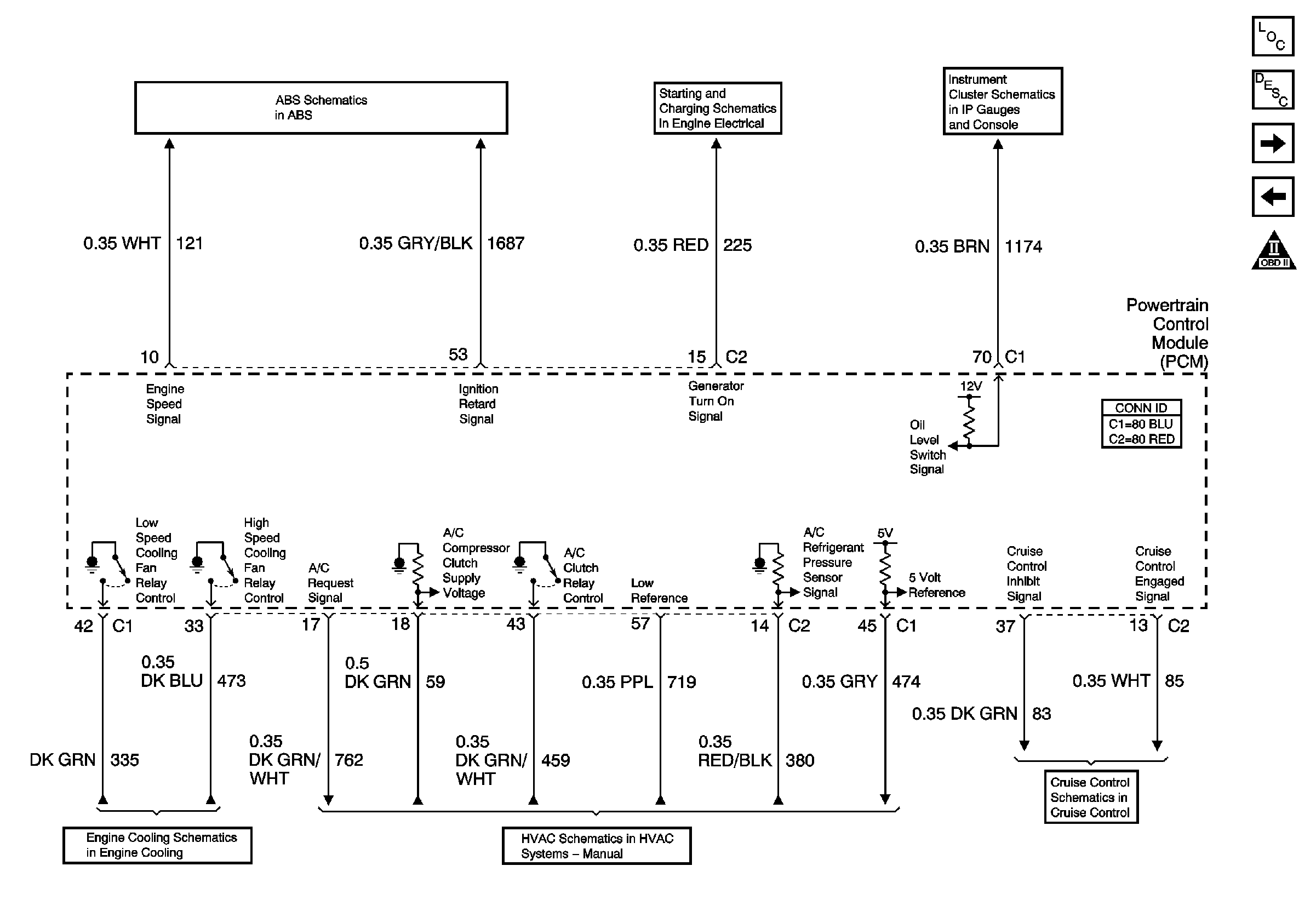
Powertrain Control Module Description
Transmission Controls-M/T and A/T
Device Controls
OBD II Symbol Description Notice
Indicators
Charging
ASM,Accelerator Control and Adjuster V8 VIN G W/NW9
V8 VIN G
Compressor Controls - V8 LS1
Release/Inhibit Signals V8 LS1