GM Service Manual Online
For 1990-2009 cars only
Makes
🢒
Pontiac
🢒
2002
🢒
Firebird
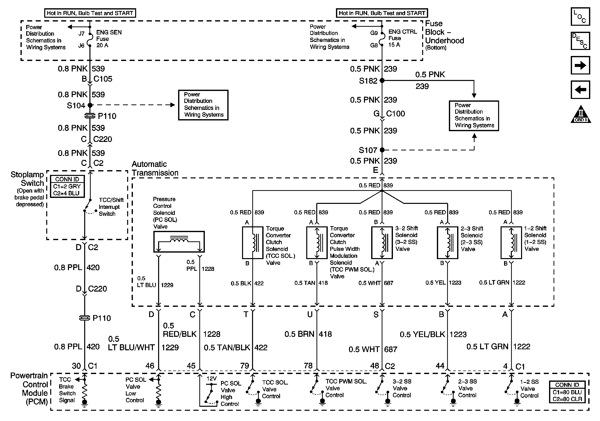
🢒 Solenoids and TCC Switch V6 L36
Solenoids and TCC Switch V6 L36
Solenoids and TCC Switch (V6 L36)
Master Electrical Component List
Transmission General Information
VSS, TFT and PNP V6 L36
Second Gear Start V6 L36
OBD II Symbol Description Notice
ENG CTRL Fuse
ENG CTRL Fuse
ENG SEN Fuse
ENG SEN Fuse