GM Service Manual Online
For 1990-2009 cars only
Makes
🢒
Pontiac
🢒
2002
🢒
Grand Prix
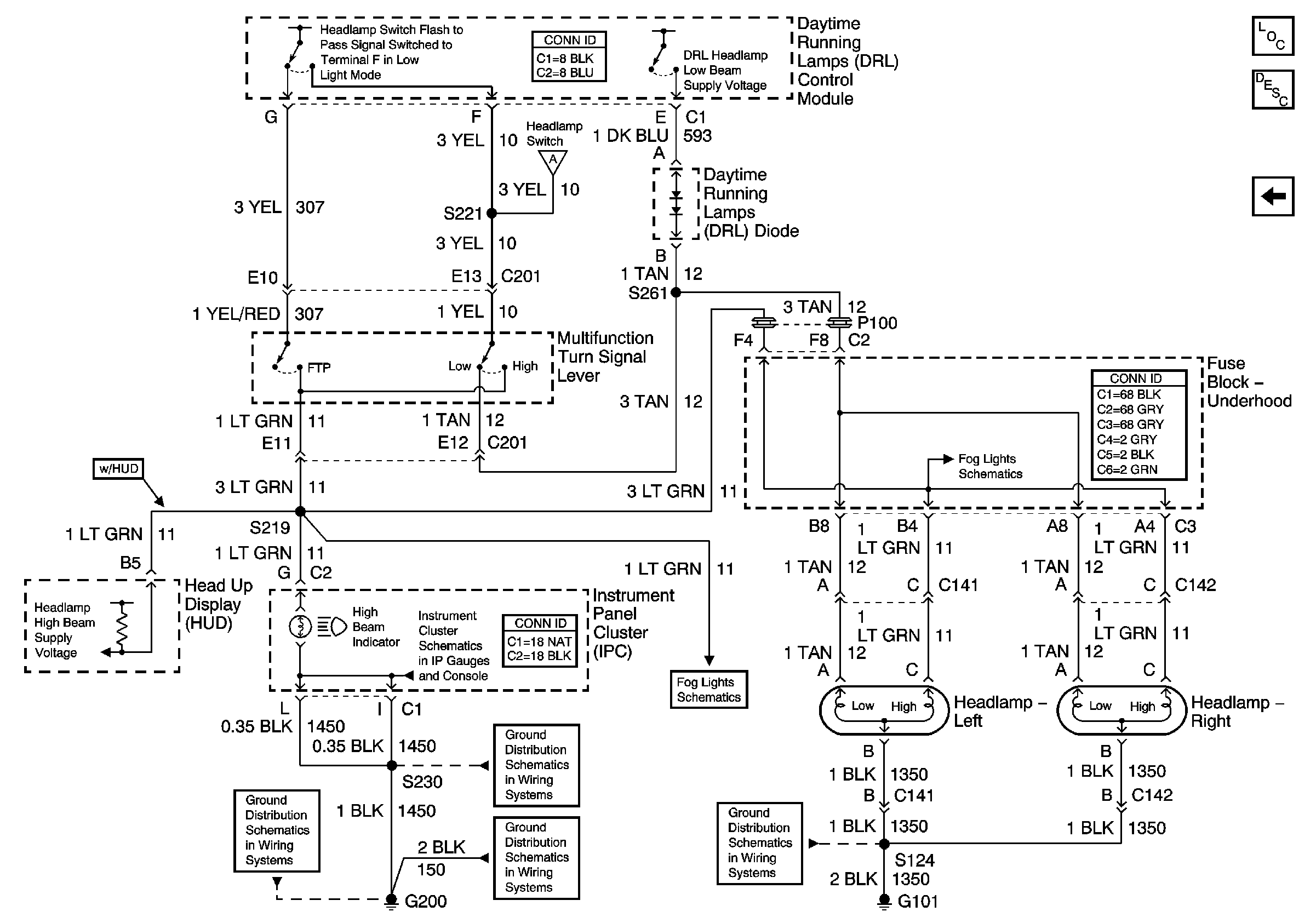
🢒 Daytime Running Lamps (DRL) Control Module Outputs
Daytime Running Lamps (DRL) Control Module Outputs
Daytime Running Lamps (DRL) Control Module Outputs
Master Electrical Component List
Exterior Lighting Systems Description and Operation
Daytime Running Lamps (DRL) Control Module Inputs
Daytime Running Lamps (DRL) Control Module Inputs
Fog Lights
Power, Ground, Illumination, and Seat Belt, Turn Signal, and Hi Beam Indicators
Fog Lights
G200, S230
G200, S211, S285
G200, S213, S375
G101