GM Service Manual Online
For 1990-2009 cars only
Makes
🢒
Pontiac
🢒
2002
🢒
Grand Prix
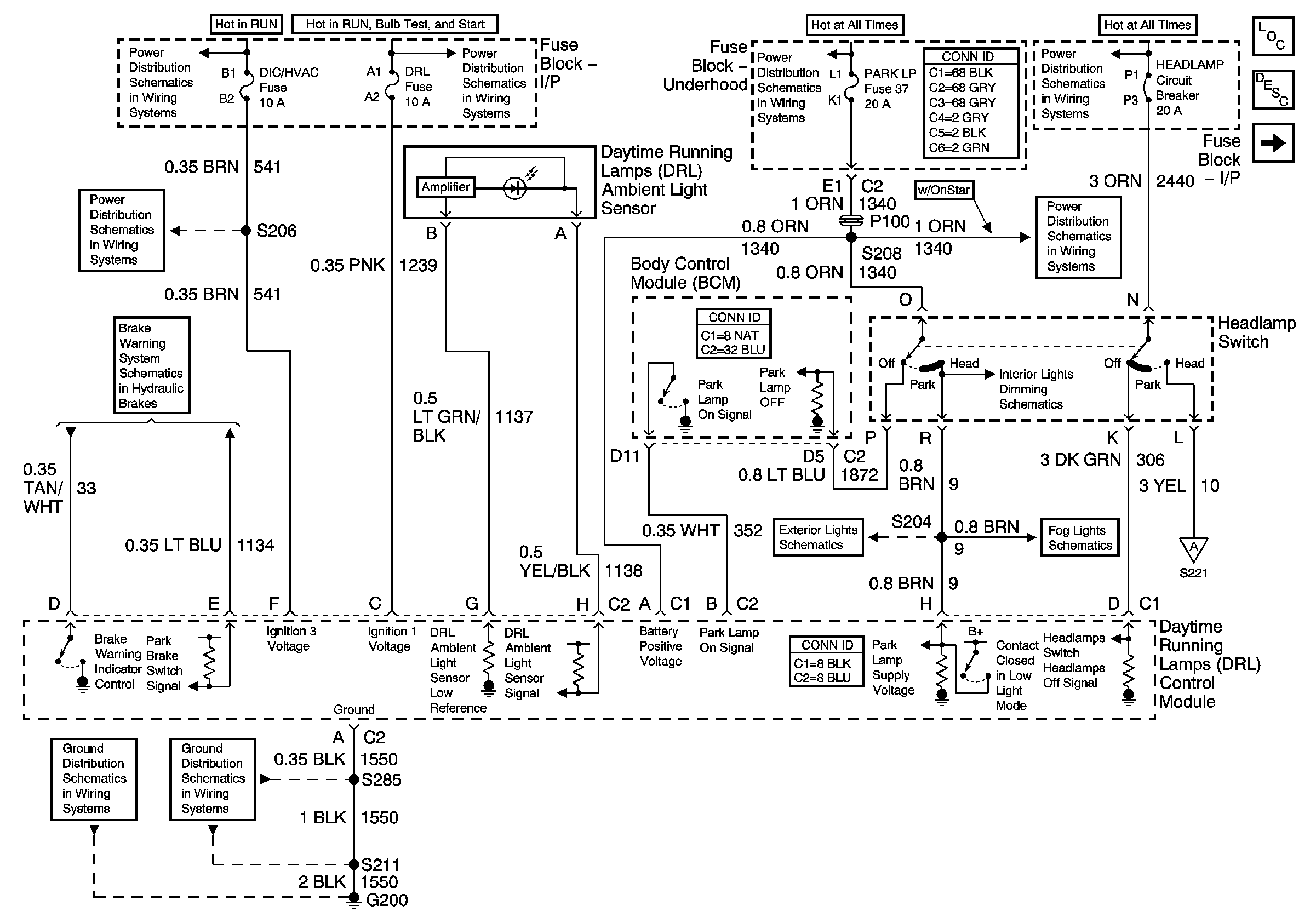
🢒 Daytime Running Lamps (DRL) Control Module Inputs
Daytime Running Lamps (DRL) Control Module Inputs
Daytime Running Lamps (DRL) Control Module Inputs
Master Electrical Component List
Exterior Lighting Systems Description and Operation
Daytime Running Lamps (DRL) Control Module Outputs
DIC/HVAC, HVAC CTRL Fuses
IGN MAIN 1, BTSI, DRL, CANISTER VENT, PWR DROP, TURN, SIR Fuses
PARK LP, RADIO, and STR WHL ILLUM Fuses
HEADLAMPS, HVAC HI, PWR MIR, HAZARD, RAP, PASS-Key® Fuses and HEADLAMP Circuit Breaker
DIC/HVAC, HVAC CTRL Fuses
Brake Warning
PARK LP, RADIO, and STR WHL ILLUM Fuses
Headlamp Switch and Instrument Panel Lighting
Park Lamps Rear
Fog Lights
Daytime Running Lamps (DRL) Control Module Outputs
G200, S213, S375
G200, S211, S285