GM Service Manual Online
For 1990-2009 cars only
Makes
🢒
Pontiac
🢒
2004
🢒
Matiz
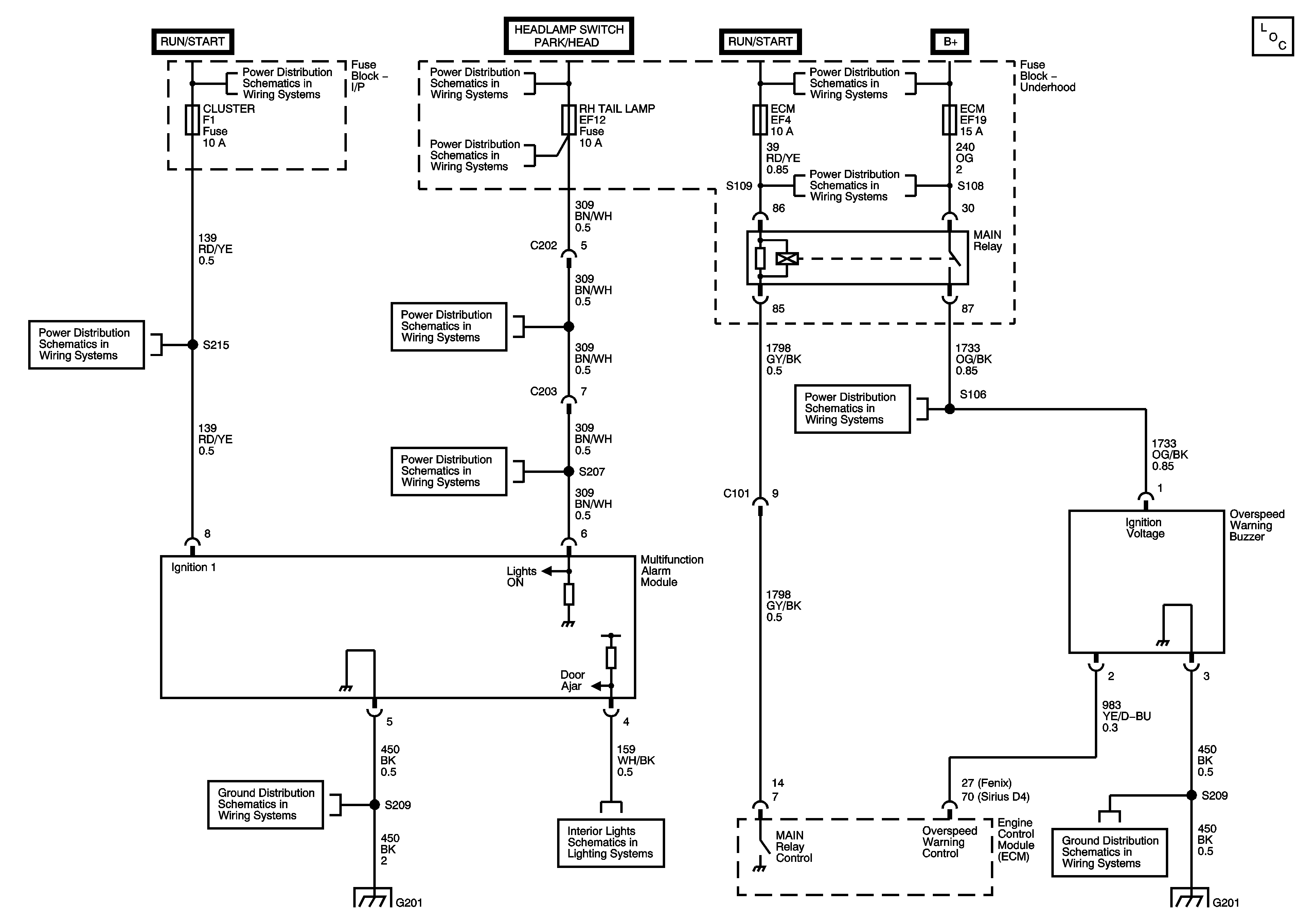
🢒 Multifunction Alarm
Multifunction Alarm
Multifunction Alarm
Master Electrical Component List
Underhood Fuse Block - Battery Feeds
Front Fog Lamps
Hazard and Turn Signal Lamps
Headlamps
Interior Lamps (w/ Dimming Controls)
Underhood Fuse Block (1.0L) - IP FUSEBOX Fuse, IGNITION SWITCH, IP FUSE Block (1.0L) - STOP LAMPS, ROOM LAMP, HAZARD LAMP, and CENTRAL DOOR LOCK Fuses
Power. Grounds, Data Link Connector (DLC), SIR Modules, Sensing and Diagnostic Module (SDM)
G201 (0.8L)
G201 (0.8L)
Interior Lamps (w/ Dimming Controls)
Courtesy Lamps