GM Service Manual Online
For 1990-2009 cars only
Makes
🢒
Pontiac
🢒
2007
🢒
Solstice
🢒
Engine
🢒
Cruise Control
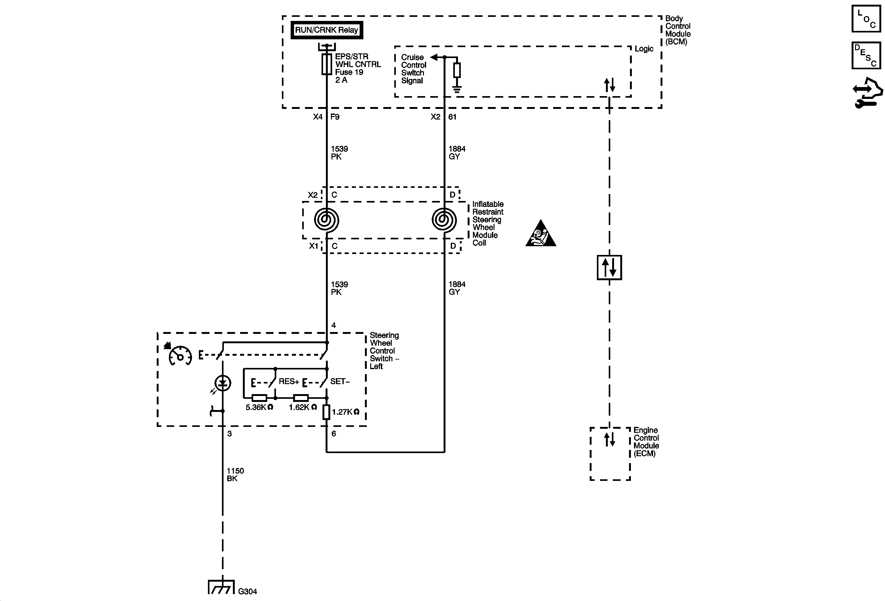
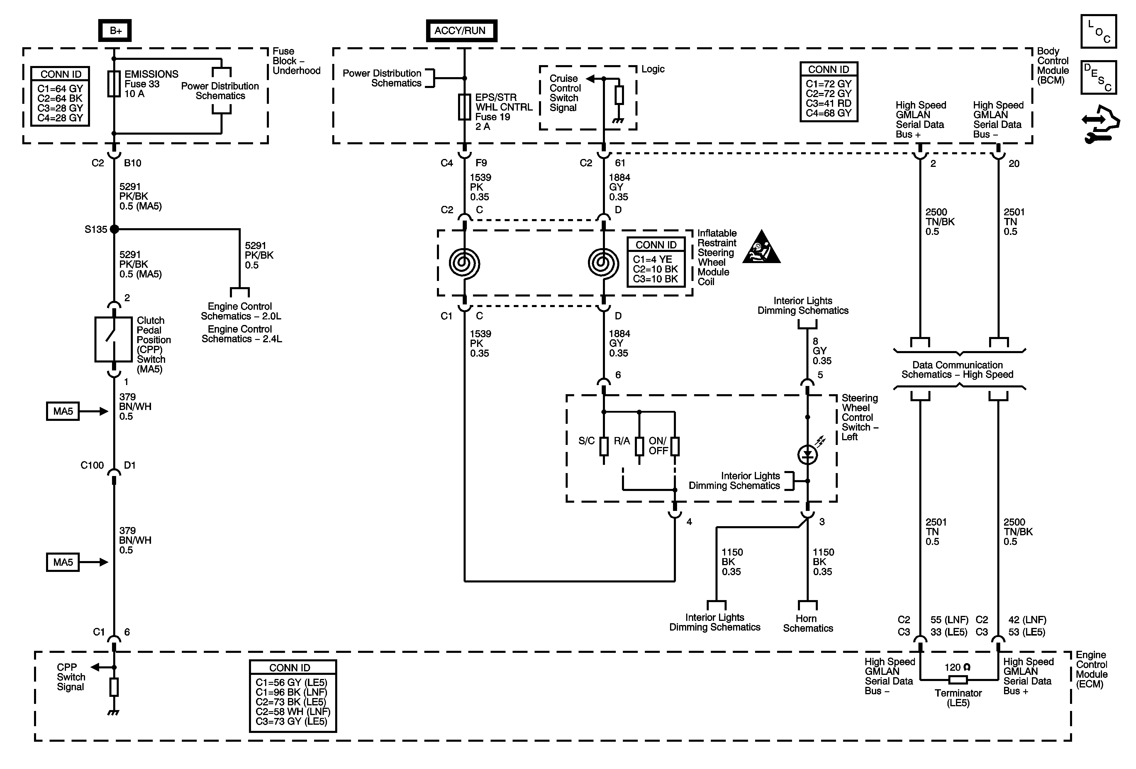
🢒 Cruise Control Schematics
Master Electrical Component List
Cruise Control Description and Operation
Control Module References
B+ Bus Bar - 1 of 2
ABS, BCK/UP LAMP, CAN VENT, ECM/TRANS, I/P IGN, and OUTLET Fuses, and RUN/CRNK Relay (Underhood Fuse Block), AIRBAG, EPS/STR WHL CNTRL, HVAC/IP IGN, and WPR Fuses (Body Control Module (BCM))
Fuel Controls - EVAP Controls
Fuel Controls - EVAP Controls
Cruise Control Schematic Icons
I/P Dimmer Switch
High Speed LAN
I/P Dimmer Switch
Horn Schematics
Master Electrical Component List
Horns System Description and Operation
Control Module References
EMISSIONS, ECM, and LIGHTER Fuses
TANK VENT, OUTLET, IP IGN, BACKUP, ABS, and ECM TRANS Fuses
EMISSIONS, ECM, and LIGHTER Fuses
I/P Dimmer Switch
I/P Dimmer Switch
I/P Dimmer Switch
Horn Schematics
Data Communication Schematics