GM Service Manual Online
For 1990-2009 cars only
Makes
🢒
Pontiac
🢒
2007
🢒
Solstice
🢒 Instrument Cluster Schematics
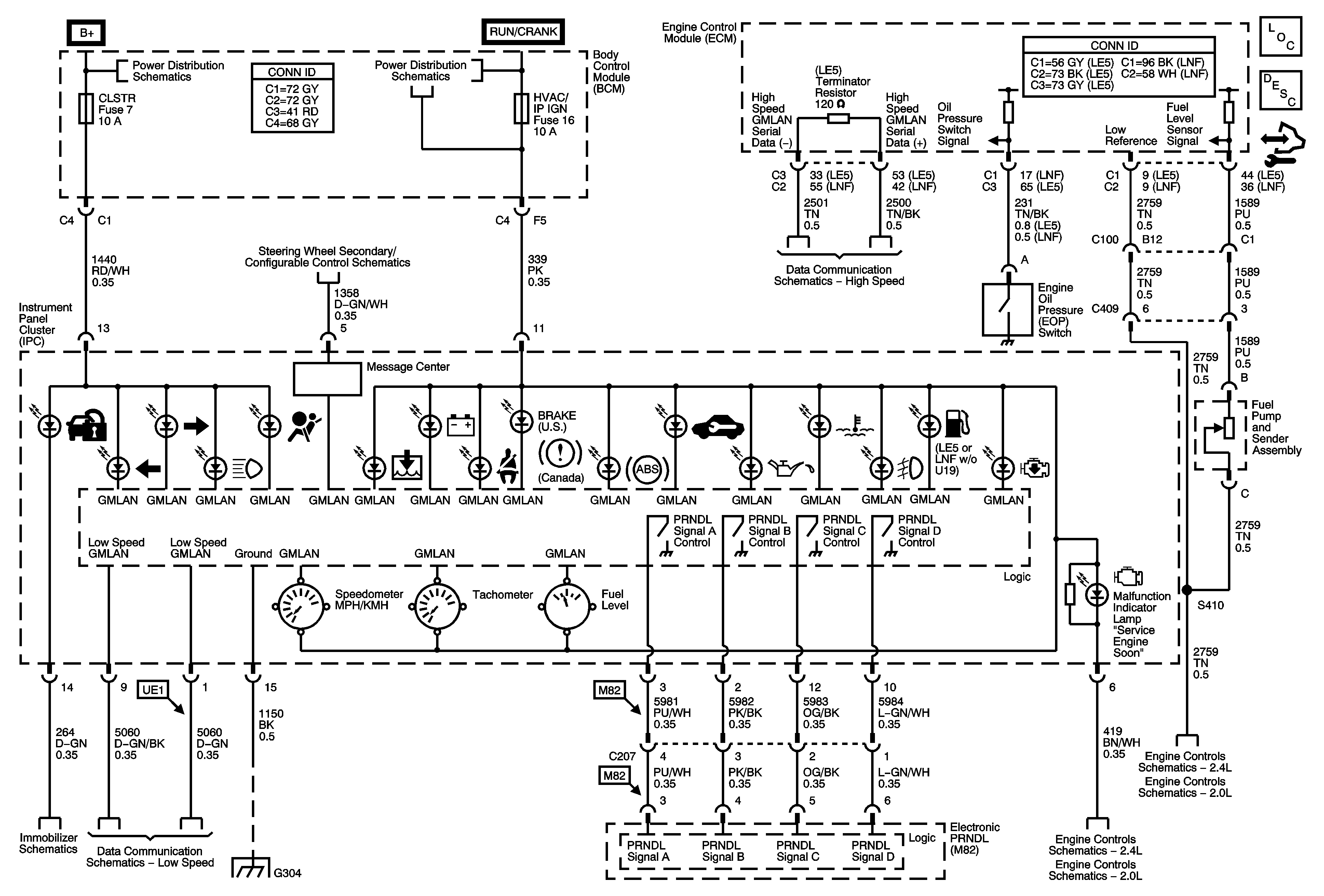
Instrument Cluster Schematics
Master Electrical Component List
Instrument Cluster Description and Operation
Control Module References
Fuse Block-Underhood BCM 2 Fuse, BCM 3 Fuse, BCM Fuses: AMP, CLSTR, HVAC/PK3, IGN SW/PK3
Fuse Block-Underhood ABS, BCK/UP LAMP, CAN VENT, ECM/TRANS, I/P IGN, OUTLET Fuses, RUN/CRNK Relay, and BCM Fuses: AIRBAG, EPS/STR WHL CNTRL, HVAC/IP IGN, WPR
Steering Wheel Secondary/Configurable Control Schematics
High Speed LAN
Fuel Controls - Fuel Pump Controls and Fuel Injectors
Fuel Controls - Fuel Pump Controls and Fuel Injectors
G103, G104, G105, G106 and G304
Data Link, Ground, MIL, and Power
Fuel Controls - Fuel Pump Controls and Fuel Injectors